GM Service Manual Online
For 1990-2009 cars only
Makes
🢒
Buick
🢒
2008
🢒
Allure
🢒
Diagnostic Navigation
🢒
Vehicle Diagnostic Information
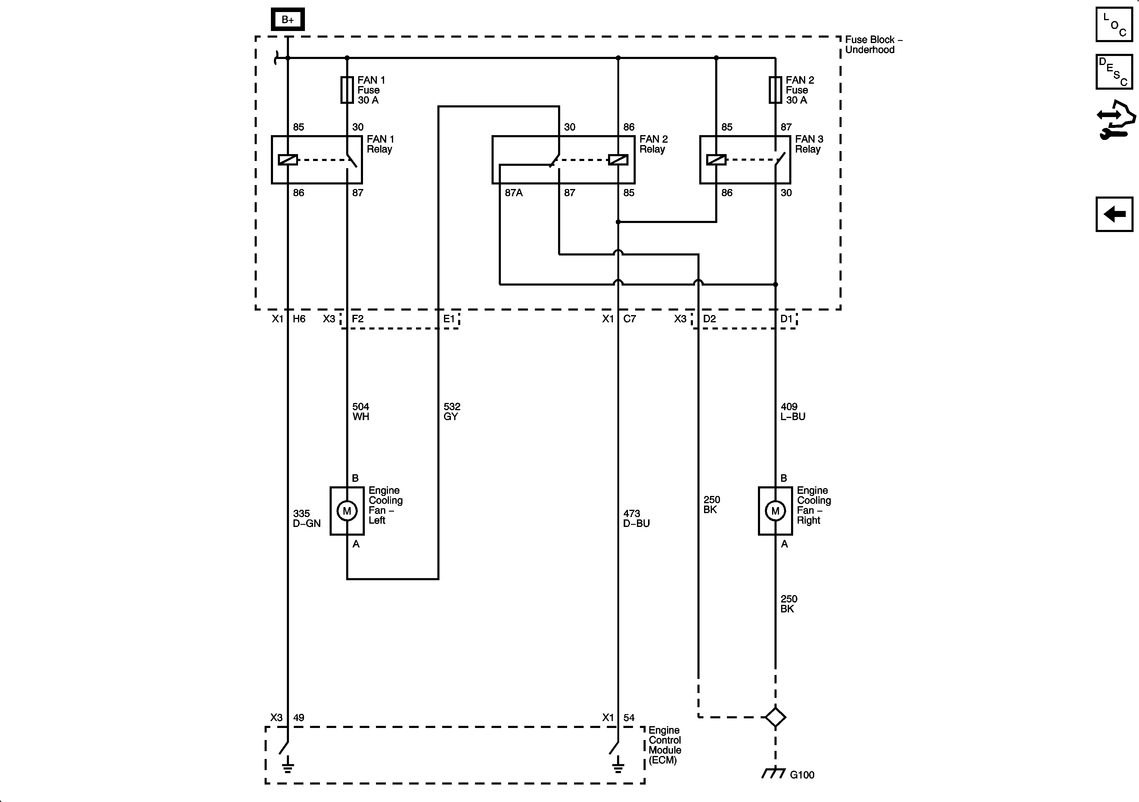
🢒 Engine Cooling Schematics
Figure
1:
L26/LY7
Master Electrical Component List
Cooling System Description and Operation
Control Module References
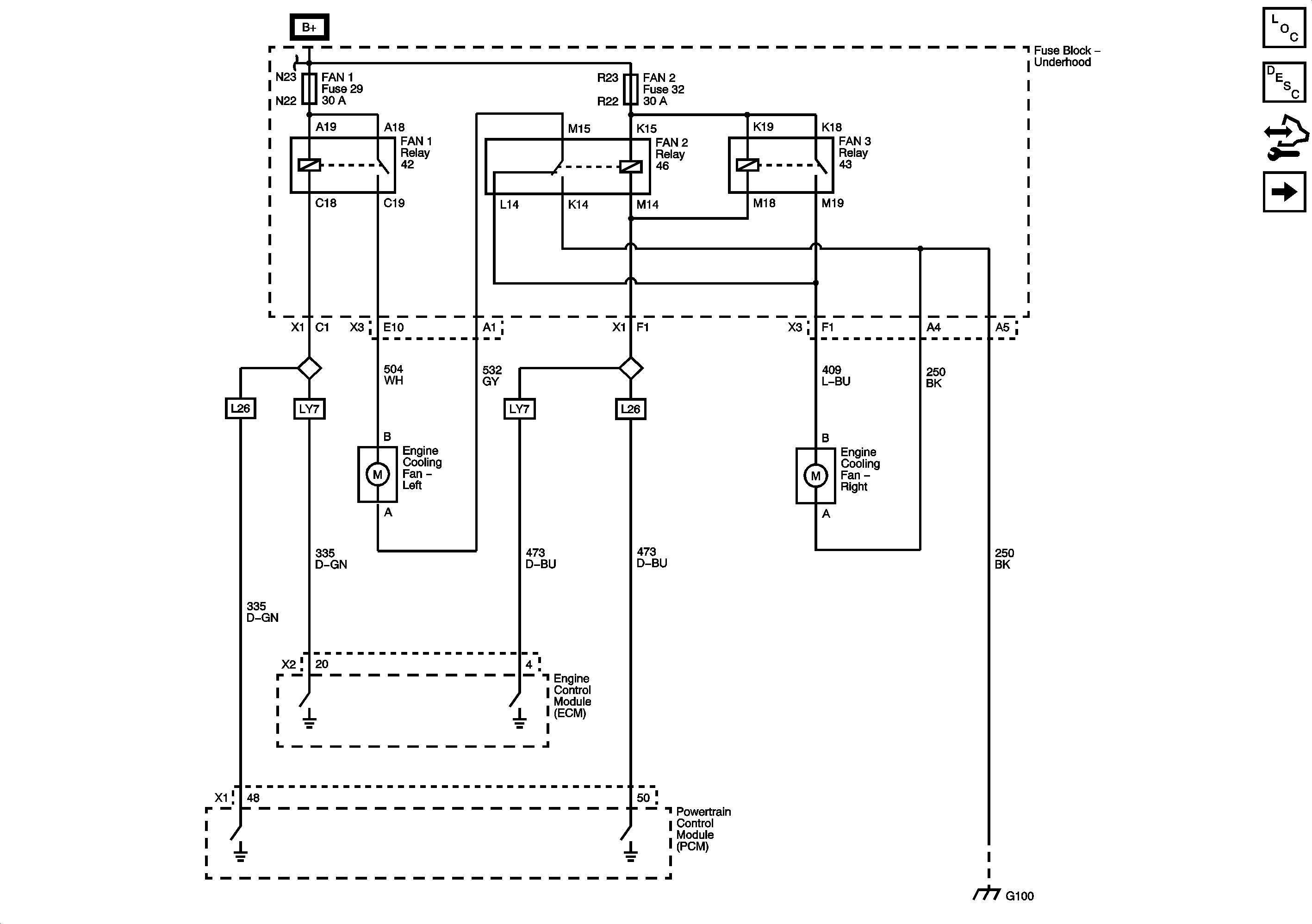
LS4
Figure
2:
LS4