GM Service Manual Online
For 1990-2009 cars only

DRIVEABILITY CORRECTIONS/3.0L CODE E -NEW COMPONENT LISTING

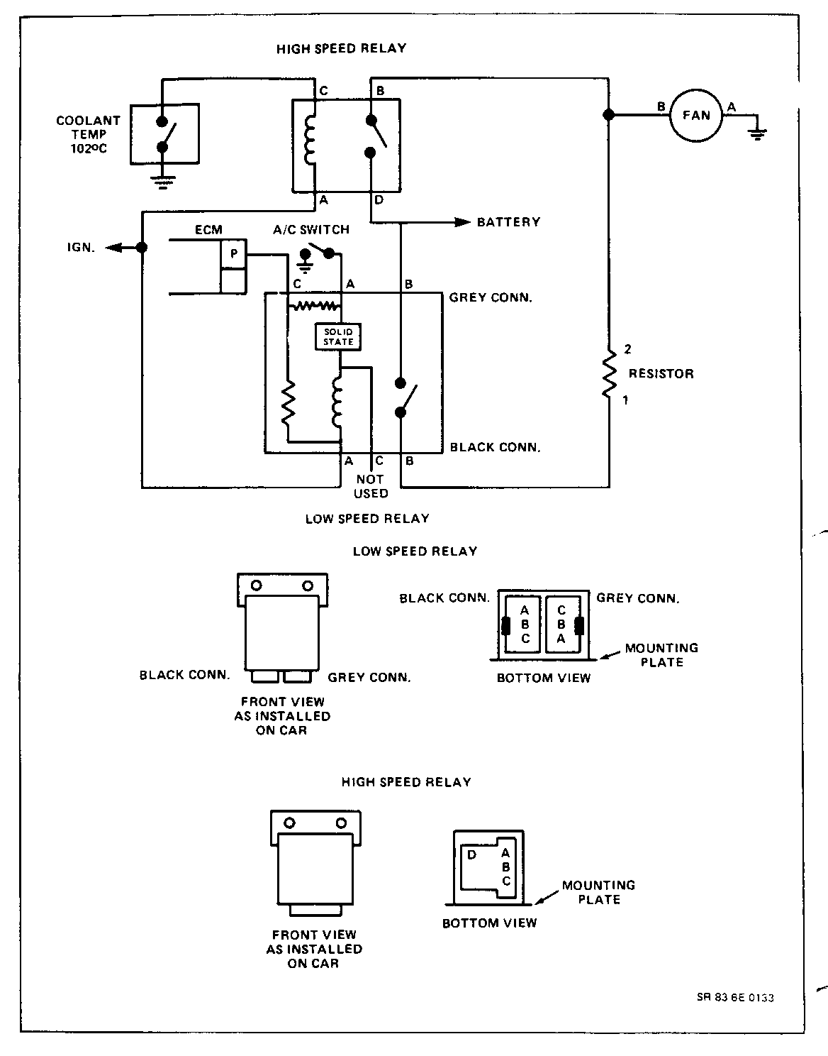
1983-1/2 3.0L RECALIBRATION, VIN CODE E, LK9. ALL FEDERAL AND CALIFORNIA 1983 CENTURYS BEGINNING WITH VIN: D6415302 DD444821 SEVERAL CALIBRATION AND COMPONENT CHANGES HAVE BEEN RELEASED FOR PRODUCTION. THESE NEW COMPONENT PARTS ARE NOT TO BE USED ON VEHICLES WIN VIN'S PRIOR TO THE ABOVE BREAK POINTS. COMPONENT CHANGES: - ELECTRIC EFE - 19 CU. IN. AIR PUMP - ECM - PROM - FINAL DRIVE RATIOS - TWO (2) SPEED 150 WATT COOLING FAN - CARBURETOR ASSEMBLY - EGR SOLENOID AND EGR VALVE ASM - AIR CONDITIONING CUTOUTS ELECTRIC EFE - EARLY FUEL EVAPORATION AN ELECTRIC EFE GRID LOCATED UNDER THE CARBURETOR BASE PLATE IS CONTROLLED BY THE ECM TO TURN OFF WHEN 90 DEGREES C. ENGINE COOLANT TEMPERATURE IS REACHED. THE NEW ELECTRIC EFE REPLACES THE VACUUM OPERATED EXHAUST HEAT RISER EFE USED ON VEHICLES PRIOR TO THE VIN BREAKPOINTS. THIS NEW EFE ELIMINATES DRIVEABILITY CONDITIONS DURING WARM UP OPERATION. A.I.R. - AIR INJECTOR REACTOR PUMP THE NEW A.I.R. SYSTEM HAS NEARLY THE SAME AIR OUTPUT AS THE SYSTEM USED ON PRIOR VIN BREAK POINT VEHICLES, HOWEVER THE A.I.R. PUMP CAPACITY AND PULLEY SIZES (6-3/8 DIA) WERE CHANGED TO REDUCE A.I.R. PUMP DRIVE SPEED RESULTING IN QUIETER PUMP OPERATION. ECM - ELECTRONIC CONTROL MODULE THE NEW ECM IS A SINGLE BOARD UNIT, PART NO. 1226153. SOME DATA STREAM CHANGES WERE REQUIRED. USAGE OF THE ALCL SCAN TOOLS HAS CHANGED AS FOLLOWS: MIXTURE CONTROL SOLENOID DUTY CYCLE. DWELL READINGS OF 0 DEGREES AT IDLE AND 60 DEGREES AT PART THROTTLE WILL BE SEEN ON THE ALCL TOOL INDICATES THAT SOME SCANNERS ARE UNUSABLE, IF THESE READINGS ARE OBTAINED A STANDARD EXTERNAL DWELL METER WILL BE REQUIRED TO OBTAIN THE CORRECT DWELL READINGS. OXYGEN SENSOR VOLTAGES WHEN USING ALCL SCAN TOOL AS HIGH AS 1.4 VOLTS WILL BE SEEN WHEN A FULL RICH EXHAUST CONDITION EXIST. PREVIOUSLY 1.0 VOLT MAXIMUM READ OUT WAS SEEN. PROM NEW PROMS HAVE ALSO BEEN RELEASED, FOR 83-1/2, PART NUMBERS ARE: 3.0L FEDERAL CENTURY THM 125C - 1226556 3.0L CALIFORNIA CENTURY THM 125C - 1226557 PROGRAM CHANGES IN THE PROM HAS REVISED CALIBRATION FOR TORQUE CONVERTER CLUTCH (TCC) AND IDLE QUALITY WITH NEW IDLE SPEED CONTROL LOGICS AT IDLE. IT ALSO INCORPORATES A HIGER BASE IDLE SPEED OF 640RPM ALONG WITH A DRIVEABILITY FEATURE WHICH HOLDS THE IDLE SPEED HIGHER FOR A SHORT TIME IN A QUICK STOP SITUATION. AIR CONDITIONING SYSTEM OPERATION THE PROM TURNS THE AIR CONDITIONING OFF WHEN VACUUM FALLS BELOW 6 IN.HG (APPROXIMATELY 80 KPA MANIFOLD ABSOLUTE PRESSURE) FOR FIVE SEC MAXIMUM. IF THE VACUUM EXCEEDS 9 IN HG GAGE (APPROXIMATELY 70 KPA MANIFOLD ABSOLUTE PRESSURE) THE A/C IS TURNED ON AND THE TIMER RESET. THE AIR CONDITION CUTOUT FUNCTION WAS DESIGNED TO IMPROVE ACCELERATION PERFORMANCE AND ELIMINATE TIP-IN DRIVEABILITY. WHEN OPERATING THE AIR CONDITIONING AND TURNING THE STEERING TO THE FULL RIGHT OR LEFT LOCK POSITION, A PRESSURE SWITCH IN THE POWER STEERING LINE TURNS OFF THE AIR CONDITIONING COMPRESSOR. FINAL DRIVE RATIO AXLE RATIOS HAVE BEEN CHANGED FROM 2.53 TO 1 TO 2.97 TO 1 FOR IMPROVED ACCELERATION AND PERFORMANCE. TWO (2) SPEED COOLING FAN THIS CHANGE RESULTS IN QUIETER FAN OPERATION AT LOW SPEED AND IN- CREASED COOLING AT HIGH SPEEDS. FAN SPEEDS ARE CONTROLLED BY THE ECM VIA INPUTS FROM TEMPERATURE SENSOR, A/C SWITCH, VEHICLE SPEED SENSOR. EGR SOLENOID AND EGR VALVE ASM EGR SOLENOID AND EGR VALVE ASSEMBLY HAVE BEEN CHANGED. EGR SOLENOID ASSEMBLY CONTROLS ONLY THE EGR VALVE. THE PREVIOUS MODELS CONTROLLED EGR AND EFE. CARBURETOR SPECIFICATIONS--SEE BULLETIN FOR SPECS. SPECIAL NOTES: 1. PRESET 1.756G, FINAL ADJUSTMENT ON VEHICLE 2. PRESET 3 TURNS, FINAL ADJUSTMENT ON VEHICLE 3. G EQUALS GAGE. 4. GAGING TOOL J-33815-1 (BRASS BULLET) FAST IDLE SPECIFICATIONS: 1. SET CHOKE FAST IDLE CAM ON HIGH STEP 2. START ENGINE SET FAST IDLE WITH FAST IDLE ADJUSTMENT SCREW TO 2400 RPM. FIELD SERVICE RESETTING SPECIFICATION FOR IDLE SPEED CONTROL ISC MINIMUM IDLE PROCEDURE 1. BLOCK DRIVE WHEELS 2. COOLING FAN OFF 3. ENGINE IN CLOSED LOOP 4. RETRACT ISC MOTOR 5. SET BASE IDLE TO 500 RPM IN DRIVE ISC MAXIMUM IDLE PROCEDURE 1. BLOCK DRIVE WHEELS 2. COOLING FAN OFF 3. ENGINE IN CLOSED LOOP 4. FULLY EXTEND ISC MOTOR 5. SET MAXIMUM IDLE BY ADJUSTING ISC TO 1350 RPM IN DRIVE THROTTLE POSITION SENSOR SPECIFICATIONS 1. RETRACT ISC TO MINIMUM IDLE 2. SET T.P.S. VOLTAGE TO .57 (PLUS/MINUS) .1 VOLTS INCLUDED IN THIS BULLETIN ARE UP DATED DIAGNOSTIC CHARTS FOR THESE CHANGES.


Object Number: 76911  Size: FS


Object Number: 78211  Size: FS


Object Number: 78210  Size: FS


Object Number: 77444  Size: FS


Object Number: 78209  Size: FS


Object Number: 77443  Size: FS

General Motors bulletins are intended for use by professional technicians, not a "do-it-yourselfer". They are written to inform those technicians of conditions that may occur on some vehicles, or to provide information that could assist in the proper service of a vehicle. Properly trained technicians have the equipment, tools, safety instructions and know-how to do a job properly and safely. If a condition is described, do not assume that the bulletin applies to your vehicle, or that your vehicle will have that condition. See a General Motors dealer servicing your brand of General Motors vehicle for information on whether your vehicle may benefit from the information.