GM Service Manual Online
For 1990-2009 cars only

SERVICE MANUAL UPDATE SEC.8A ELECTRICAL DIAG. REVISION

SUBJECT: SERVICE MANUAL UPDATE/SECTION 8A/ELECTRICAL DIAGNOSIS/DIAGNOSTIC REVISION

VEHICLES AFFECTED: 1990 A MODELS

This bulletin provides late production and revised information to supplement Section 8A.

Update Change Summary follows the Index. The summaries show the minor wiring changes since publication of the final edition of the 1990 Service Manual.

All changes are labeled with a Late Production or Revised note to help identify the type of revision.

Multi-Use Index allows the user to reference the Section 8A Supplement or 1990 Service Manual.

Please update your Service Manual accordingly.

Service Manual Page/Revision Page and Category Air Conditioning -------------- -------------- Air Delivery Manual 65-0 Blower Controls Manual 63-0 Compressor Controls Manual 64-0 System Check 62-0 Alarms (Audible) Chime 76-0 Antenna (Power) 151-0 Automatic Safety Belts 146-0 Brake Warning System 41-0 Charging System 30-0 30-0(3) Cigar Lighter 114-0 Circuit Breaker Details 10-0,11-1 11-1(3), 11-5(3), 11-8(3) Component Location Views 201-0 Connectors (Harness 202-0 Connector Faces) Coolant Fan 31-0 31-03, 31-1(3) Cruise Control 34-0 Defogger (Rear) 61-0 Digital Clock 150-0 Door Locks (Power) 130-0 Engine Control Electronic Fuel 20-0 Injection (VIN R) Multi-Port Fuel 21-0 Injection (VIN N) Fuse Block Details 11-0 11-0(3), 11-3(3), 11-5(3), 11-(3) Fuse Details 10-0,11-1 11-1(3), 11-5(3), 11-8(3) Fusible Link Details 10-0 Gages Gages Cluster Coolant Temperature 81-1 Fuel 81-1 Speedometer 81-0 Voltmeter 81-2 Indicators Cluster Fuel 80-1 80-1(3) Speedometer 80-0 Ground Distribution 14-0 14-5(3) Harness Routing Views 203-0 Horns 40-0 Indicators Gages Cluster Brake 81-0 Bright 81-0 Charge 81-1 Cruise 81-0 Fasten Belts 81-0 LH Turn 81-2 Oil Pressure 81-1 RH Turn 81-0 Service Engine Soon 81-0 Tailgate Ajar 81-1 Temp 81-1 Indicators Cluster Brake 80-0 Bright 80-0 Charge 80-1 80-13 Cruise 80-0 Fasten Belts 80-0 LH Turn 80-1 80-13 Oil Pressure 80-1 80-13 RH Turn 80-0 Service Engine Soon 80-0 Tailgate Ajar 80-1 80-13 Temp 80-1 80-13 Instrument Panel Gages Cluster 81-0 Indicators Cluster 80-0 80-13

Update Change Summary

The Update Change Summary describes the revisions, the category of revision, the cell and page number, and the zone where the revision can be located on the schematic. The schematic is separated into six zones so that information can be easily and consistently located within Section 8A. Figure 1 shows the zone locations. It is recommended that you transfer the minor change information into the Update Change Summary to your 1990 Service Manual.

Multi-Use Index

The Multi-Use Index contains all information regarding the 1990 Service Manual plus all the information included in the Section 8A Supplement. This allows the user to enter the Section 8A Supplement or 1990 Service Manual by using just one index. Page numbers for the 1990 Service Manual are under the heading SERVICE MANUAL PAGE. Pages included in the Section 8A Supplement are highlighted in boldface type and page numbers are under the heading PAGE/REVISION AND CATEGORY. The number located to the upper O The number located to the upper right of the page number under the PAGE/REVISION AND CATEGORY column identifies the category of the revision. Note the Key located in the Index which defines what the individual numbers represent.

Late Production and Revised Notes

The Late Production and Revised notes are used throughout the Section 8A Supplement to identify the type of revisions that occurred during the model year. LATE PRODUCTION indicates that cars were built as shown in the Late Production revision as well as shown in the schematic in the respective 1990 Service Manual. Page numbers for Late Production schematics are noted in the Index and are in boldface type. Late Production schematics are identified by an "A" following the page number (example 42-0-A). The "A" indicates that there are two schematics that represent how the car was built. Using this example, 42-0-A shows the Late Production version and 42-0, in the 1990 Service Manual, shows another earlier version of how the car was built.

REVISED indicates that revisions occurred; however, the cars were built only in the way the Revised schematic represents. Revised schematics are noted in the Index with bold type, using the same page number used in the 1990 Service Manual. Note, a Revised schematic supersedes the respective page in the 1Service Manual.

UPDATE CHANGE SUMMARY

For details on how to use this cell, refer to contents page.

Page Zone Revision Category Revision

8A-11-0 C Revised Name unlabeled fuse FOGH/ABS, 15 Amp

8A-11-1 C Revised Change amperage of the WPR Fuse from 20 to 25 Amp Change the 1 PNK (1149) wire between the WPR Fuse and terminal B of connector of connector C234 to WHT (93)

F Late Production Change the.8 PNK/BLK (839) wire between terminal H of connector C102 and terminal M of the Computer Controlled Coil ignition (CCCI) Module to.8 PNK (I 149)

8A-11-5 C Revised Change amperage of the WDO Circuit Breaker from 20 to 30 Amp

F Late Production Change the.8 BRN (250) wire between splice S190 and terminal F of the Generator to.8 BRN/WHT (650)

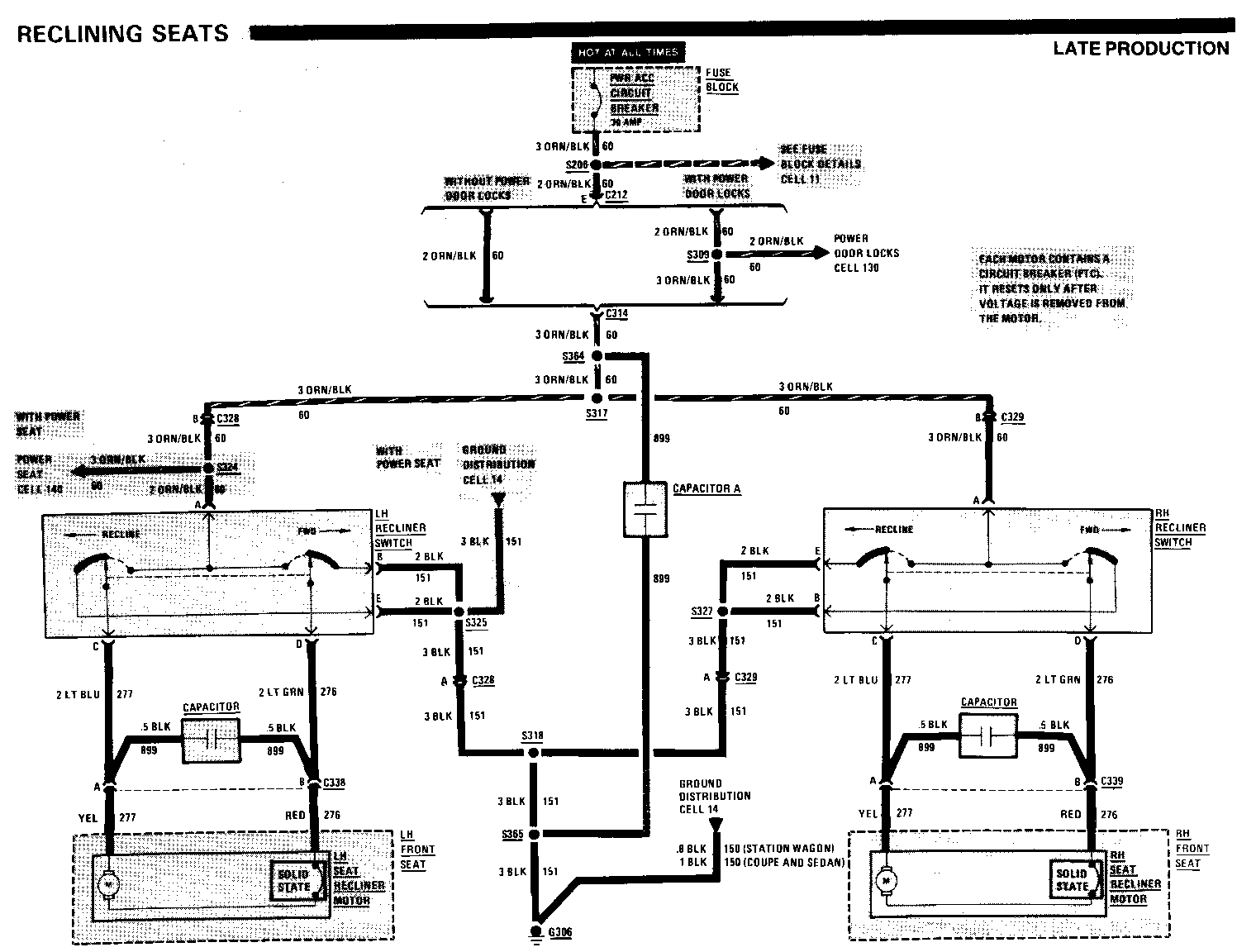
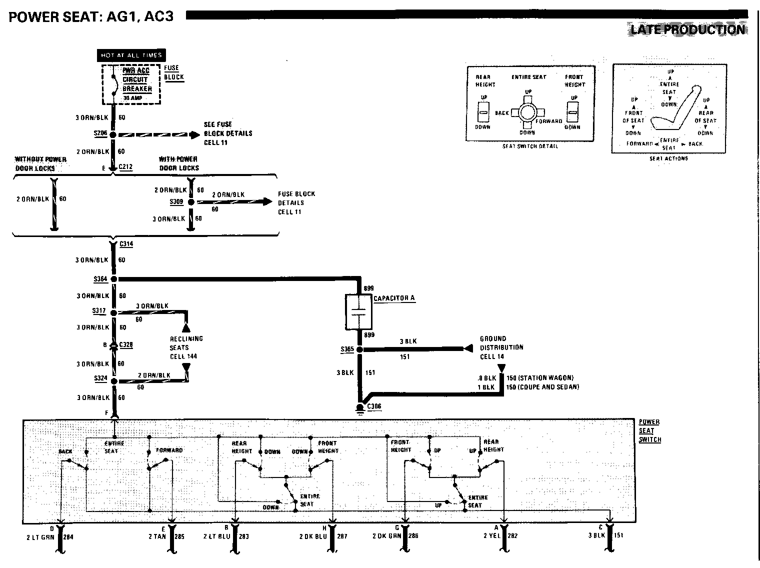
8A-11-8 A,C,D Late Production Insert splice S364 on the 3 ORN/BLK (60) wire between connector C314 and splice S317. Draw a dashed box between the RH Recliner Switch and the Door Lock Relay Assembly. Label the box Capacitor A, Pages 140-0 and 144-0. Draw a wire from splice S364 and pigtail it to Capacitor A. Give the wire 899 as its circuit number

8A-12-2 F Late Production Disconnect the.8 BRN (9) wire between the fourth RH Tail Light and the RH Tail/Stop-Turn Light from the RH Tail/Stop-Turn Light. Connect the .8 BRN (9) wire to splice S403

8A-14-5 C Late Production Insert splice S365 on the 3 BLK (151) wire insert splice S365 on the 3 BLK (151) wire between splice S318 and ground G306. Draw a dashed box between the LH Recliner Switch and the High Level Stop Light. Label the box Capacitor A. Draw a wire from splice S365 and pigtail it to Capacitor A. Give the wire 899 as its circuit number

8A-30-0 C Late Production Change the 5 RED/BLK (2) wire between terminal C of connector C101 and the Power Distribution reference to 5 RED (2)

Late Production Change the.8 BRN (250) wire between splice S190 and terminal F of the Generator to .8 BRN/WHT (650)

F Late Production Delete (L4 VIN R) and .8 TAN/BLK (25) (V6 VIN N) from the wire between terminal A of connector C210 and terminal L of the Generator

8A-31-0 C Late Production Change the .8 BRM (250) wire between splice S190 and the Starter and Charging System reference to .8 BRN/WHT (650) Charging System reference to.8 BRN/WHT (650)

8A-31-1 Late Production Change the.8 BRN (250) wire between splice S190 and the Starter and Charging System reference to.8 BRN/WHT (650)

8A-80-1 Revised Label the wire between the Electronic Control Module (ECM) and terminal H9 of connector C100.8 DK GRN (35)

8A-110-1 Late Production Change the.8 BLK/YEL (714) wire between terminal C of the Park/.Turn Lamp Module and terminal A3 of connector CIOO to.8 LT BLU/BLK (548)

Late Production Change the.8 YEL (715) wire between terminal A of the Park/Turn Lamp Module and terminal C 1 of connector C 1 00 to .8 DK BLU/WHT (591)

8A-110-3 Revised Change the.8 BRN (9) wire between ground G403 and splice S404 to .8 BLK (150)

Late Production Disconnect the.8 BRN (9) wire between the RH Tail Light and the RH Tail/Stop-Turn Light from the RH Tail/Stop-Turn Light. Connect the.8 BRN (9) wire to splice S403

8A-140-1 Late Production Insert splice S365 on the 3BLK (151). Draw a wire from splice S365 to the Ground Distribution reference. Give the wire an 899 circuit number

Service Manual Page/Revision Page and Category -------------- -------------- Interior lights Dimming 117-0 Introduction 2-0 Lights (Exterior) Back Up 112-0 Front Park 110-0 Front Park-Turn 110-1 110-1(3) Hazard 110-1 110-1(3) Headlights With T61 104-0 Without T6) 100-0 High Level Stop 110-5 License Coupe and Sedan 110-3 110-3-A(1) Station Wagon 110-4 Rear Marker Coupe and Sedan 110-3 110-3-A(1) Station Wagon 110-4 Stop-Turn 110-2 Tail Coupe and Sedan 110-3 110-3-A(1) Station Wagon 110-4 Lights (Interior) Ashtray 117-1 Courtesy 114-0 Door Courtesy 114-1 Front Dome 114-1 Heater-A/C Control 117-1 Assembly Instrument Panel 117-1 I/P Compartment 114-0 Luggage Compartment 114-0 Map 114-0 Master Control Unit 117-1 Radio 117-1 Reading 114-1 Rear Defogger Control 117-1 Rear Dome 114-1 Rear Wiper/Washer 117-0 Control Switch RH Control Unit 117-1 Underhood 114-0 Vanity Mirror 114-1 Light Switch Details 12-0 12-2(3) Luggage Compartment 134-0 Lid Release Mirrors (Power) 141-0 Power Antenna 151-0 Power Distribution 10-0 Power Door Locks 130-0 Power Mirrors 141-0 Power Seats 140-0 140-0-A(1),140-1(3) Power Windows 120-0 Radio 150-0 Rear Defogger 61-0 Rear Wiper/Washer 92-0 Reclining Seats 144-0 144-0-A(1) Repair Procedures 5-0 Seat (Power) 140-0 140-0-A(1),140-1(3) Speedometer Gage Gages Cluster 81-0 Indicators Cluster 80-0 Starter 30-0 30-3(3) Symbols 3-0 Tailgate Release 134-0 Troubleshooting Procedures 4-0 Vehicle Speed Sensor 33-0 Voltmeter 81-2 Warnings (Audible) Chime 76-0 Windows (Power) 120-0 Wiper/Washer Rear 92-0 With Pulse 91-0 Without Pulse 90-0


Object Number: 94917  Size: MH


Object Number: 74778  Size: FS


Object Number: 74777  Size: FS

General Motors bulletins are intended for use by professional technicians, not a "do-it-yourselfer". They are written to inform those technicians of conditions that may occur on some vehicles, or to provide information that could assist in the proper service of a vehicle. Properly trained technicians have the equipment, tools, safety instructions and know-how to do a job properly and safely. If a condition is described, do not assume that the bulletin applies to your vehicle, or that your vehicle will have that condition. See a General Motors dealer servicing your brand of General Motors vehicle for information on whether your vehicle may benefit from the information.