GM Service Manual Online
For 1990-2009 cars only
Makes
🢒
Buick
🢒
1996
🢒
Century
🢒
Transmission/Transaxle
🢒
Automatic Transaxle - 4T60-E
🢒 Automatic Transmission Controls Schematics
Figure
1:
PCM Power and VSS
Automatic Transmission Components
Electronic Component Description
Brake Switch, Solenoids, and TFT Sensor
OBD II Symbol Description Notice
Handling ESD Sensitive Parts Notice
Automatic Transmission Schematic References 3.1L VIN M
Automatic Transmission Schematic References 3.1L VIN M
Automatic Transmission Schematic References 3.1L VIN M
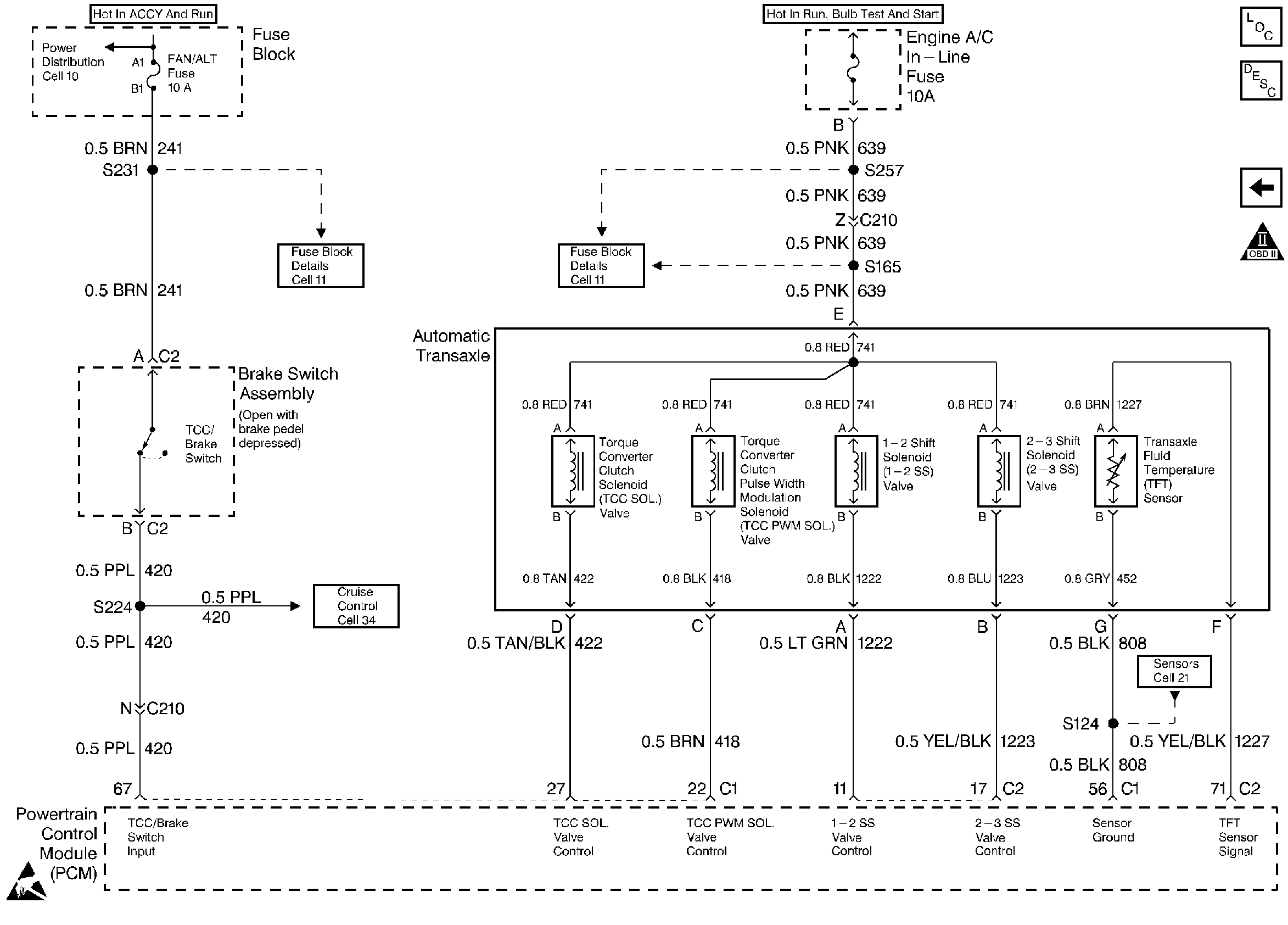
Figure
2:
Brake Switch, Solenoids, and TFT Sensor
Automatic Transmission Components
Electronic Component Description
PCM Power and VSS
OBD II Symbol Description Notice
Automatic Transmission Schematic References 3.1L VIN M
Automatic Transmission Schematic References 3.1L VIN M
Automatic Transmission Schematic References 3.1L VIN M
Automatic Transmission Schematic References 3.1L VIN M
Automatic Transmission Schematic References 3.1L VIN M