GM Service Manual Online
For 1990-2009 cars only
Makes
🢒
Buick
🢒
1996
🢒
Century
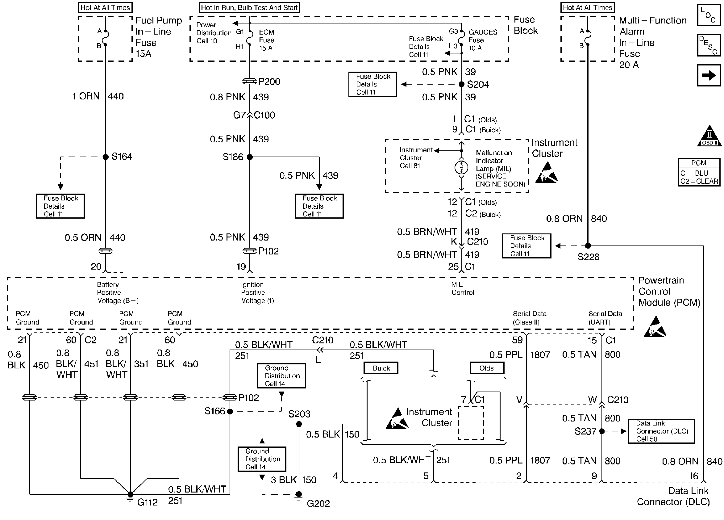
🢒 MIL, Instrument Panel, and the DLC
MIL, Instrument Panel, and the DLC
MIL, Instrument Panel, and the DLC
Ignition Control and the Knock Sensor System
OBD II Symbol Description Notice
Handling ESD Sensitive Parts Notice
Handling ESD Sensitive Parts Notice
Handling ESD Sensitive Parts Notice