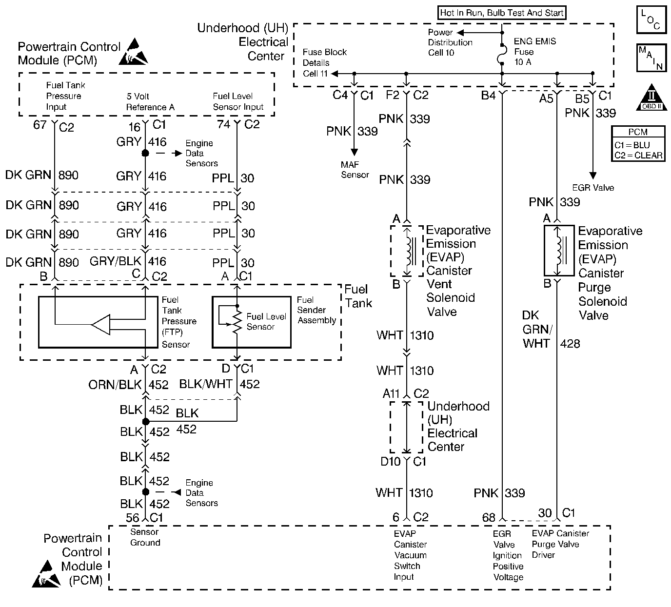
The evaporative system includes the following components:
| • | The fuel tank. |
| • | The EVAP canister vent valve. |
| • | The fuel tank pressure sensor. |
| • | The fuel pipes and hoses. |
| • | The fuel cap. |
| • | The EVAP vapor lines. |
| • | The EVAP purge lines. |
| • | The evaporative emission canister. |
| • | The EVAP purge valve. |
The Powertrain Control Module (PCM) supplies a ground to energize the valve (purge on). The EVAP purge valve control is Pulse Width Modulated (PWM) or turned on and off several times a second. The duty cycle (pulse width) is determined by engine operating conditions including load, throttle position, coolant temperature and ambient temperature. The duty cycle is calculated by the PCM and the output is commanded when the appropriate conditions have been met. The system checks for conditions that cause the EVAP system to purge continuously by commanding the EVAP canister vent valve on and the EVAP purge valve off (EVAP canister vent valve CLOSED, EVAP purge PWM 0%). If vacuum level in the fuel tank increases during the test, a continuous purge flow condition is indicated. This can be caused by any of the following conditions:
| • | EVAP purge valve leaking. |
| • | EVAP purge and engine vacuum lines switched at the EVAP purge valve. |
| • | EVAP purge valve control circuit grounded. |
If any of these conditions are present, DTC P1441 will set.
| • | No TP sensor, ODM, IAT sensor, MAF sensor, MAP sensor, EGR, Fuel trim, DTCs set. |
| • | The DTC P0442 diagnostic test has passed. |
| • | A continuous open purge flow condition is detected during the diagnostic test (fuel tank pressure decreases below -11 in. H2O). |
| • | The PCM will illuminate the malfunction indicator lamp (MIL) during the first trip in which the diagnostic test has been run and failed. |
| • | The PCM will store conditions which were present when the DTC set as Freeze Frame and Failure Records data. |
Important: Although these diagnostics are considered type A, they act like type B diagnostics under certain conditions. Whenever the EVAP diagnostics report that the system has passed, or if the battery has been disconnected, the diagnostic must fail during two consecutive cold start trips before setting a DTC. The initial failure is not reported to the diagnostic executive or displayed on a scan tool. A passing system always reports to the diagnostic executive immediately.
| • | The PCM will turn OFF the MIL during the third consecutive trip in which the diagnostic has been run and passed. |
| • | The History DTC will clear after 40 consecutive warm-up cycles have occurred without a malfunction. |
| • | The DTC can be cleared by using the scan tool. |
Check for the following conditions:
| • | Poor connection at the PCM. |
| Inspect harness connectors for backed out terminals, improper mating, broken locks, improperly formed or damaged terminals, and poor terminal to wire connection. |
| • | Damaged harness. |
| Inspect the wiring harness for damage. |
| • | If the harness appears to be OK, connect the
|
| • | Incorrect vacuum line routing. |
| Verify that the source vacuum line routing to the EVAP purge solenoid is correct and that the EVAP purge and source vacuum lines to the EVAP purge solenoid are not switched. |
| • | Faulty or damaged canister. |
| A faulty canister may intermittently allow charcoal into the EVAP purge solenoid, vacuum switch, and associated lines causing a DTC to be set. Use the following procedure to check for a carbon release condition: |
| 1. | Turn off the ignition switch. |
| 2. | Remove the EVAP purge solenoid. Refer to Evaporative Emission Canister Purge Solenoid . |
| 3. | Lightly tap the purge solenoid and (if applicable) the vacuum switch on a clean work area looking for carbon particles exiting either of the vacuum ports. |
| 4. | If no carbon release is evident, reinstall the components and continue with the DTC P1441 table. If carbon is being released from either component, continue with this service procedure. |
| 5. | Remove the charcoal canister from the vehicle. |
| 6. | Ensure that the main cylinder valve is turned off on the
|
| 7. | Disconnect the black hose that connects the nitrogen cylinder to the EVAP purge/pressure diagnostic station at the pressure regulator by unscrewing the knurled nut on the regulator. No tools are required to remove the black hose from the regulator. |
| 8. | Using a section of vacuum line, connect one end over the open threaded fitting of the EVAP purge/pressure diagnostic station pressure regulator. |
| 9. | Connect the remaining end to the purge solenoid end of the EVAP purge line at the vehicle and turn on the main nitrogen cylinder valve. Continue to blow any debris from the purge line for 15 seconds. |
| 10. | Return the EVAP Pressure/Purge Diagnostic Station to its original condition by reinstalling the black hose that was disconnected in step 7. |
| 11. | Replace the following components: |
| • | The EVAP purge solenoid. Refer to EVAP Canister Purge Solenoid. Refer to Evaporative Emission Canister Purge Solenoid . |
| • | The EVAP canister. Refer to EVAP Canister. Refer to Evaporative Emission Canister Replacement . |
| 12. | Proceed with the DTC P1441 diagnostic table. |
Reviewing the Fail Records vehicle mileage since the diagnostic test last failed may help determine how often the condition that caused the DTC to set occurs. This may assist in diagnosing the condition.
Number(s) below refer to the step number(s) on the Diagnostic Table.
If an EVAP purge solenoid electrical fault is present, the purge system will not operate correctly. Repairing the electrical fault will very likely correct the condition that set DTC P1441.
Checks the Fuel Tank Pressure sensor at ambient pressure.
Checks for a stuck open EVAP purge solenoid.
Verifies that the fuel tank pressure sensor accurately reacts to EVAP system pressure changes.
If the EVAP purge and engine vacuum lines are switched at the EVAP purge solenoid, the solenoid valve will leak vacuum.
The PCM will command the EVAP purge and vent solenoids closed with the scan tool Seal System EVAP output control function activated. Fuel tank pressure should not decrease under this condition.
Step | Action | Value(s) | Yes | No |
|---|---|---|---|---|
1 | Was the Powertrain On-Board Diagnostic System Check performed? | -- | ||
Was DTC P1655 also set? | -- | Go to DTC P1655 Evaporative Emission (EVAP) Purge Solenoid Control Circuit | ||
Is Fuel Tank Pressure at the specified value? | 0 in. H2O | |||
|
Important: : Before continuing with diagnosis, zero the EVAP Pressure and Vacuum
(inches of H2O) gauges on the
Can the specified value be achieved? | 5 in. H2O | |||
Is Fuel Tank Pressure at the specified value? | 5 in. H2O | |||
Check the EVAP purge and source vacuum line routing and connections at the EVAP purge solenoid. Refer to Emission Hose Routing Diagram EVAP purge and source vacuum lines connected correctly at the EVAP purge solenoid? | -- | |||
7 |
Does the EVAP purge solenoid maintain vacuum at the specified value? | 15 in. Hg | Refer to Diagnostic Aids | |
8 | Replace the EVAP Purge Solenoid. Refer to Evaporative Emission Canister Purge Solenoid . Important: : Check for carbon release into the EVAP system. Refer to Diagnostic Aids. Is the action complete? | -- | -- | |
9 | Correct the EVAP purge and source vacuum line routing and connections. Is the action complete? | -- | -- | |
Does vacuum remain at the specified value while the scan tool Seal System function is activated? | 0 in. H2O | System OK |