GM Service Manual Online
For 1990-2009 cars only

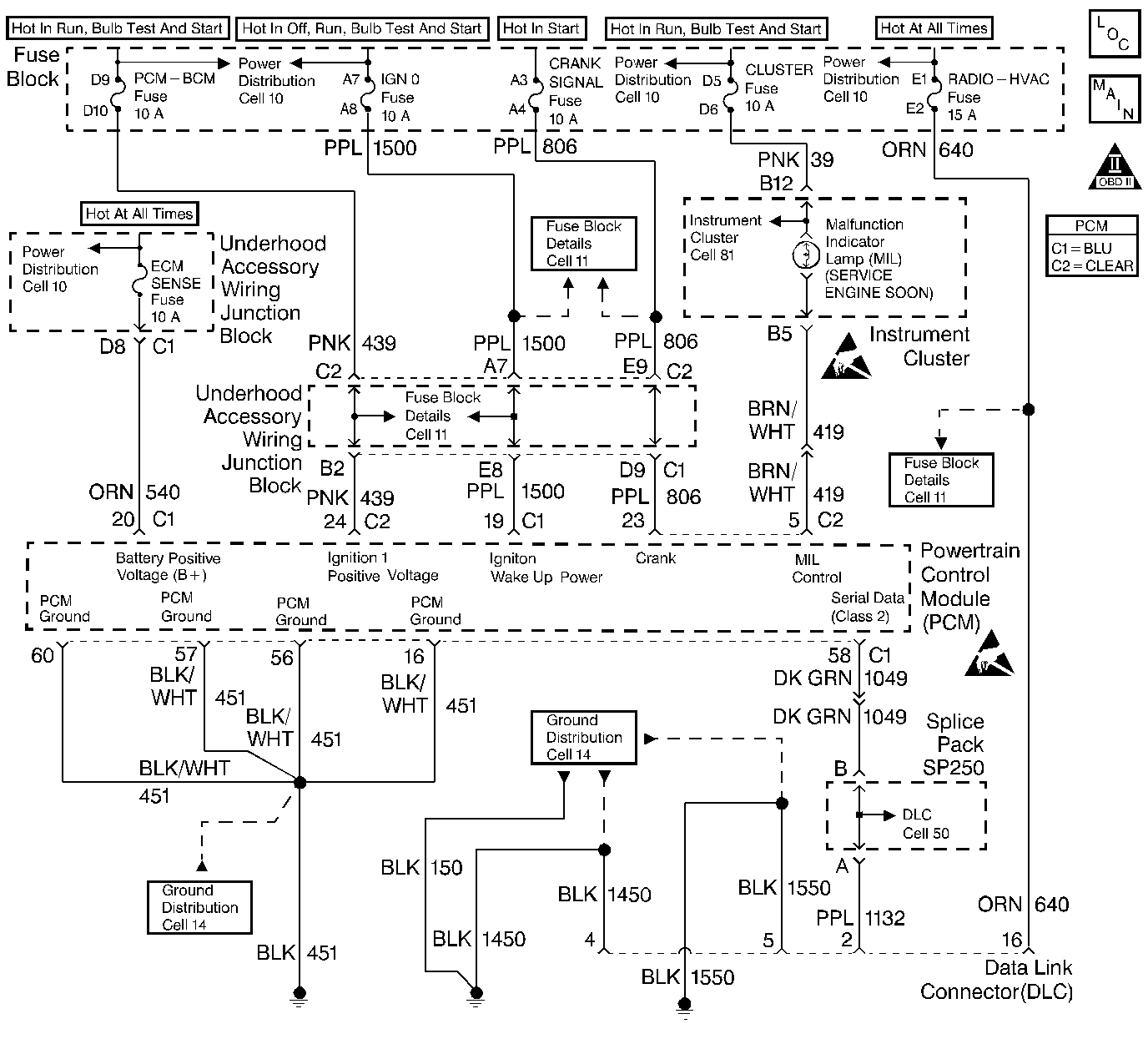
Object Number: 248212  Size: LF
Engine Controls Components
Power, Ground, MIL, DLC
OBD II Symbol Description Notice
Handling ESD Sensitive Parts Notice
Handling ESD Sensitive Parts Notice

Circuit Description

A Class Il serial data communications system is used on this vehicle to allow various modules to communicate and share information with each other. This allows vehicle wiring to be reduced and the transmission and reception of multiple signals over a single wire. The messages carried on a Class II serial data streams are also prioritized. If two messages attempt to establish communications on the data line at the same time, the message with the higher priority will continue. The message with the lower priority message will wait. If a module cannot respond to the PCM, a DTC is stored.

Conditions for Running the DTC

    •  The ignition is on.
    •  System Voltage is greater than 8.2 volts.

Conditions for Setting the DTC

The PCM is detecting a loss of serial data from theEBCM for longer than 5 seconds.

Action Taken When the DTC Sets

    •  The PCM will record operating conditions at the time the diagnostic fails. This information will be stored in the Freeze Frame and Failure Records buffers.
    •  A history DTC is stored.

Conditions for Clearing the MIL/DTC

    •  A history DTC will clear after 40 consecutive warm up cycles without a fault.
    •  DTCs can be cleared by using a scan tool.

Diagnostic Aids

If no password is received a DTC P1610, P1626 and P1632 may be set.

An intermittent may be caused by a poor connection, rubbed through wire insulation or a wire broken inside the insulation.

Any circuitry, that is suspected as causing an intermittent complaint, should be thoroughly checked for the following items:

    •  Backed out terminals or improper mating.
    •  Broken locks.
    •  Improperly formed or damaged terminals.
    •  Poor terminal to wiring connections.
    •  Physical damage to the wiring harness.
    •  Corrosion.

DTC P1602 - EBCM/EBTCM Serial Data Circuit

Step

Action

Value(s)

Yes

No

1

Was the Powertrain On-Board Diagnostic System Check performed?

--

Go to Step 2

Go to the Powertrain On Board Diagnostic (OBD) System Check

2

Important: If a loss of DLC data has already been diagnosed using the DLC Diagnosis table, clear this DTC and continue diagnosis with the Powertrain On Board Diagnostic (OBD) System Check .

Attempt to select ABS data with the scan tool.

Can ABS data be displayed?

--

Go to Step 3

Go to Step 4

3

  1. Turn OFF the ignition switch.
  2. Disconnect the PCM and the EBCM / EBTCM.
  3. Check the serial data circuit for an open between the EBCM / EBTCM and the PCM.
  4. If a problem is found, repair as necessary. Refer to Wiring Repairs in Wiring Systems.

Was a problem found?

--

Go to Step 6

Go to Diagnostic Aids

4

  1. Check the serial data circuit for a poor connection at the EBCM / EBTCM.
  2. If a problem is found, repair as necessary. Refer to Repairing Connector Terminals in Wiring Systems.

Was a problem found?

--

Go to Step 6

Go to Step 5

5

  1. Check the serial data circuit for a poor connection at the PCM.
  2. If a problem is found, repair as necessary. Refer to Repairing Connector Terminals in Wiring Systems.

Was a problem found?

--

Go to Step 6

Go to Diagnostic System Check in ABS Brakes

6

  1. Review and record scan tool Fail Records data.
  2. Clear DTCs.
  3. Operate the vehicle within Fail Records conditions.
  4. Using a scan tool, monitor Specific DTC info for DTC P1602.

Does the scan tool indicate DTC P1602 failed?

--

Go to Step 2

System OK