GM Service Manual Online
For 1990-2009 cars only

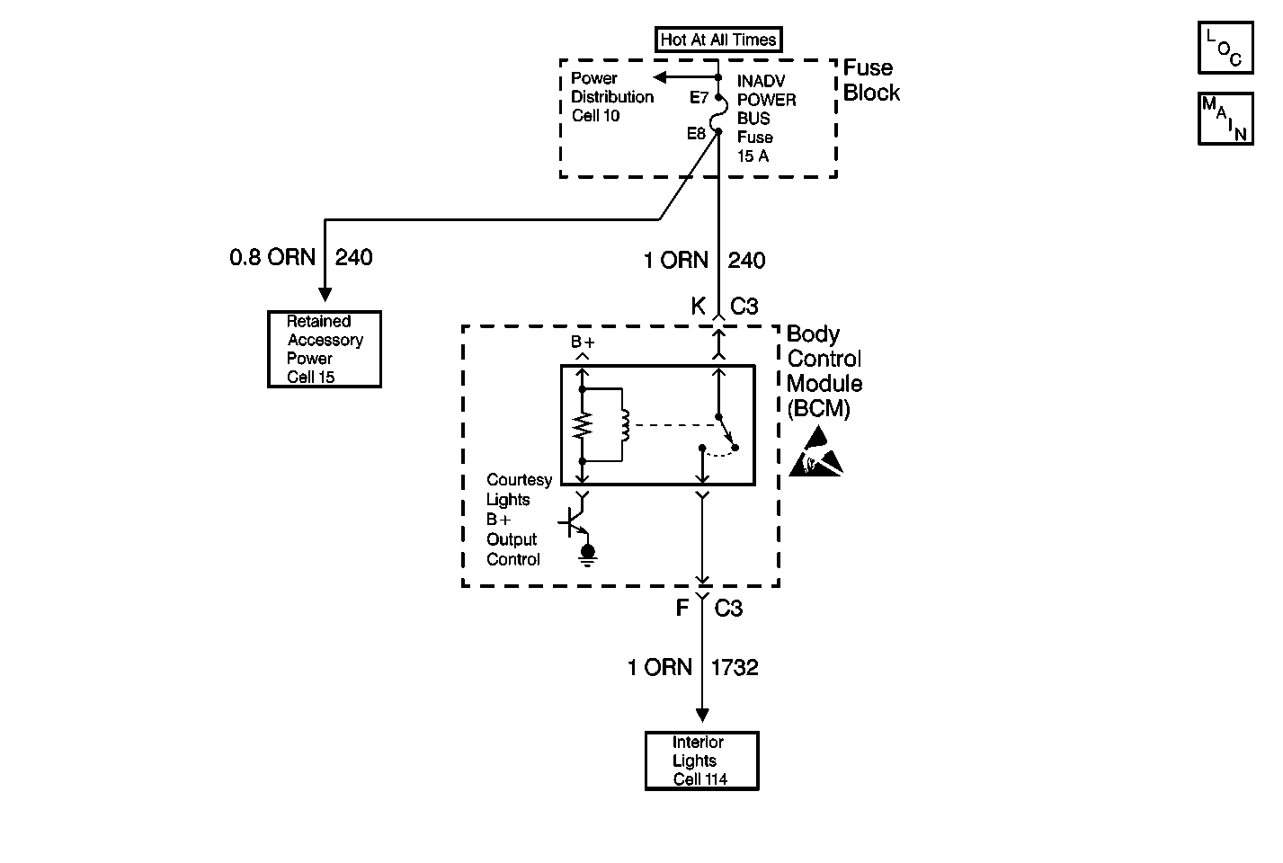
Object Number: 385144  Size: MF

Circuit Description

The BCM uses the voltage in circuit 240 to power the courtesy lights through circuit 1732. The BCM controls the power supplied in circuit 1732 for inadvertent load (battery rundown) protection.

Conditions for Setting the DTC

    • The BCM detects a short to ground in circuit 1732.
    • All conditions must be present for more than 0.1 seconds.

Action Taken When the DTC Sets

The BCM stores DTC B1802 in memory.

Conditions for Clearing the DTC

    • Under all fault conditions, the ignition switch must be cycled from off to on before this DTC can change from current to history.
    • The BCM no longer detects a short to ground in circuit 1732 when the ignition switch is on.
    • A history DTC will clear after 100 consecutive ignition cycles if the condition for the malfunction is no longer present.
    • Using a scan tool.

Diagnostic Aids

    • The following conditions may cause this malfunction to occur:
       - Any of the courtesy lamps connected to circuit 1732 are shorted to ground.
       - The BCM is shorted to ground internally.
    • If the DTC is a history DTC, the problem may be intermittent. Try performing the tests shown while moving wiring and connectors, this can often cause the malfunction to reappear.
    • DTC P1626 will set in the Powertrain Control Module (PCM) when the ignition switch is on with the Body Control module (BCM) disconnected. When BCM diagnostics and repairs are completed, refer to Engine Controls for additional information on PCM related DTCs.

Test Description

The number(s) below refer to the step number(s) on the diagnostic table.

  1. Checks for a short to ground in circuit 1732.

  2. Determines whether the malfunction is intermittent or the BCM is faulty.

Step

Action

Value(s)

Yes

No

1

Was the BCM Diagnostic System Check performed?

--

Go to Step 2

Go to Diagnostic System Check - Body Control System

2

  1. Turn the ignition switch to the LOCK position.
  2. Make sure the I/P compartment is closed.
  3. Make sure the sunshade mirror lids are closed.
  4. Make sure the rear compartment lid is closed.
  5. Make sure all reading lights are off.
  6. Disconnect the Body Control Module (BCM) connectors C2 and C3.
  7. Using a DMM, measure the resistance between the BCM connector C3 terminal F and ground.

Is the resistance measured within the specified range?

Go to Step 3

Go to Step 4

3

  1. Reinstall connectors/components removed.
  2. Turn the ignition switch to the RUN position.
  3. Clear BCM DTCs. Refer to Clearing DTCsfor more information.
  4. Turn the ignition switch to the LOCK position, then to the RUN position.
  5. Check for BCM DTCs. Refer to Diagnostic Trouble Code (DTC) Displaying for more information.

Does BCM DTC B1802 reset as a current DTC?

--

Go to Step 5

Go to Step 6

4

Repair short to ground in circuit 1732.

Is the repair complete?

--

Go to Step 7

--

5

  1. Replace the BCM. Refer to Body Control Module Replacement for more information.
  2. After replacing the BCM, perform the Setup New BCM procedure. Refer to Body Control Module (BCM) Programming/RPO Configuration for more information.

Is the repair complete.

--

Go to Step 7

--

6

The malfunction is not present at this time. Refer to Diagnostic Aids for additional information regarding this DTC.

--

--

--

7

  1. Turn the ignition switch to the LOCK position.
  2. Reinstall connectors/components removed.
  3. Turn the ignition switch to the RUN position.
  4. Clear BCM DTCs. Refer to Clearing DTCsfor more information.
  5. Check for BCM DTCs. Refer to Diagnostic Trouble Code (DTC) Displaying for more information.

Are there any BCM current DTCs set?

--

Go to Diagnostic System Check - Body Control System

System OK