GM Service Manual Online
For 1990-2009 cars only
Makes
🢒
Buick
🢒
1999
🢒
Century
🢒
Suspension
🢒
Tire Pressure Monitoring
🢒 Tire Pressure Monitoring System Schematics
Figure
1:
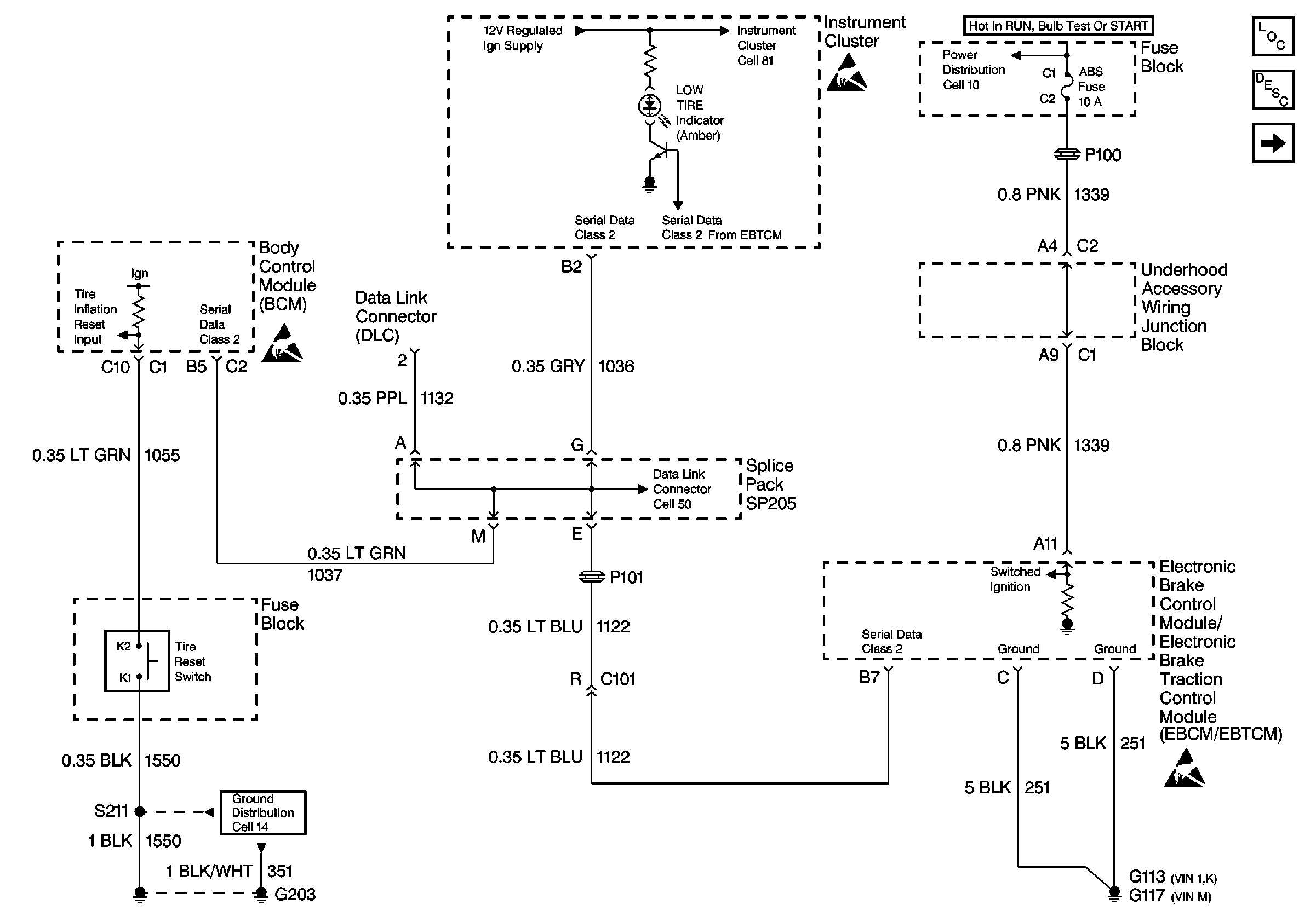
Cell 48: Power, Ground, Serial Data, Instrument Cluster, BCM, and EBCM/EBTCM
Handling ESD Sensitive Parts Notice
Handling ESD Sensitive Parts Notice
Handling ESD Sensitive Parts Notice
Cell 14: G203 (2 of 2)
Cell 81: PCM, Engine Coolant Level Indicator Module, Windshield Washer Solvent Level Switch
Cell 10: Ignition Switch
Cell 48: Wheel Speed Sensors, and EBCM/EBTCM
Tire Inflation Monitoring System Description
Tire Pressure Monitoring System Components
Cell 50: Class 2 Serial Data Link
Figure
2:
Cell 48: Wheel Speed Sensors, and EBCM/EBTCM
Tire Pressure Monitoring System Components
Tire Inflation Monitoring System Description
Cell 48: Power, Ground, Serial Data, Instrument Cluster, BCM, and EBCM/EBTCM
Notice Twisted Wires
Handling ESD Sensitive Parts Notice