GM Service Manual Online
For 1990-2009 cars only
Makes
🢒
Buick
🢒
1999
🢒
Century
🢒
Body and Accessories
🢒
Keyless Entry
🢒 Keyless Entry Schematics
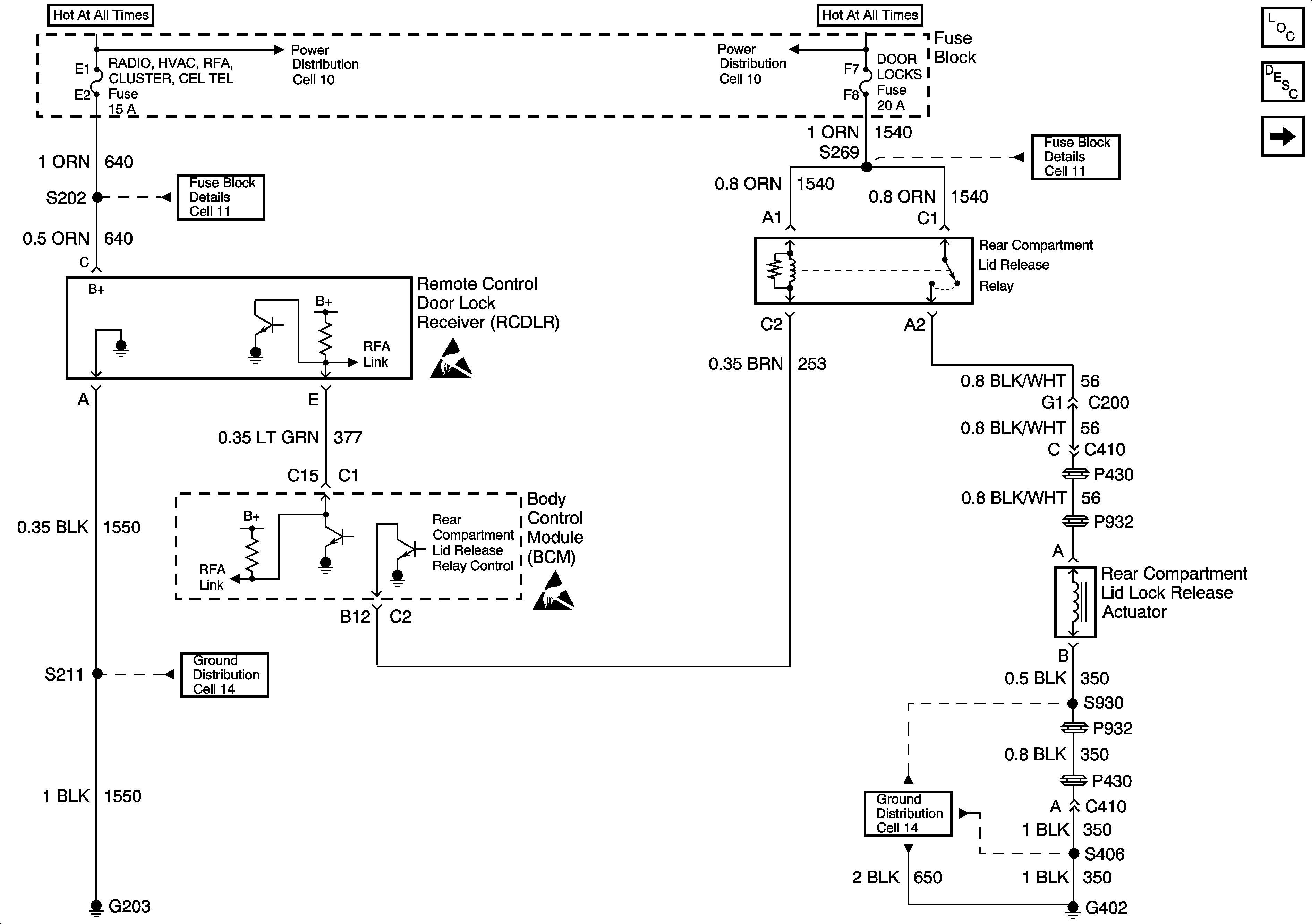
Figure
1:
Cell 132: Power, Ground, Remote Control Door Lock Receiver, Rear Compartment Lid Release Relay and Actuator
Figure
2:
Cell 132: Door Lock Relays and Actuators