GM Service Manual Online
For 1990-2009 cars only
Makes
🢒
Buick
🢒
2000
🢒
Century
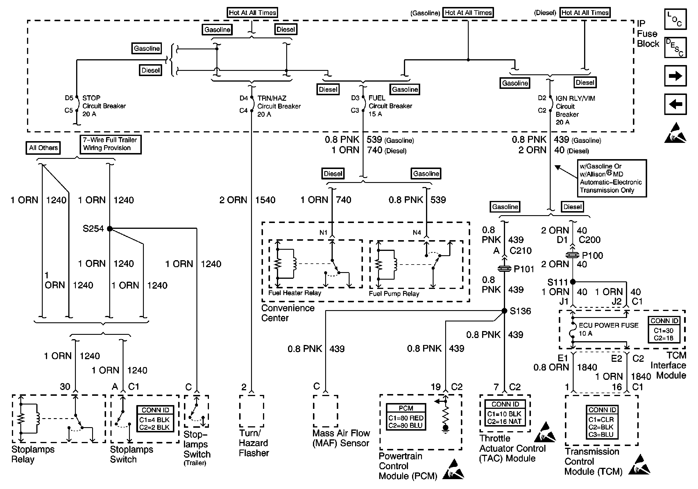
🢒 STOP, TRN/HAZ, FUEL, IGN RLY/VIM Circuit Breakers
STOP, TRN/HAZ, FUEL, IGN RLY/VIM Circuit Breakers
STOP, TRN/HAZ, FUEL, IGN RLY/VIM Circuit Breakers
Power and Grounding Components Power Distribution
Power and Grounding Circuit Description
CHAS, AXLE Circuit Breakers
DR LK, WDO, PRK BRK, AUX BATT, AUX IGN Circuit Breakers
Handling ESD Sensitive Parts Notice
Lighting Systems Connector End Views
Engine Controls Connector End Views
Powertrain Control Module Connector End Views
Engine Controls Connector End Views
Handling ESD Sensitive Parts Notice
Handling ESD Sensitive Parts Notice
Handling ESD Sensitive Parts Notice