GM Service Manual Online
For 1990-2009 cars only
Makes
🢒
Buick
🢒
2000
🢒
Century
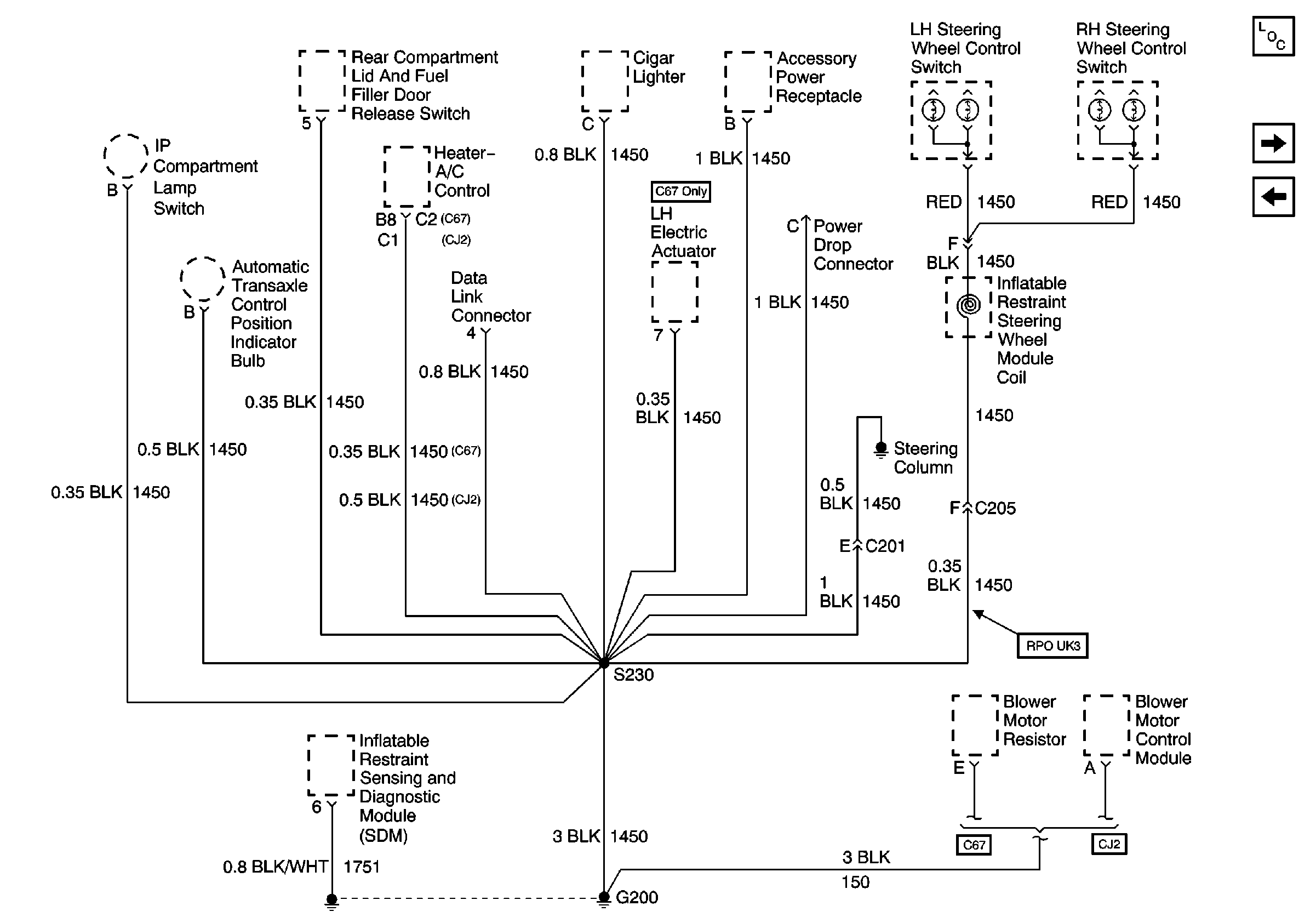
🢒 Ground G200
Ground G200
Ground G200
Power and Grounding Components
Ground G201
Ground G119