GM Service Manual Online
For 1990-2009 cars only
Makes
🢒
Buick
🢒
2000
🢒
Century
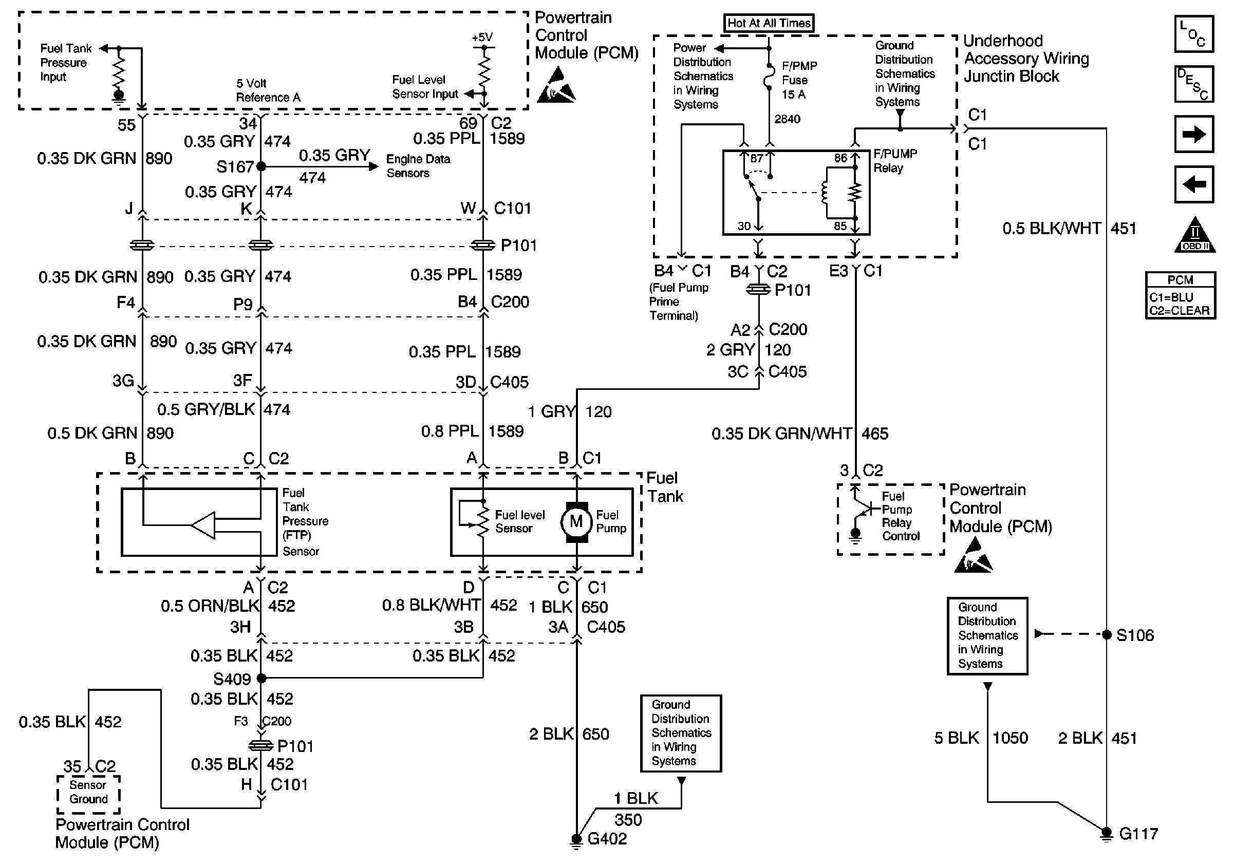
🢒 Fuel Tank Inputs
Fuel Tank Inputs
Fuel Tank Inputs
Handling ESD Sensitive Parts Notice
UAWJB
G402 cont.
G100, G113 and G113
Handling ESD Sensitive Parts Notice
G100, G113 and G113
Engine Controls Component Views
Powertrain Control Module Description
Fuel Injectors Input
Camshaft and Crankshaft Position Sensor
OBD II Symbol Description Notice