GM Service Manual Online
For 1990-2009 cars only

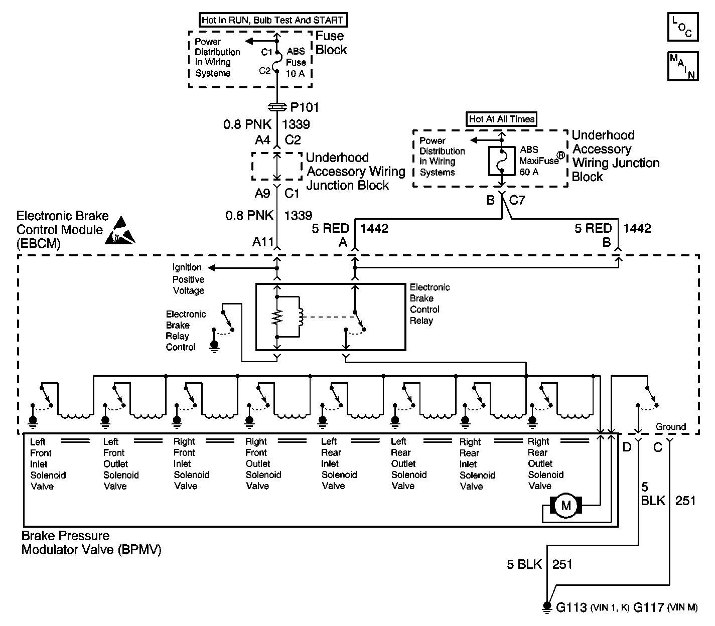
Object Number: 585709  Size: LF
ABS Components
Antilock Brake System Schematics
Power Distribution Schematics
Power Distribution Schematics
Handling Electrostatic Discharge Sensitive Parts Notice

Circuit Description

The pump motor is an integral part of the Brake Pressure Modulator Valve (BPMV). The electronic brake control relay supplies power to the solenoid valves and pump motor. This voltage is referred to as the system voltage. The electronic brake control relay, located in the EBCM, is activated whenever the ignition switch is in the RUN position and no faults are present. The electronic brake control relay remains engaged until the ignition switch is turned off or a failure is detected.

Conditions for Running the DTC

    • The pump motor is ON for at least 0.3 seconds.
    • The electronic brake control relay is ON.

Conditions for Setting the DTC

The EBCM determines that the pump motor is turning slowly or not at all.

Action Taken When the DTC Sets

    • ABS/ETS/TCS is disabled.
    • ABS/ETS/TCS indicators are turned on.

Conditions for Clearing the DTC

    • Condition for DTC is no longer present and scan tool clear DTC function is used.
    • 100 ignition cycles have passed with no DTCs detected.

Diagnostic Aids

    • Possible causes for DTC C1243 to set are:
       - The pump motor has high resistance.
       - The pump motor jammed (seized).
       - The pump motor turns too slowly (due to corroded pump motor or contaminated pump circuit).
    • The pump motor is part of Brake Pressure Modulator Valve (BPMV) and is not serviceable separately.
    • The solenoid valve control relay is integral to the EBCM and is not serviceable separately.
    • It is very important that a thorough inspection of the wiring and connectors be performed. Failure to carefully and fully inspect wiring and connectors may result in misdiagnosis, causing part replacement with reappearance of the malfunction.
    • If an intermittent malfunction exists refer to Testing for Intermittent Conditions and Poor Connections in Wiring Systems.

Step

Action

Value(s)

Yes

No

1

Did you perform the ABS Diagnostic System Check?

--

Go to Step 2

Go to Diagnostic System Check - ABS

2

  1. Remove the EBCM from the BPMV. Refer to Electronic Brake Control Module Replacement .
  2. Inspect the EBCM to BPMV connector for conditions which could cause intermittents, such as damage, corrosion, poor terminal contact, or presence of brake fluid.

Is the connector OK and cavity free of brake fluid?

--

Go to Step 4

Go to Step 3

3

  1. If connector corrosion or damage is evident, replace BPMV and/or EBCM as necessary.
  2. If brake fluid is present, replace both BPMV and EBCM. Refer to Brake Pressure Modulator Valve Replacement and Electronic Brake Control Module Replacement located in this ABS section.

Did you complete the repair?

--

Go to Step 7

--

4

Replace the BPMV. Refer to Brake Pressure Modulator Valve Replacement .

Did you complete the repair?

--

Go to Step 5

--

5

  1. Use the scan tool in order to clear the DTCs.
  2. Operate the vehicle within the Conditions for Running the DTC as specified in the supporting text.

Does the DTC reset?

--

Go to Step 6

System OK

6

Replace the EBCM. Refer to Electronic Brake Control Module Replacement .

Did you complete the repair?

--

Go to Step 6

--

7

  1. Use the scan tool in order to clear the DTCs.
  2. Operate the vehicle within the Conditions for Running the DTC as specified in the supporting text.

Does the DTC reset?

Go to Step 2

System OK