GM Service Manual Online
For 1990-2009 cars only
Makes
🢒
Buick
🢒
2001
🢒
Century
🢒
Body and Accessories
🢒
Cellular Communication
🢒 OnStar Schematics
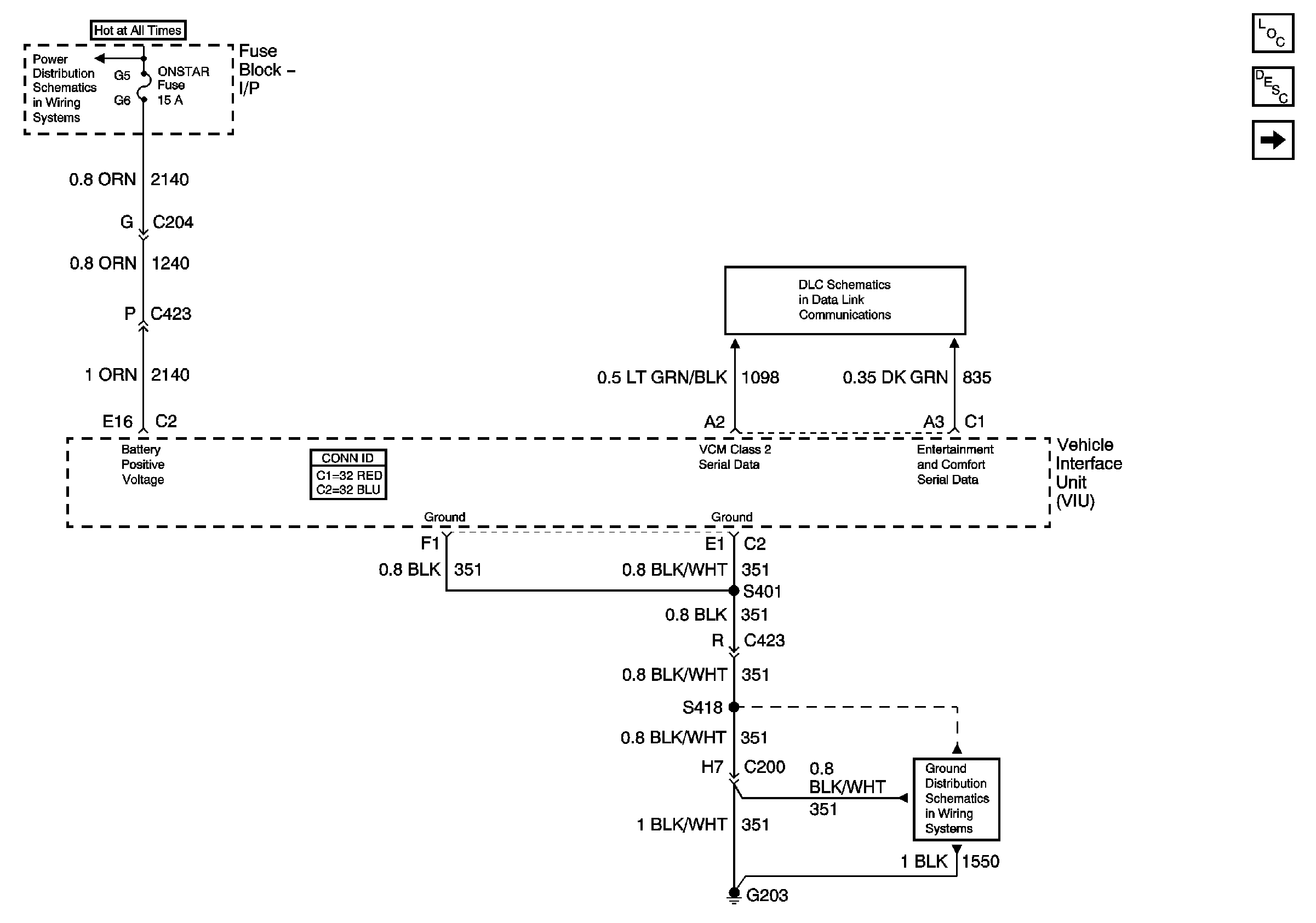
Figure
1:
Power, Grounds, and DLC
Master Electrical Component List
OnStar Description and Operation
Inputs and Outputs
Batt 3
DLC
G203, Page 2 of 2
Figure
2:
Inputs and Outputs
Master Electrical Component List
OnStar Description and Operation
Vehicle Communications Unit ( VCU)
Power, Grounds, and DLC
G402, Page 1 of 2
G402, Page 1 of 2
Cellular Communication Schematic Icons
Cellular Communication Schematic Icons
Cellular Communication Schematic Icons
Figure
3:
Vehicle Communications Unit ( VCU)
Master Electrical Component List
OnStar Description and Operation
Inputs and Outputs