GM Service Manual Online
For 1990-2009 cars only
Makes
🢒
Buick
🢒
2004
🢒
Century
🢒
Restraints
🢒
SIR
🢒 SIR Schematics
Master Electrical Component List
SIR System Description and Operation
SIR Caution for Zoning
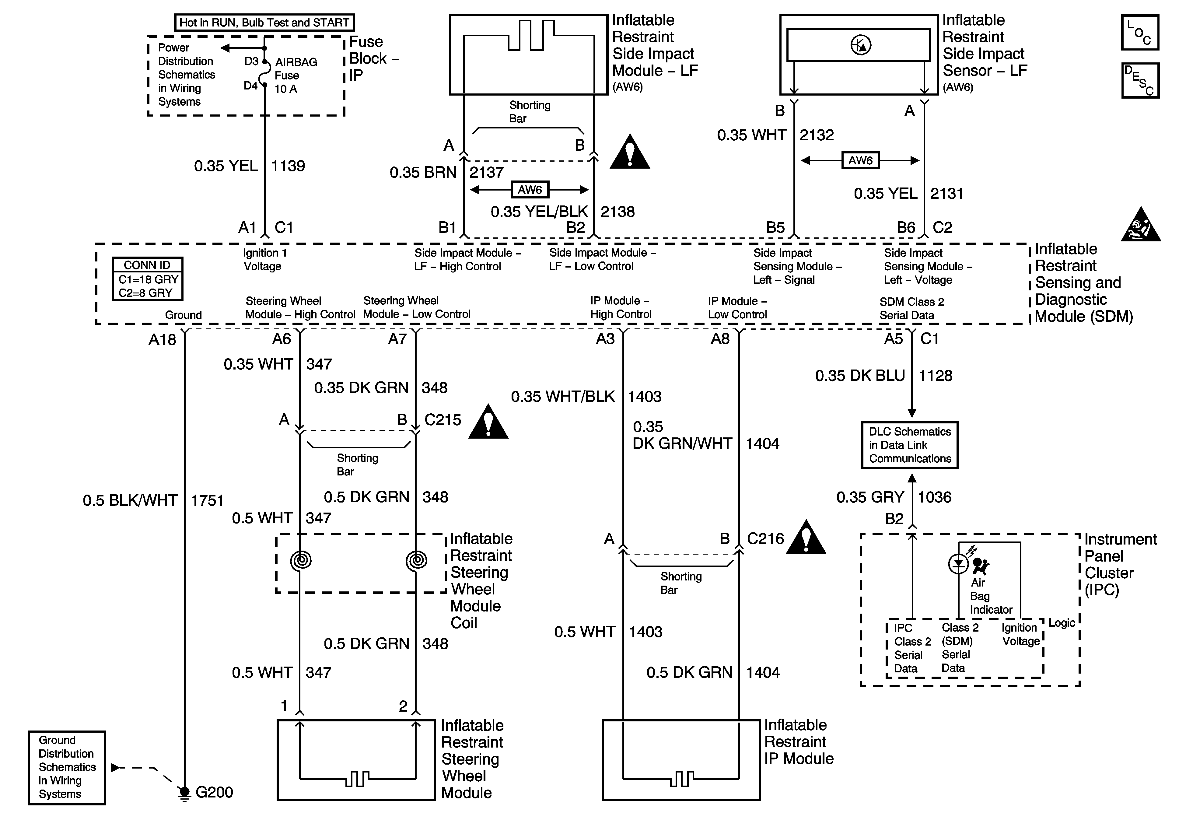
Fuse Block - Underhood IGN 1 Fuse
G200, Page 1 of 2
SIR Schematic Icons
SIR Schematic Icons
SIR Schematic Icons
Data Link Connector (DLC) Schematics