GM Service Manual Online
For 1990-2009 cars only

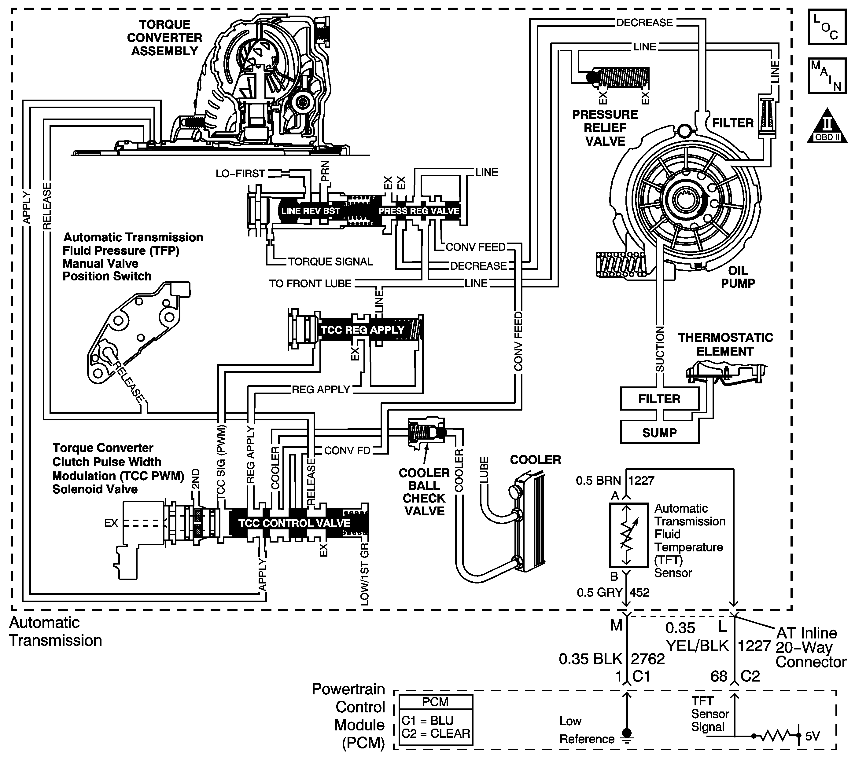
Object Number: 1365559  Size: LF
Master Electrical Component List
Automatic Transmission Controls Schematics
OBD II Symbol Description Notice

Circuit Description

Transmission fluid is drawn from the bottom pan through the filter, case assembly, channel plate assembly, control valve body assembly and into the oil pump assembly. The pump is mounted on the control valve body assembly. Fluid pressure leaving the pump is controlled by the pressure regulator valve and becomes the main supply of line pressure to the various components and hydraulic circuits.

Hot fluid from the torque converter flows through the TCC control valve into the cooler lines to the oil cooler located in the vehicle radiator and auxiliary cooler, if equipped. Cool fluid then returns to lubricate the final drive assembly and other components along the output shaft.

When the powertrain control module (PCM) detects high transmission fluid temperature for an extended period of time, then DTC P0218 sets. DTC P0218 is a type C DTC.

Conditions for Running the DTC

No TFT sensor DTC P0711, P0712 or P0713.

Conditions for Setting the DTC

The transmission fluid temperature is greater than 140°C (284°F) for 1 minute.

Action Taken When the DTC Sets

    • The PCM does not illuminate the malfunction indicator lamp (MIL).
    • The PCM freezes transmission adaptive functions.
    • The PCM records the operating conditions when the Conditions for Setting the DTC are met. The PCM stores this information as Freeze Frame Records.
    • The PCM stores DTC P0218 in PCM history.

Conditions for Clearing the DTC

    • A scan tool can clear the DTC.
    • The PCM clears the DTC from PCM history if the vehicle completes 40 warm-up cycles without a non-emission related diagnostic fault occurring.
    • The PCM cancels the DTC default actions when the fault no longer exists and the DTC passes.

Diagnostic Aids

Ask the customer about possible overloading, exceeding the trailer towing limit, or towing in overdrive.

Test Description

The number below refers to the step number on the diagnostic table.

  1. A low fluid level may cause an overtemperature condition.

Step

Action

Value(s)

Yes

No

1

Did you perform the Diagnostic System Check?

--

Go to Step 2

Go to Diagnostic System Check - Engine Controls in Engine Controls - 3.1L or Diagnostic System Check - Engine Controls in Engine Controls - 3.8L

2

  1. Install a scan tool.
  2. Turn ON the ignition, with the engine OFF.
  3. Important: Before clearing the DTC, use the scan tool in order to record the Failure Records. Using the Clear DTC Information function erases the Failure Records from the PCM.

  4. Record the Failure Records.
  5. Clear the DTCs.
  6. Perform the Transmission Fluid Checking Procedure. Refer to Transmission Fluid Check .

Was the Transmission Fluid Checking Procedure performed?

--

Go to Step 3

Go to Transmission Fluid Check

3

Inspect for the following conditions:

    • Transmission line pressure low
        Refer to Line Pressure Check . If line pressure is low, refer to Incorrect Line Pressure .
    • Transmission fluid flow through cooler and/or auxiliary cooler, if equipped, is restricted due to:
       - Transmission fluid level low
       - A clogged filter
       - A leaking filter or seal
       - Plugged, kinked or damaged transmission cooler pipes
    • Air flow through transmission fluid cooler and/or auxiliary cooler, if equipped, is restricted due to:
       - Damaged fins
       - Debris
    • Engine overheating due to:
       - Low coolant level. Check coolant temperature, coolant level and hoses.
       - Restricted air flow
       - Restricted coolant flow
       - Refer to Engine Overheating in Engine Cooling.

Did you find and repair the condition?

--

Go to Step 4

Go to Diagnostic Aids

4

Perform the following procedure in order to verify the repair:

  1. Install a scan tool.
  2. Select DTC.
  3. Select Clear DTC Information.
  4. Start the engine and run the engine until it reaches normal operating temperature.
  5. Select Engine Run Time and Trans. Fluid Temp. on the scan tool.
  6. Drive the vehicle for 15 minutes.
  7. Ensure that the transmission fluid temperature has stabilized and is less than 135°C (275°F).
  8. Select Specific DTC.
  9. Enter DTC P0218.

Has the test run and passed?

--

Go to Step 5

Go to Step 2

5

With a scan tool, observe the stored information, capture info and DTC info.

Does the scan tool display any DTCs that you have not diagnosed?

--

Go to Diagnostic Trouble Code (DTC) List in Engine Controls - 3.1L or Diagnostic Trouble Code (DTC) List in Engine Controls - 3.8L

System OK