GM Service Manual Online
For 1990-2009 cars only
Makes
🢒
Buick
🢒
2005
🢒
Century
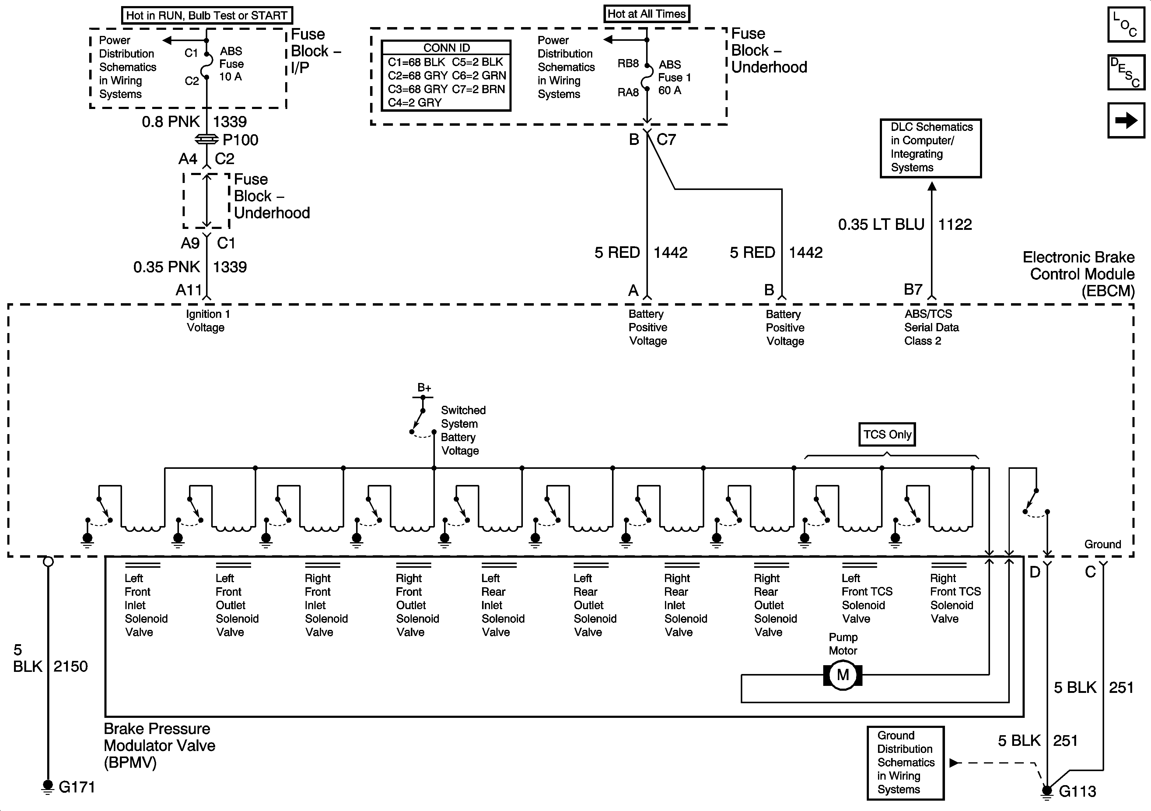
🢒 Power, Ground, and Serial Data
Power, Ground, and Serial Data
Power, Ground, and Serial Data
Master Electrical Component List
ABS Description and Operation
Indicators and Stop Lamp
Fuse Block - Underhood IGN 1 Fuse
Fuse Block-Underhood B+ Bus
Data Link Connector (DLC) Schematics
G100, G113, and G171