GM Service Manual Online
For 1990-2009 cars only
Makes
🢒
Buick
🢒
2000
🢒
Century (China)
🢒
Body and Accessories
🢒
Theft Deterrent
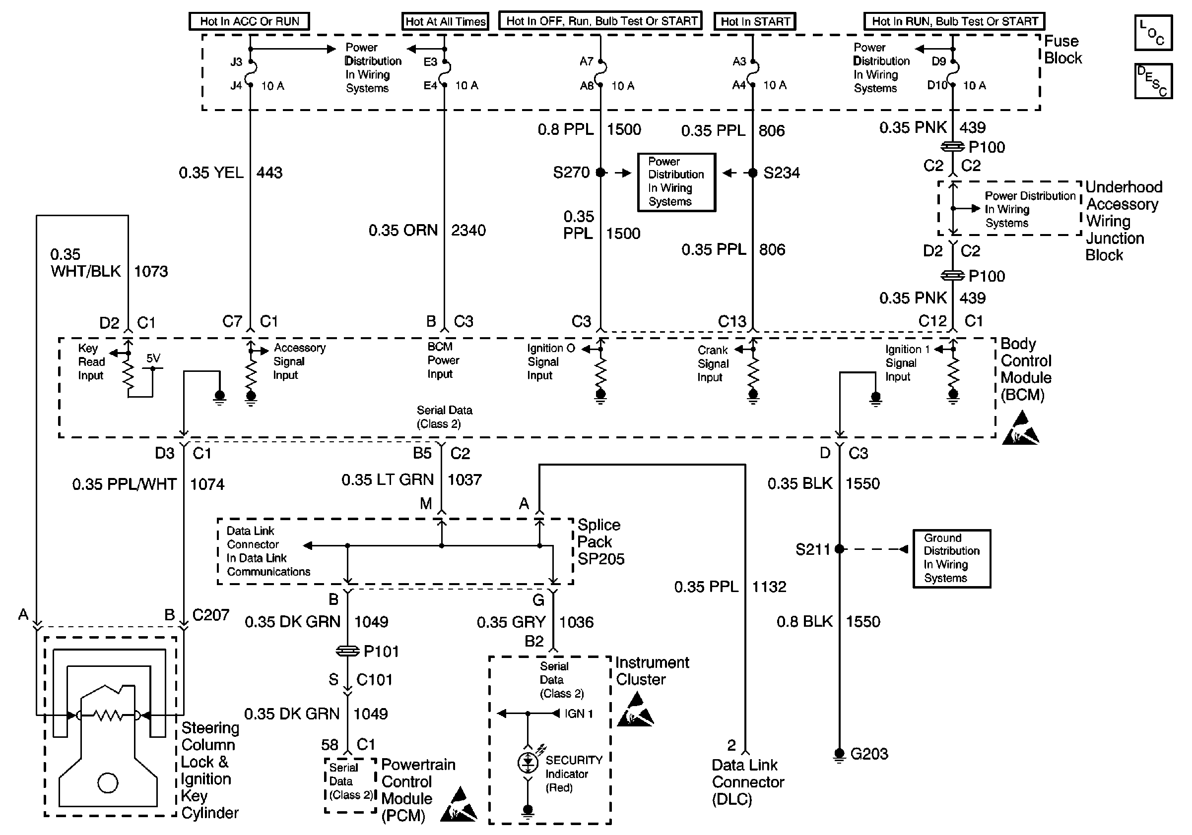
🢒 Theft Deterrent System Schematics
Theft Deterrent Power And Ground Distribution
Battery, UAWJB and Fuse Block
DLC Schematic
Fuse Block, Outside Rearview Mirrors and PCM
Handling ESD Sensitive Parts Notice
Handling ESD Sensitive Parts Notice
UAWJB, Ignition Switch and Fuse Block
G203
Handling ESD Sensitive Parts Notice
Theft Deterrent System Components
Vehicle Theft Deterrent (VTD)Circuit Description