GM Service Manual Online
For 1990-2009 cars only

Refer to

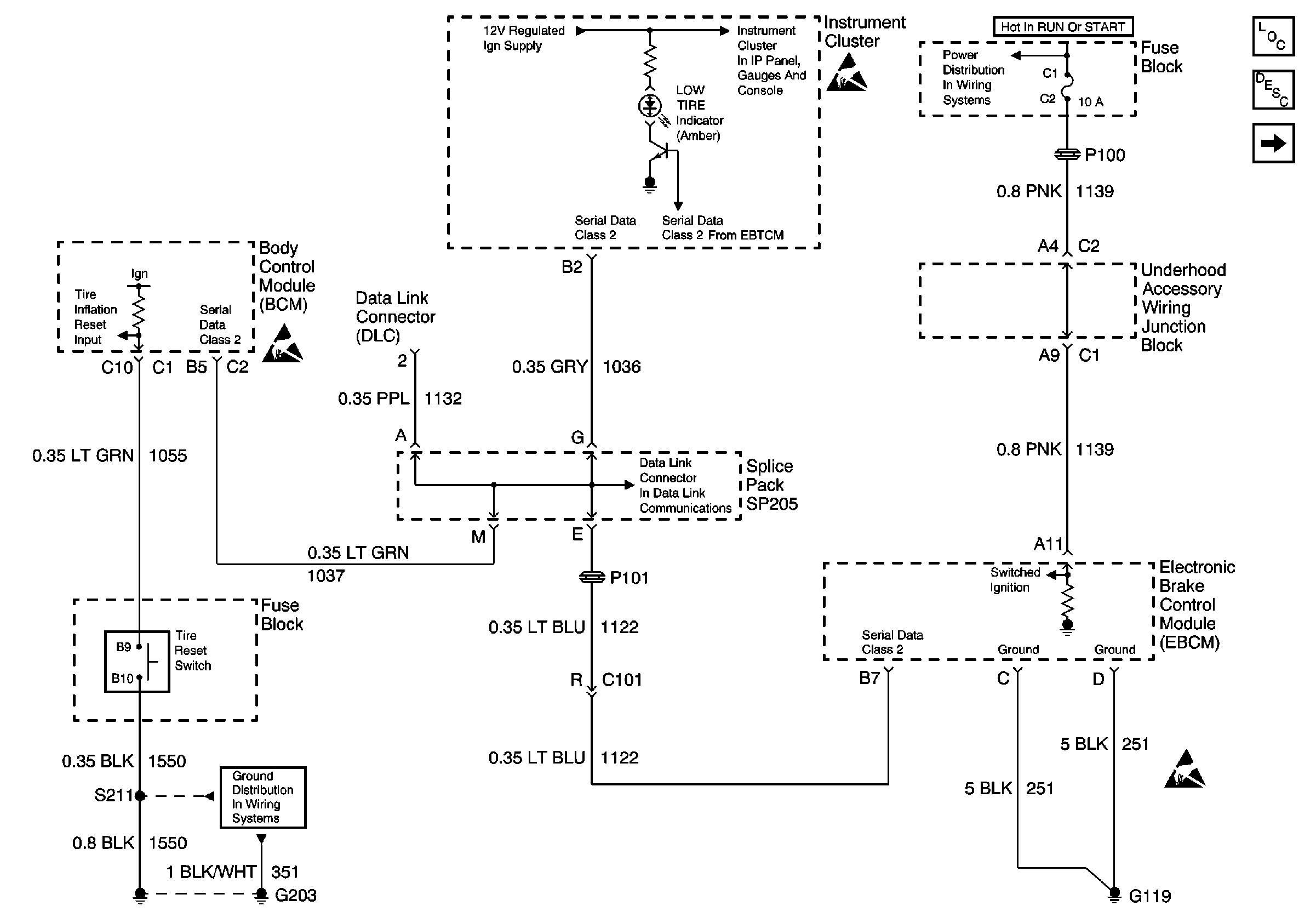
Power, I/P, BCM, EBCM and Ground


Object Number: 483520  Size: FS
Handling ESD Sensitive Parts Notice
G203
PCM, Engine Coolant Level Indicator Module, Windshield Washer Solvent Level Switch
Handling ESD Sensitive Parts Notice
DLC Schematic
Fuse Block and EBCM/EBTCM and Stop Lamp Switch
Handling ESD Sensitive Parts Notice
Tire Pressure Monitoring System Components
Tire Inflation Monitoring System Operation
Wheel Speed Sensors and EBCM

Circuit Description

The BCM receives a momentary ground signal from the Tire Inflation Reset Switch when the tires are inflated to the right amount and the customer presses the reset switch (located in the fuse block). The BCM then will send a class 2 message to the IP to turn off the LOW TIRE Indicator and reset the Low Tire Pressure system.

Conditions for Setting the DTC

The BCM detects a short to ground in circuit 1055 after 5 minutes.

Action Taken When the DTC Sets

The BCM stores DTC B2818 in memory.

Conditions for Clearing the DTC

    • The BCM detects a short to ground in circuit 1055.
    • A history DTC will clear after 100 consecutive ignition cycles if the condition for the malfunction is no longer present.
    • Using a scan tool.

Diagnostic Aids

    • An intermittent malfunction may cause an intermittent short to ground in circuit 1055.
    • The BCM is shorted to ground internally.
    • If the DTC is a history DTC, the problem may be intermittent. Try performing the tests shown while moving wiring and connectors, this can often cause the malfunction to reappear.
    • DTC P1626 DTC P1626 Theft Deterrent Fuel Enable Signal Lost 2.5L (LB8) will set in the Powertrain Control Module (PCM) when the ignition switch is on with the Body Control module (BCM) disconnected. When BCM diagnostics and repairs are completed, refer to Diagnostic Trouble Code (DTC) List/Type 2.5L (LB8) in Engine Controls for additional information on PCM related DTCs.

Test Description

The number(s) below refer to the step number(s) on the diagnostic table.

  1. This step checks for ground in circuit 1055.

  2. The step determines whether the short to ground is in circuit 1055 or the tire inflation reset switch.

  3. This step determines where the malfunction is in intermittent or the BCM is faulty.

Step

Action

Value(s)

Yes

No

1

Was the BCM Diagnostic System Check performed?

--

Go to Step 2

Go to Diagnostic System Check - Body Control System

2

  1. Turn the ignition switch to the OFF position.
  2. Disconnect the Body Control Module (BCM) connector C1.
  3. Turn the ignition switch to the ON position.
  4. Using a test light connect between the BCM harness connector C1 terminal C10 and B+.
  5. Press and hold the tire reset switch.

Does the test light illuminate?

--

Go to Step 3

Go to Step 4

3

  1. Leave the test light in the same location from the previous step.
  2. Disconnect the Tire Inflation Reset Switch.

Does the test light illuminate?

--

Go to Step 5

Go to Step 6

4

  1. Turn the ignition switch in the OFF position.
  2. Reinstall connectors/components removed.
  3. Turn the ignition switch in the ON position.
  4. Clear DTCs.
  5. Wait 5 minutes.
  6. Check for DTCs.

Does B2818 reset as a current DTC?

--

Go to Step 7

Go to Step 8

5

Repair a short to ground in circuit 1055 between the BCM connector C1 terminal C10 and the tire inflation reset switch connector terminal B9.

Is the repair complete?

--

Go to Step 9

--

6

Replace the tire inflation reset switch.

Is the repair complete?

--

Go to Step 9

--

7

  1. Replace the BCM. Refer to Body Control Module Replacement in Body Control System.
  2. After replacing the BCM, perform the Setup New BCM procedure. Refer to Body Control Module (BCM) Programming/RPO Configuration in Body Control System.

Is the repair complete?

--

Go to Step 9

--

8

The malfunction is not present. Refer to Diagnostic Aids for additional information regarding DTC.

Is the repair complete?

--

Go to Step 9

--

9

  1. Turn the ignition switch to the OFF position.
  2. Reinstall connectors/components removed.
  3. Turn the ignition switch to the On position.

Are all repair complete?

--

System OK

Go to Diagnostic System Check - Tire Pressure Monitoring