GM Service Manual Online
For 1990-2009 cars only

SERVICE MANUAL UPDATE SEC. 5E1 ADDING WIRE COLORS-ABS SENSORS

SUBJECT: SERVICE MANUAL UPDATE - 5E1 - ADDING WIRE COLOURS TO ABS WHEEL SPEED SENSOR ASSEMBLIES

VEHICLES AFFECTED: 1991 'B' AND EARLY BUICK 'B' SEDAN

This bulletin serves to update ELECTRICAL DIAGNOSIS (SECTION 8A) and ANTILOCK BRAKE SYSTEM DIAGNOSIS (SECTION 5E1) of the 1991 "B" Car Service Manual.

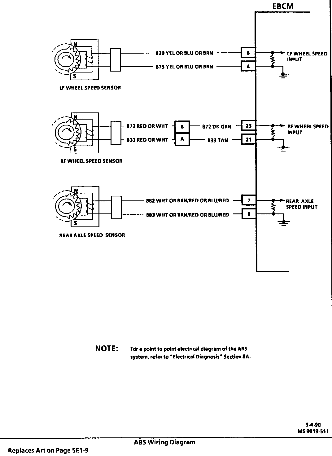
Some 1991 "B" cars and Early 1992 Buick "B" Sedans have been built with wire colors that differ from those specified in the 1991 Service Manual. The wires in question are part of the ABS wheel speed sensor circuits. These wires are covered with a protective jacket over the length of the wheel speed sensor harness and are only viewable at the terminating connectors. For the left front and rear axle speed sensors the terminating connector is the EBCM harness connector. For right front speed sensor the wires terminate at the forward lamp harness connector C106. The possible combinations are as follows:

Possibilities:

LH FRONT WHEEL SPEED SENSOR

830 YEL (EBCM Terminal "6") and 873 YEL (EBCM Terminal "4") 830 BLU (EBCM Terminal "6") and 873 BRN (EBCM Terminal "4") 830 BRN (EBCM Terminal "6") and 873 BLU (EBCM Terminal "4")

REAR AXLE WHEEL SPEED SENSOR

882 WHT (EBCM Terminal "7") and 883 WHT (EBCM Terminal "9") 882 BRN/RED (EBCM Terminal "7") and 883 BLU/RED (EBCM Terminal "9") 882 BLU/RED (EBCM Terminal "7") and 883 BRN/RED (EBCM Terminal "9")

RH FRONT WHEEL SPEED SENSOR

872 RED (C106 Terminal "B") and 833 RED (C106 Terminal "A") 872 WHT (C106 Terminal "B") and 833 WHT (C106 Terminal "A")

Please update the 1991 Service Manual art on the pages indicated (attached). Also, please note that the forward lamp harness connector C106, part of the right front wheel speed sensor circuit, is a 2-way connector, not a 3-way connector as specified in Section 8A-44-3 and page 8A-201-25, Figure 35. Buick Roadmaster Sedan Connector C106 component location is found on Page 8A-201-19, Figure 26.


Object Number: 79686  Size: FS


Object Number: 79685  Size: FS


Object Number: 78588  Size: FS


Object Number: 83868  Size: FS


Object Number: 78587  Size: FS

General Motors bulletins are intended for use by professional technicians, not a "do-it-yourselfer". They are written to inform those technicians of conditions that may occur on some vehicles, or to provide information that could assist in the proper service of a vehicle. Properly trained technicians have the equipment, tools, safety instructions and know-how to do a job properly and safely. If a condition is described, do not assume that the bulletin applies to your vehicle, or that your vehicle will have that condition. See a General Motors dealer servicing your brand of General Motors vehicle for information on whether your vehicle may benefit from the information.