The following pages contain revised or additional Power Steering Pressure Switch (PSPS) schematics and diagnostic information. Replace the appropriate pages in the 1992 Roadmaster Service Manual in Section 8A "Electrical Diagnosis" with the attached revised pages.
(Perform before beginning System Diagnosis)
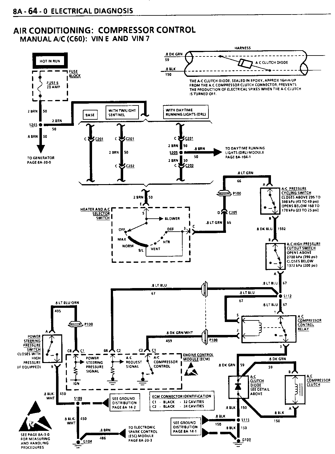
1. Make sure there is no malfunction Code 9 set that the A/C System is properly charged with refrigerant. Refer to SECTION 1C1.
2. Check A/C Compressor Clutch connector terminals for corrosion.
3. Make sure G103 is clean and tight.
4. Check Fuse 6 to see if it is open. If open, cheek for short to ground in CKT 50, CKT 66, CKT 67, or CKT 59.
5. On 5.7L equipped vehicles, disconnect Power Steering Pressure Switch. If A/C Compressor Clutch engages, refer to SECTION 6E2-C10, "A/C Clutch Circuit Diagnosis." Also on 5.7L equipped vehicles, make sure CKT 495 to Power Steering Pressure Switch is not shorted to ground. Refer to System Diagnosis.
o Perform the System Check and refer to the Symptom Table for the appropriate diagnostic procedure(s).
(Perform before beginning System Diagnosis)
1. Check Fuse 6. If open, check for a short to ground in CKT 50, CKT 66, CKT 1592, CKT 67, or in CKT 59.
2. Check that ground G103 is clean and tight.
3. Check A/C Compressor Clutch connector terminals for corrosion.
4. On 5.7L equipped vehicles, disconnect Power Steering Pressure Switch. If A/C Compressor Clutch engages, refer to SECTION 6E2-Cl0, "A/C Clutch Circuit Diagnosis." Also on 5.7L equipped vehicles, make sure CKT 495 to Power Steering Pressure Switch is not shorted to ground. Refer to System Diagnosis.
Refer to the Symptom Table for the appropriate diagnostic procedure(s).
General Motors bulletins are intended for use by professional technicians, not a "do-it-yourselfer". They are written to inform those technicians of conditions that may occur on some vehicles, or to provide information that could assist in the proper service of a vehicle. Properly trained technicians have the equipment, tools, safety instructions and know-how to do a job properly and safely. If a condition is described, do not assume that the bulletin applies to your vehicle, or that your vehicle will have that condition. See a General Motors dealer servicing your brand of General Motors vehicle for information on whether your vehicle may benefit from the information.