GM Service Manual Online
For 1990-2009 cars only

SERVICE MANUAL UPDATE SEC. 6E2 REVISED PSPS SCHEMATIC & DIAG.

SUBJECT: SERVICE MANUAL UPDATE - SECTION 6E REVISED PSPS SCHEMATIC AND DIAGNOSTIC INFORMATION

VEHICLES AFFECTED: 1992 "B"

The following pages contain revised or additional Power Steering Pressure Switch (PSPS) schematics and diagnostic information. Add/or replace the appropriate pages in the 1992 "B" Carline Service Manual in Section 6E2 "Driveability And Emissions" with the revised pages as indicated.

Additional 6E2 Pages 4.3L (VIN Z) Only:

Chart C-1E Facing Page and Chart, 6E2-C1-24, 6E2-C1-25

In addition to the above, the following supersedes that information found on pages in Section 6E2-C10.

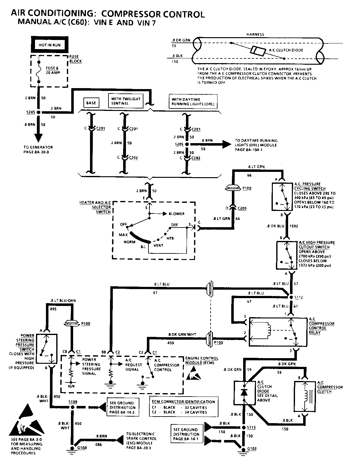
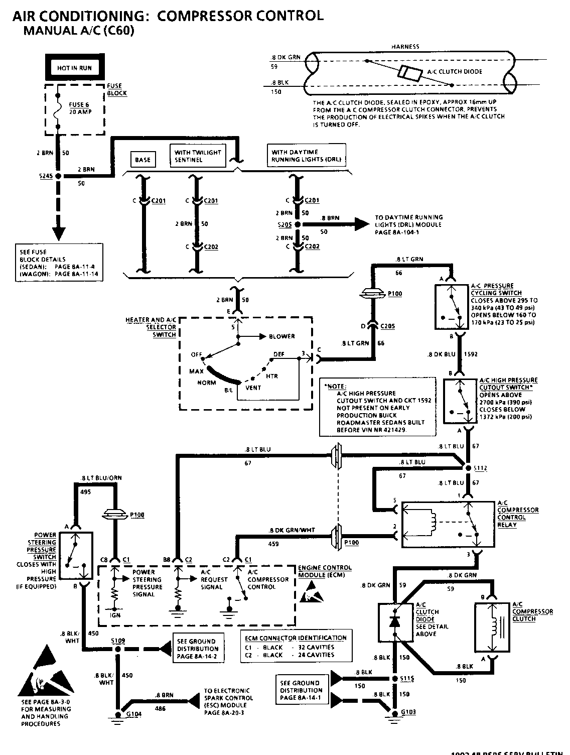
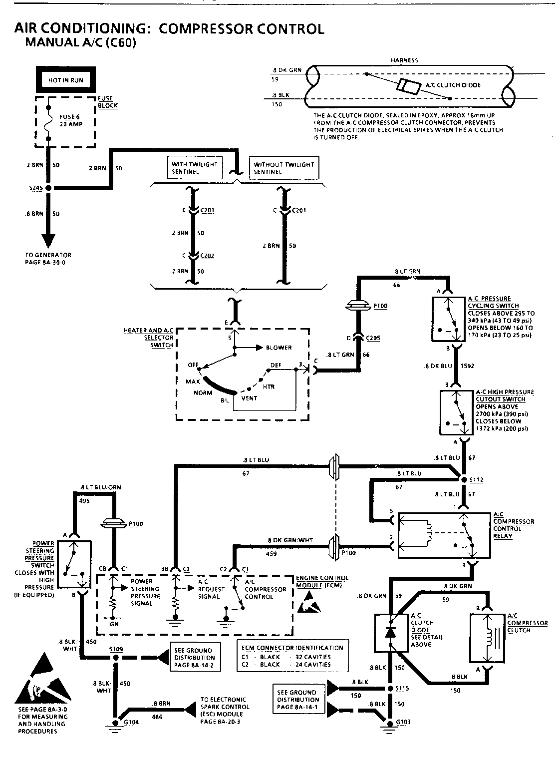
- The power steering pressure switch input to the ECM will disable the A/C compressor clutch on 5.7L L05 applications only.

- Wide open throttle A/C compressor clutch disable is applicable to Chevrolet 5.7L (VIN 7) SEO equipped vehicles only.

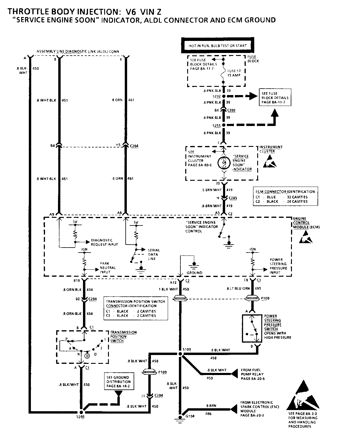
CHART C-1E POWER STEERING PRESSURE SWITCH (PSPS) DIAGNOSIS 4.3L (VIN Z) "'B" CARLINE (TBI) (SEO)

Circuit Description:

The Power Steering Pressure Switch (PSPS) is normally closed to ground. Turning the steering wheel increases power steering oil pressure and applies more load on an idling engine. The pressure switch will open before the load can cause an engine idle problem.

Opening the switch causes CKT 495 to read battery voltage and the ECM will increase the idle air rate and retard the timing.

o A pressure switch that will not open, or a grounded CKT 495, may cause the engine to stall when power steering loads are high,

o A switch that will not close, or a CKT495 open, may affect idle quality.

Test Description: Number(s) below refer to circled number(s) on the diagnostic chart.

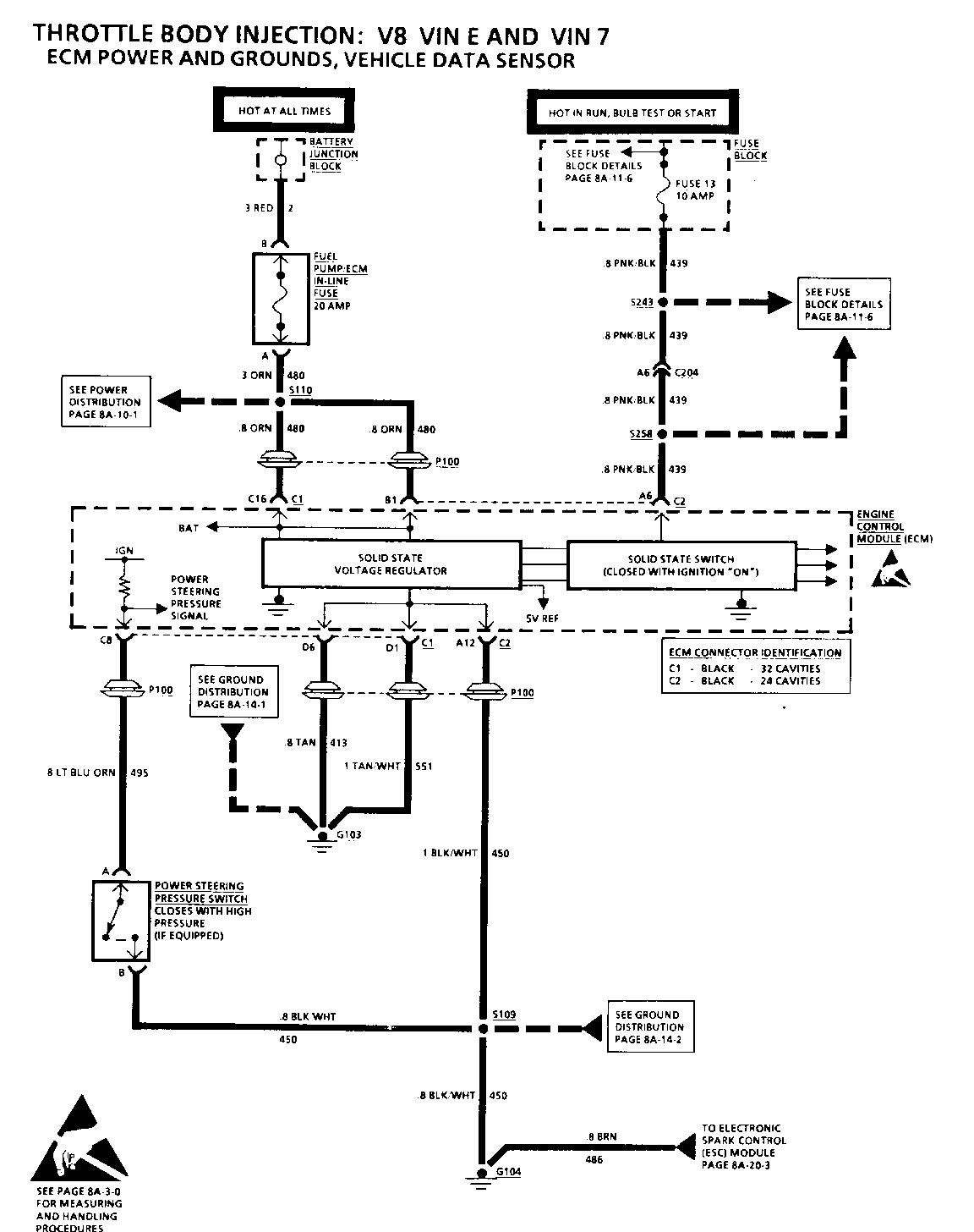
1. Checks for ECM signal voltage on CKT 495 and confirms that ground CKT 450 is 0K.

2. Maximum resistance, or infinity, indicates an open switch.

3. Less than 1 ohm indicates that the switch is closed when the power steering pressure is high. Switch is faulty.

Diagnostic Aids:

A pressure switch that will not open, or CKT 495 grounded, may cause the engine to stop when power steering loads are high.

A switch that will not close, or CKT 495 open, will cause timing to retard at idle, and may affect idle quality.

TROUBLESHOOTING HINTS

(Perform before beginning System Diagnosis)

1. Check Fuse 6. If open, check for a short to ground in CKT 50, CKT 66, CKT 1592, CKT 67, or in CKT 59.

2. Check that ground G103 is clean and tight.

3. Check A/C Compressor Clutch connector terminals for corrosion.

4. On 5.7L equipped vehicles, disconnect Power Steering Pressure Switch. If A/C Compressor Clutch engages, refer to SECTION 6E2-C10, "A/C Clutch Circuit Diagnosis." Also on 5.7L equipped vehicles, make sure CKT 495 to Power Steering Pressure Switch is not shorted to ground.

o Refer to System Diagnosis.

SYSTEM DIAGNOSIS

o Refer to the Symptom Table for the appropriate diagnostic procedure(s).

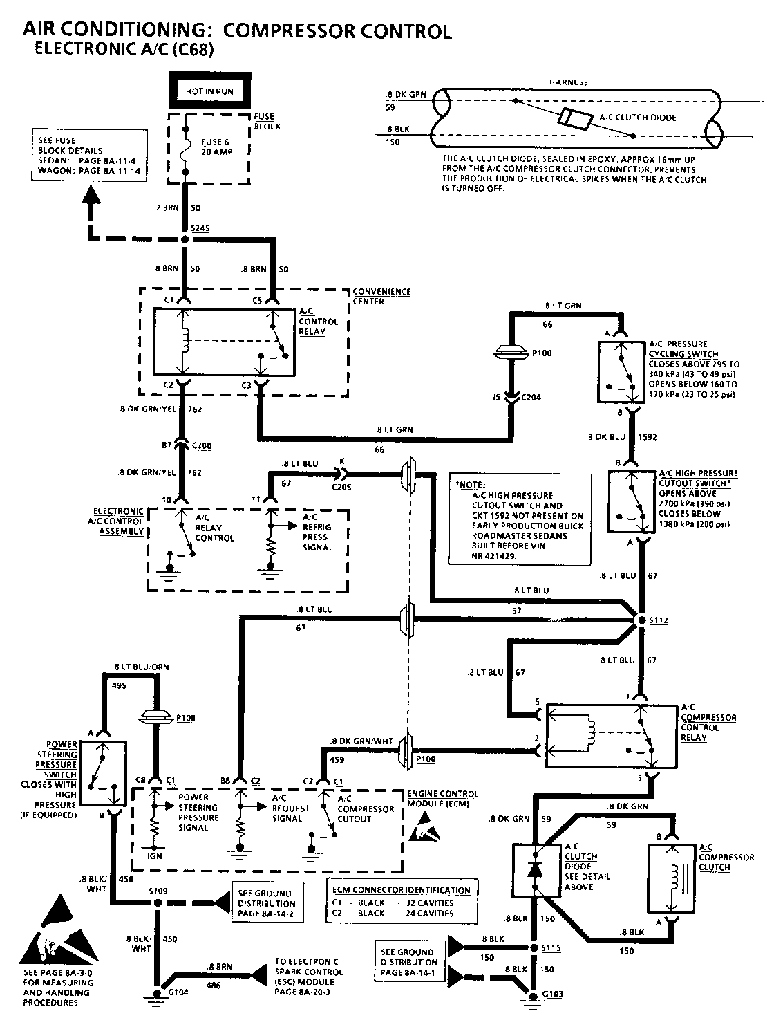
TROUBLESHOOTING HINTS

(Perform before beginning System Diagnosis)

1. Check Fuse 6. if open, check for a short to ground in CKT 50, CKT 66, CKT 1592, CKT 67, or in CKT 59.

2. Check that ground G103 is clean and tight.

3. Check A/C Compressor Clutch connector terminals for corrosion.

4. On 5.7L equipped vehicles, disconnect Power Steering Pressure Switch. If A/C Compressor Clutch engages, refer to SECTION 6E2-C10, "A/C Clutch Circuit Diagnosis." Also on 5.7L equipped vehicles, make sure CKT 495 to Power Steering Pressure Switch is not shorted to ground.

o Refer to System Diagnosis.

SYSTEM DIAGNOSIS

o Refer to the Symptom Table for the appropriate diagnostic procedure(s).

TROUBLESHOOTING HINTS

(Perform before beginning System Diagnosis)

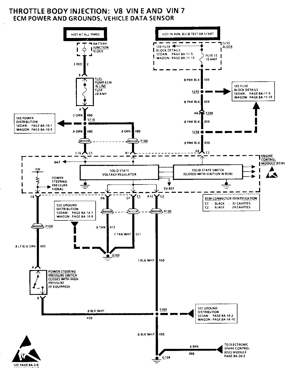
1. Make sure there is no malfunction Code 9 set and that the A/C System is properly charged with refrigerant. Refer to AUTOMATIC AIR CONDITIONING (SECTION 1C1).

2. Cheek A/C Compressor Clutch connector terminals for corrosion.

3. Make sure G103 is clean and tight.

4. Check Fuse 6 to see if it is open. If open, check for short to ground in CKT 50, CKT 66, CKT 67, or CKT 59.

5. On 5.7L equipped vehicles, disconnect Power Steering Pressure Switch. If A/C Compressor Clutch engages, refer to SECTION 6E2-C10, "A/C Clutch Circuit Diagnosis." Also on 5.7L equipped vehicles, make sure CKT 495 to Power Steering Pressure Switch is not shorted to ground.

o Refer to System Diagnosis.

SYSTEM DIAGNOSIS

o Perform the System Check and refer to the Symptom Table for the appropriate diagnostic procedure(s).

TROUBLESHOOTING HINTS

(Perform before beginning System Diagnosis)

1. Check Fuse 6. If open, cheek for a short to ground in CKT 50, CKT 66, CKT 1592, CKT 67, or in CKT 59.

2. Check that ground G103 is clean and tight.

3. Check A/C Compressor Clutch connector terminals for corrosion.

4. On 5.7L equipped vehicles, disconnect Power Steering Pressure Switch. If A/C Compressor Clutch engages, refer to SECTION 6E2-C10, "A/C Clutch Circuit Diagnosis." Also on 5.7L equipped vehicles, make sure CKT 495 to Power Steering Pressure Switch is not shorted to ground.

o Refer to System Diagnosis.

SYSTEM DIAGNOSIS

o Refer to the Symptom Table for the appropriate diagnostic procedure(s).

TROUBLESHOOTING HINTS

(Perform before beginning System Diagnosis)

1. Make sure there is no malfunction Code 9 set and that the A/C System is properly charged with refrigerant. Refer to SECTION IC 1.

2. Check A/C Compressor Clutch connector terminals for corrosion.

3. Make sure G103 is clean and tight.

4. Check Fuse 6 to see if it is open. If open, check for short to ground in CKT 50, CKT 66, CKT 67, or CKT 59.

5. On 5.7L equipped vehicles, disconnect Power Steering Pressure Switch. If A/C Compressor Clutch engages, refer to SECTION 6E2-C10, "A/C Clutch Circuit Diagnosis." Also on 5.7L equipped vehicles, make sure CKT 495 to Power Steering Pressure Switch is not shorted to ground. Refer to System Diagnosis.

SYSTEM DIAGNOSIS

o Perform the System Cheek and refer to the Symptom Table for the appropriate diagnostic procedure(s).


Object Number: 86735  Size: SF


Object Number: 79675  Size: FS


Object Number: 77655  Size: FS


Object Number: 77654  Size: FS


Object Number: 77653  Size: FS


Object Number: 78575  Size: FS


Object Number: 77652  Size: FS


Object Number: 79674  Size: FS


Object Number: 77651  Size: FS


Object Number: 80928  Size: FS


Object Number: 77650  Size: FS


Object Number: 78574  Size: FS


Object Number: 78573  Size: FS


Object Number: 79673  Size: FS


Object Number: 79672  Size: FS


Object Number: 77063  Size: FS

General Motors bulletins are intended for use by professional technicians, not a "do-it-yourselfer". They are written to inform those technicians of conditions that may occur on some vehicles, or to provide information that could assist in the proper service of a vehicle. Properly trained technicians have the equipment, tools, safety instructions and know-how to do a job properly and safely. If a condition is described, do not assume that the bulletin applies to your vehicle, or that your vehicle will have that condition. See a General Motors dealer servicing your brand of General Motors vehicle for information on whether your vehicle may benefit from the information.