GM Service Manual Online
For 1990-2009 cars only

SERVICE MANUAL UPDATE SEC. 1C1 AUTO A/C REPLACEMENT INFO.

DIVS INVL 3 4 7

THIS BULLETIN HAS BEEN REVISED TO INCLUDE THE 1992 BUICK B-SEDAN.

SERVICE MANUAL UPDATE

SECTION 1C1

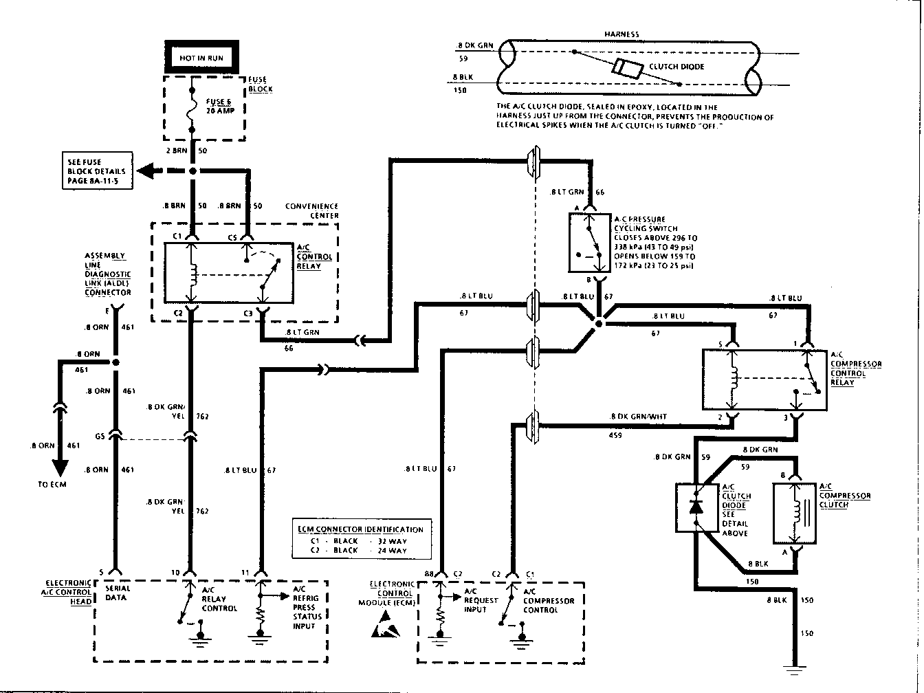
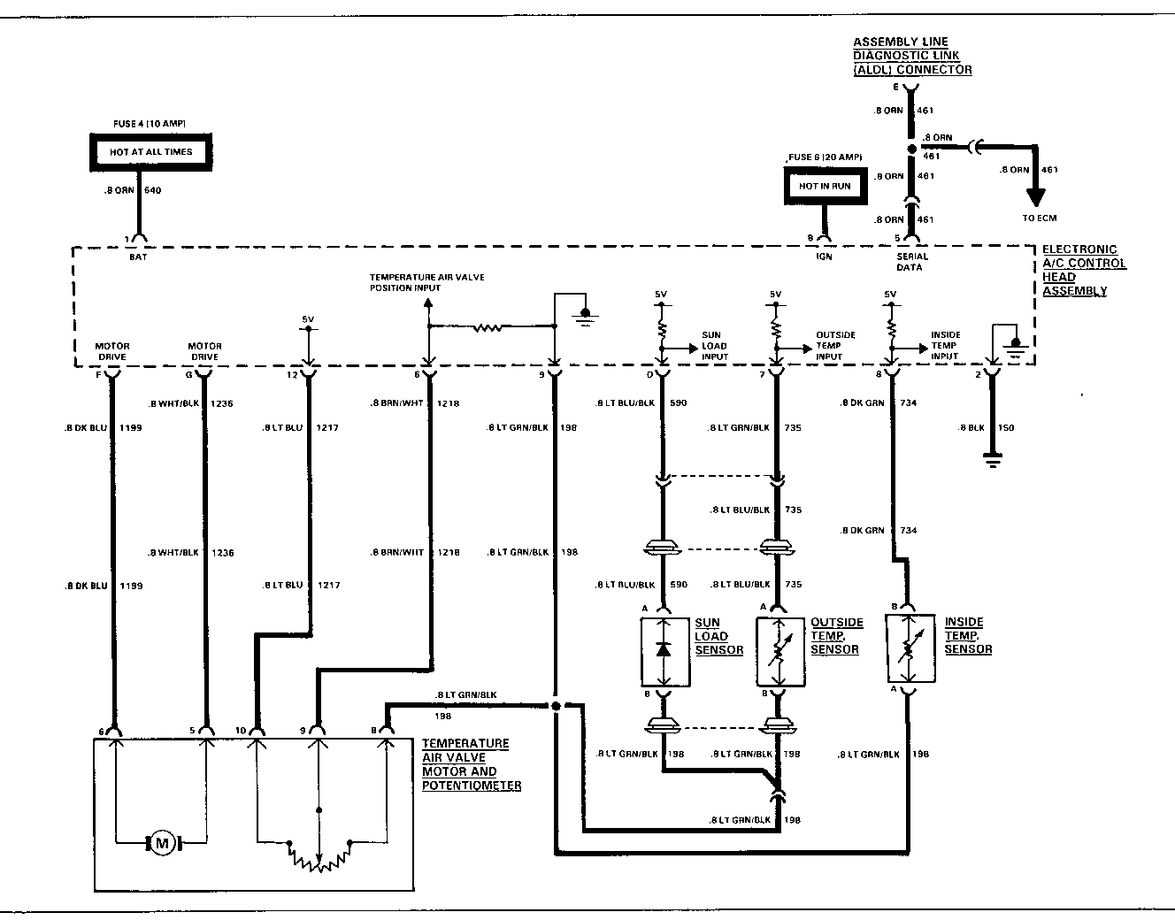
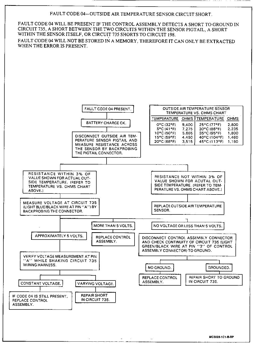
THE FOLLOWING INFORMATION REPLACES EXISTING TEXT IN THE 1991 BUICK/OLDSMOBILE B-CAR SERVICE MANUAL FOR AUTOMATIC AIR CONDITIONING (C68).

THIS INFORMATION ALSO APPLIES TO THE 1992 BUICK B SEDAN.

PLEASE NOTE YOUR COPIES OF THE SERVICE MANUALS ACCORDINGLY.


Object Number: 75791  Size: FS


Object Number: 75768  Size: FS


Object Number: 85274  Size: FS


Object Number: 84291  Size: FS


Object Number: 86422  Size: FS


Object Number: 85918  Size: FS


Object Number: 86826  Size: FS


Object Number: 86825  Size: FS


Object Number: 86824  Size: FS


Object Number: 86823  Size: FS


Object Number: 87682  Size: FS


Object Number: 87173  Size: FS

General Motors bulletins are intended for use by professional technicians, not a "do-it-yourselfer". They are written to inform those technicians of conditions that may occur on some vehicles, or to provide information that could assist in the proper service of a vehicle. Properly trained technicians have the equipment, tools, safety instructions and know-how to do a job properly and safely. If a condition is described, do not assume that the bulletin applies to your vehicle, or that your vehicle will have that condition. See a General Motors dealer servicing your brand of General Motors vehicle for information on whether your vehicle may benefit from the information.

COPYRIGHT 1991 GENERAL MOTORS CORPORATION. ALL RIGHTS RESERVED.