GM Service Manual Online
For 1990-2009 cars only
Makes
🢒
Buick
🢒
2000
🢒
GL7 (Export)
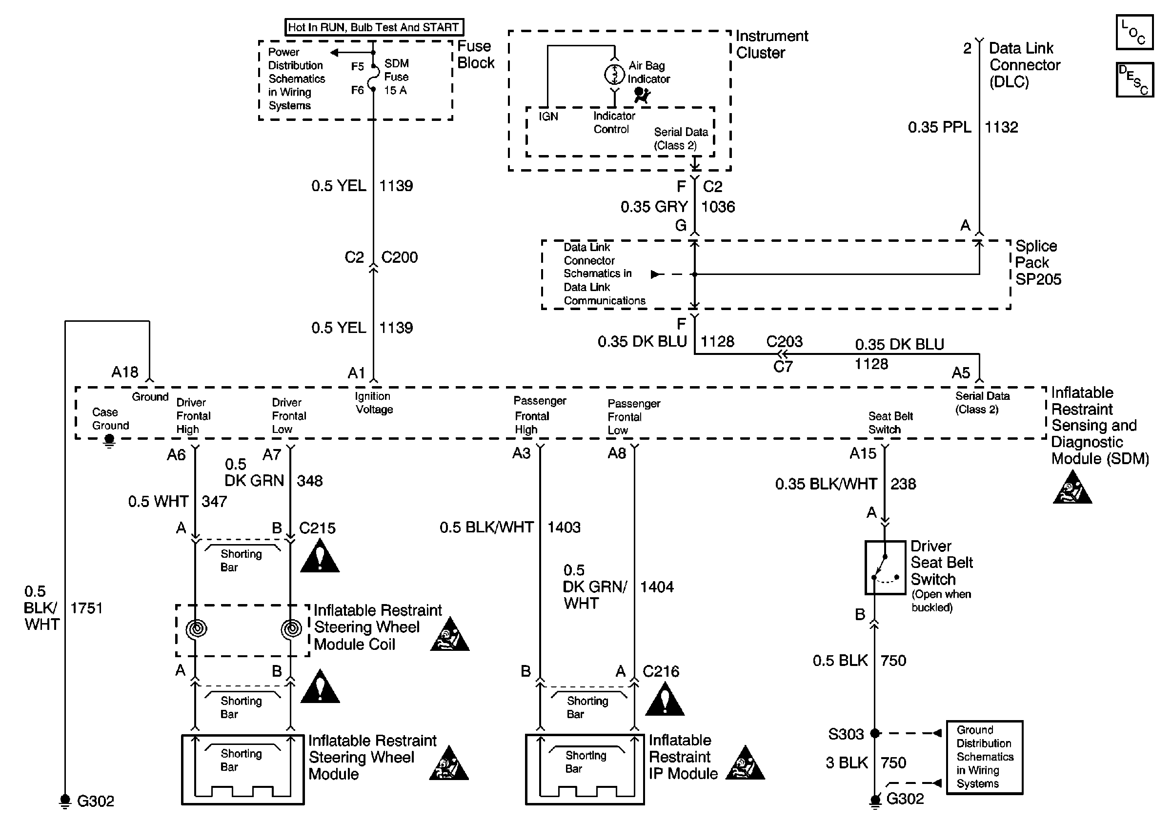
🢒 Power, Ground, DLC, and SIR Lamp
Power, Ground, DLC, and SIR Lamp
Power, Ground, DLC, and SIR Lamp
SIR System Component Description and Definitions
SIR Handling Caution
SIR Handling Caution
SIR Handling Caution
SIR Handling Caution
IGN, SIR, T/S/G, Cruise, and PCM/Pass Key 1 Cluster Fuses
Cell 14: G302