GM Service Manual Online
For 1990-2009 cars only
Makes
🢒
Buick
🢒
1998
🢒
LeSabre
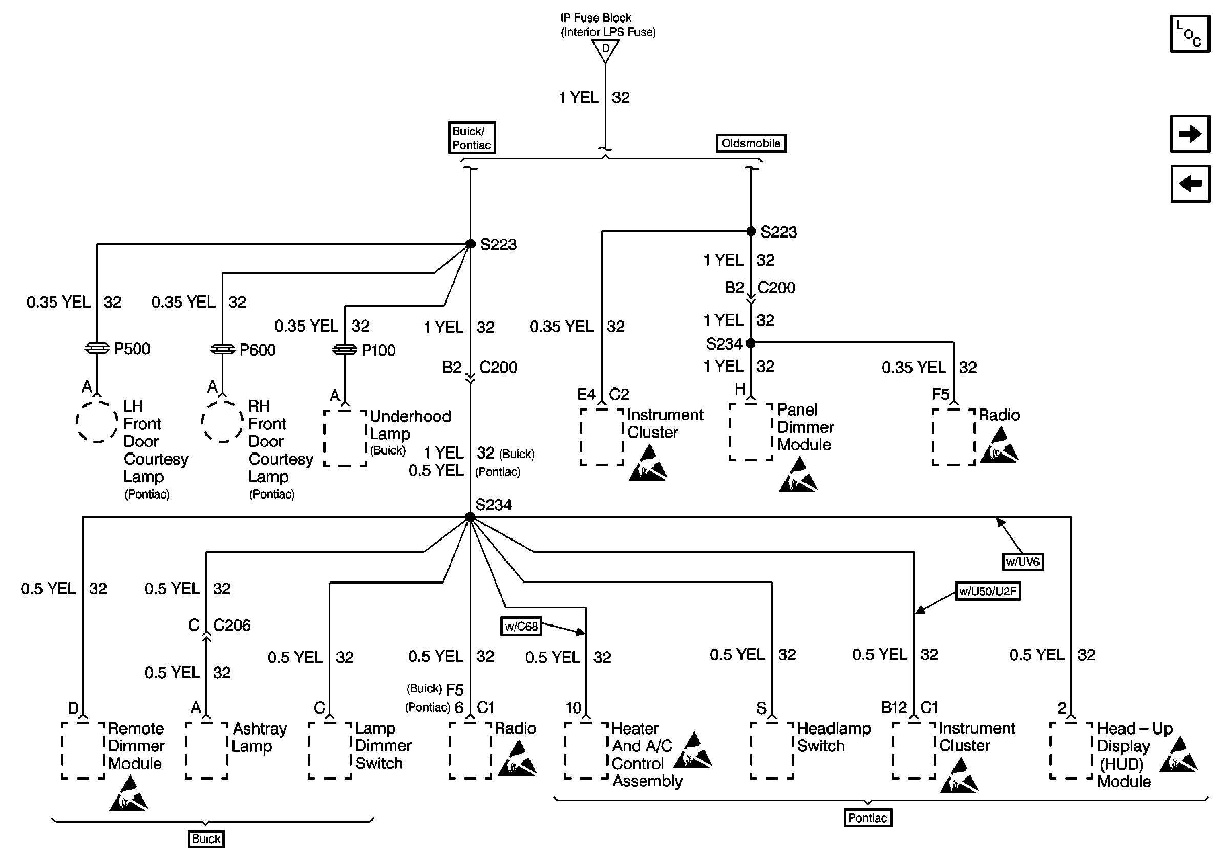
🢒 Cell 10: INTERIOR LPS Fuse
Cell 10: INTERIOR LPS Fuse
Cell 10: INTERIOR LPS Fuse
Power and Grounding Components
Cell 10: RADIO Fuse and WPR/WSHR Fuse
Cell 10: BRK/HZRD LPS, FOG LPS, CTSY LF/PWR MIR, and PARK LPS/INT LPS Fuses
Handling ESD Sensitive Parts Notice
Handling ESD Sensitive Parts Notice
Handling ESD Sensitive Parts Notice
Handling ESD Sensitive Parts Notice
Handling ESD Sensitive Parts Notice
Handling ESD Sensitive Parts Notice
Handling ESD Sensitive Parts Notice
Handling ESD Sensitive Parts Notice
Cell 10: INTERIOR LPS, PERIMETER LT, and PARKLAMPS (Buick) Fuses