GM Service Manual Online
For 1990-2009 cars only
Makes
🢒
Buick
🢒
1999
🢒
LeSabre
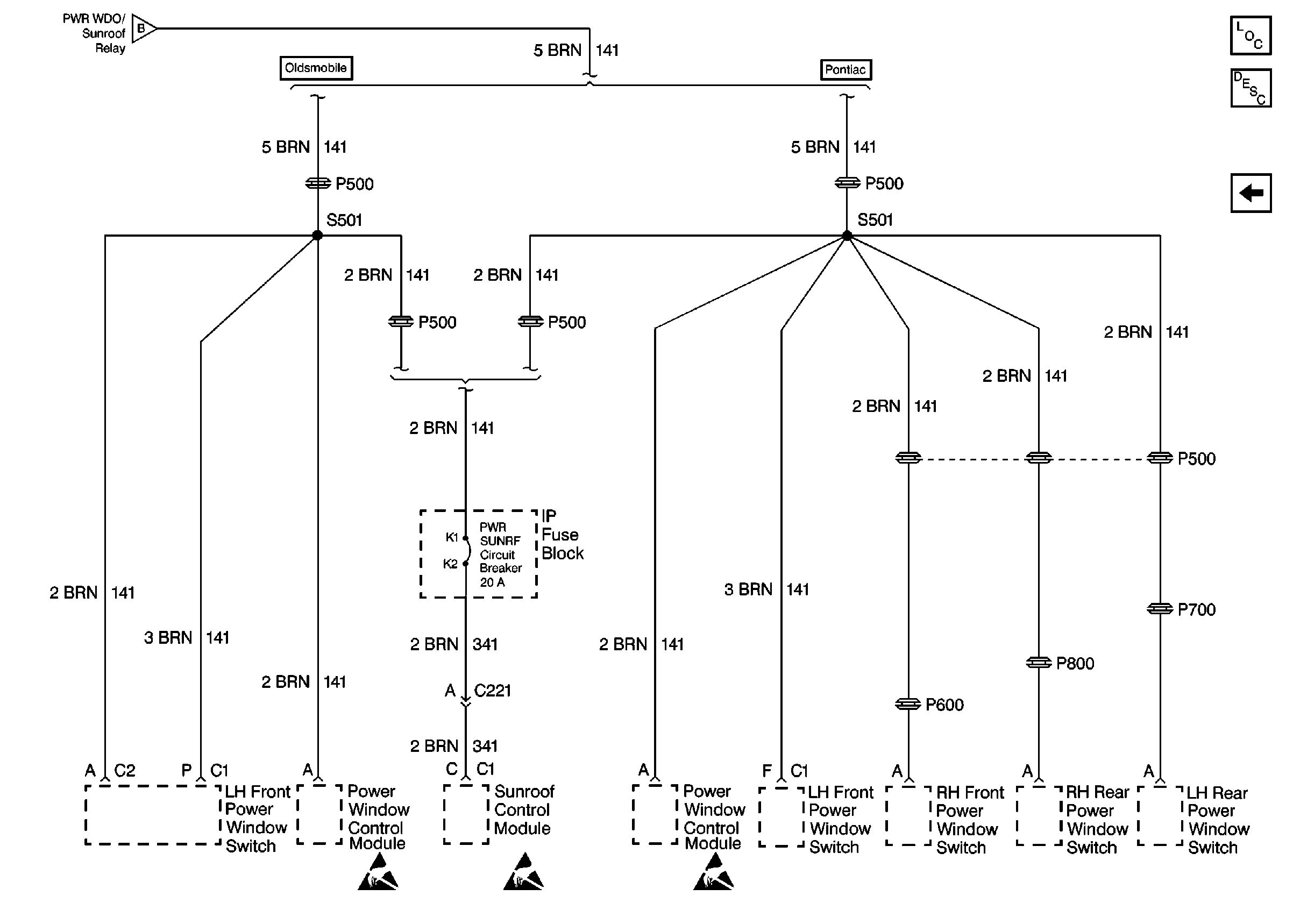
🢒 Window Switches
Window Switches
Window Switches
Retained Accessory Power (RAP) Components
Retained Accessory Power (RAP) Circuit Description
RH Maxi Fuse Block
RH Maxi Fuse Block