GM Service Manual Online
For 1990-2009 cars only

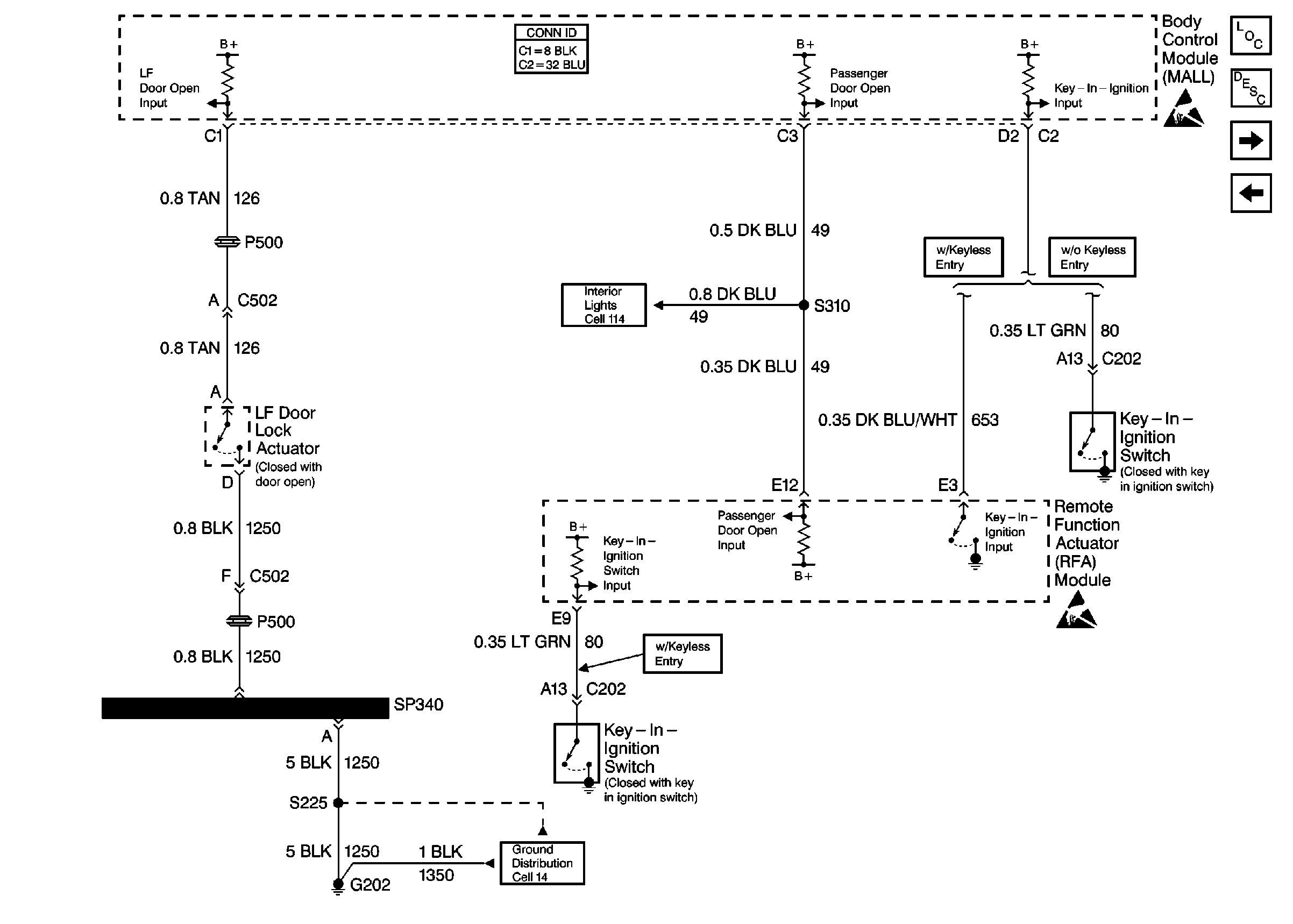
Cell 76: LH Front Door Jamb Switch

Cell 76: LH Front Door Jamb Switch


Object Number: 342538  Size: FS
Instrument Cluster and HUD Components
Instrument Cluster Circuit Description
Cell 76: Headlamp Switch
Cell 76: Instrument Cluster
Handling ESD Sensitive Parts Notice
Handling ESD Sensitive Parts Notice
Ground Distribution Schematics
Cell 76: Instrument Cluster
Cell 76: Instrument Cluster
Interior Lights Schematics Buick