GM Service Manual Online
For 1990-2009 cars only
Makes
🢒
Buick
🢒
1999
🢒
LeSabre
🢒 Cell 81:Gauges
Cell 81:Gauges
Cell 81:Gauges
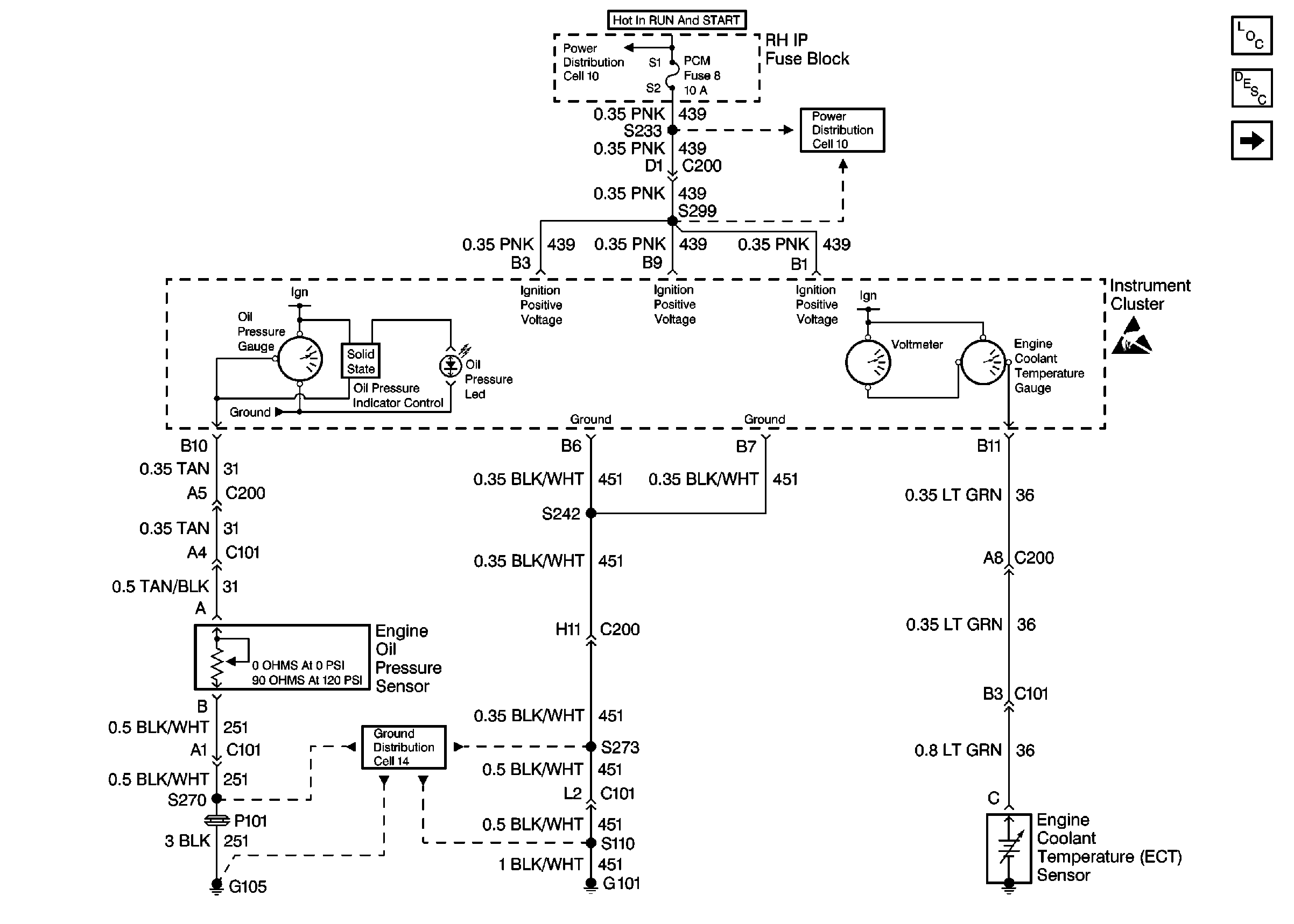
Instrument Cluster and HUD Components
Instrument Cluster Circuit Description
Cell 81: Fuel Tank Unit
Handling ESD Sensitive Parts Notice
Ground Distribution Schematics
Power Distribution Schematics
Power Distribution Schematics