GM Service Manual Online
For 1990-2009 cars only
Makes
🢒
Buick
🢒
1999
🢒
LeSabre
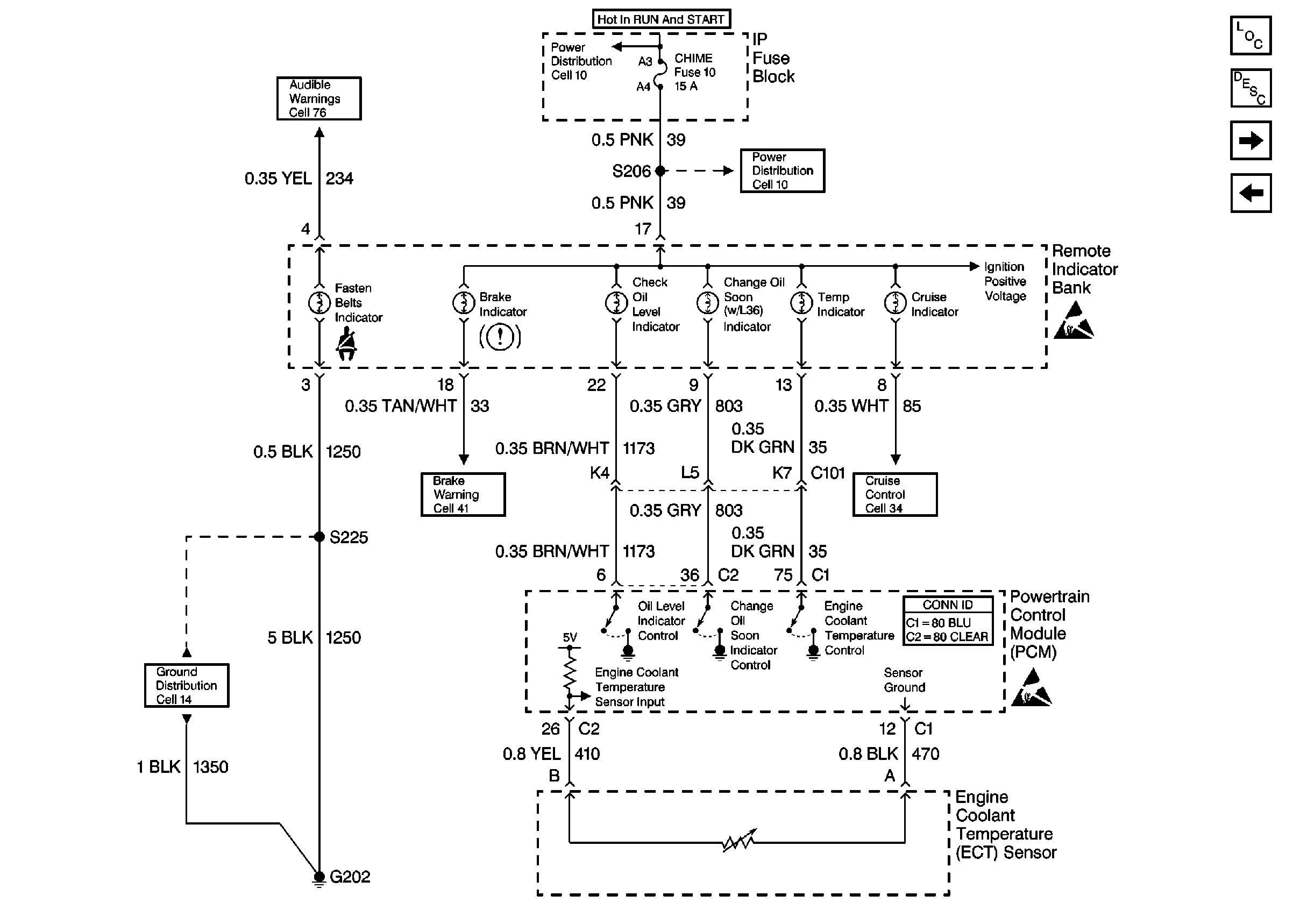
🢒 Cell 81: Remote Indicator Bank
Cell 81: Remote Indicator Bank
Cell 81: Remote Indicator Bank
Instrument Cluster and HUD Components
Instrument Cluster Circuit Description
Cell 81: IP Fuse Block
Cell 81: Instrument Cluster
Handling ESD Sensitive Parts Notice
Handling ESD Sensitive Parts Notice
Cruise Control Schematics
Power Distribution Schematics
Power Distribution Schematics
Audible Warnings Schematics
Ground Distribution Schematics
Powertrain Control Module Connector End Views