GM Service Manual Online
For 1990-2009 cars only
Makes
🢒
Buick
🢒
1999
🢒
LeSabre
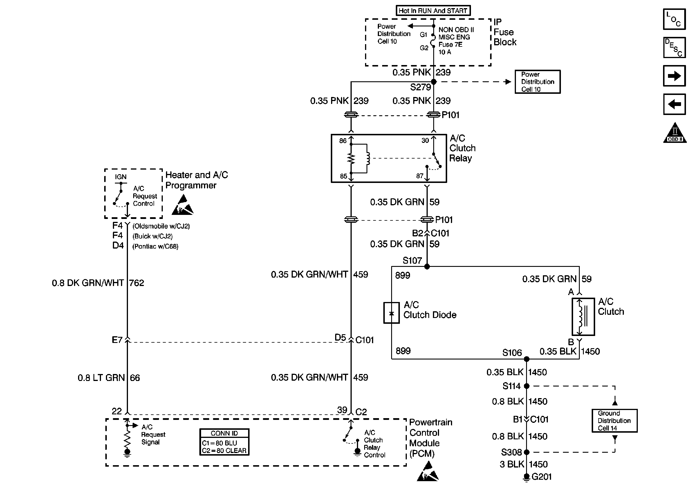
🢒 Cell 20: A/C Clutch Control (CJ2, C68)
Cell 20: A/C Clutch Control (CJ2, C68)
Cell 20: A/C Clutch Control (CJ2, C68)
Engine Controls Components
Powertrain Control Module Description
Cell 20: Cooling Fans
Cell 20: A/C Clutch Control (C61, C67)
OBD II Symbol Description Notice
Handling ESD Sensitive Parts Notice
Handling ESD Sensitive Parts Notice
Power Distribution Schematics
Power Distribution Schematics
Ground Distribution Schematics
Powertrain Control Module Connector End Views