GM Service Manual Online
For 1990-2009 cars only
Makes
🢒
Buick
🢒
2000
🢒
LeSabre
🢒
HVAC
🢒
HVAC Systems - Manual
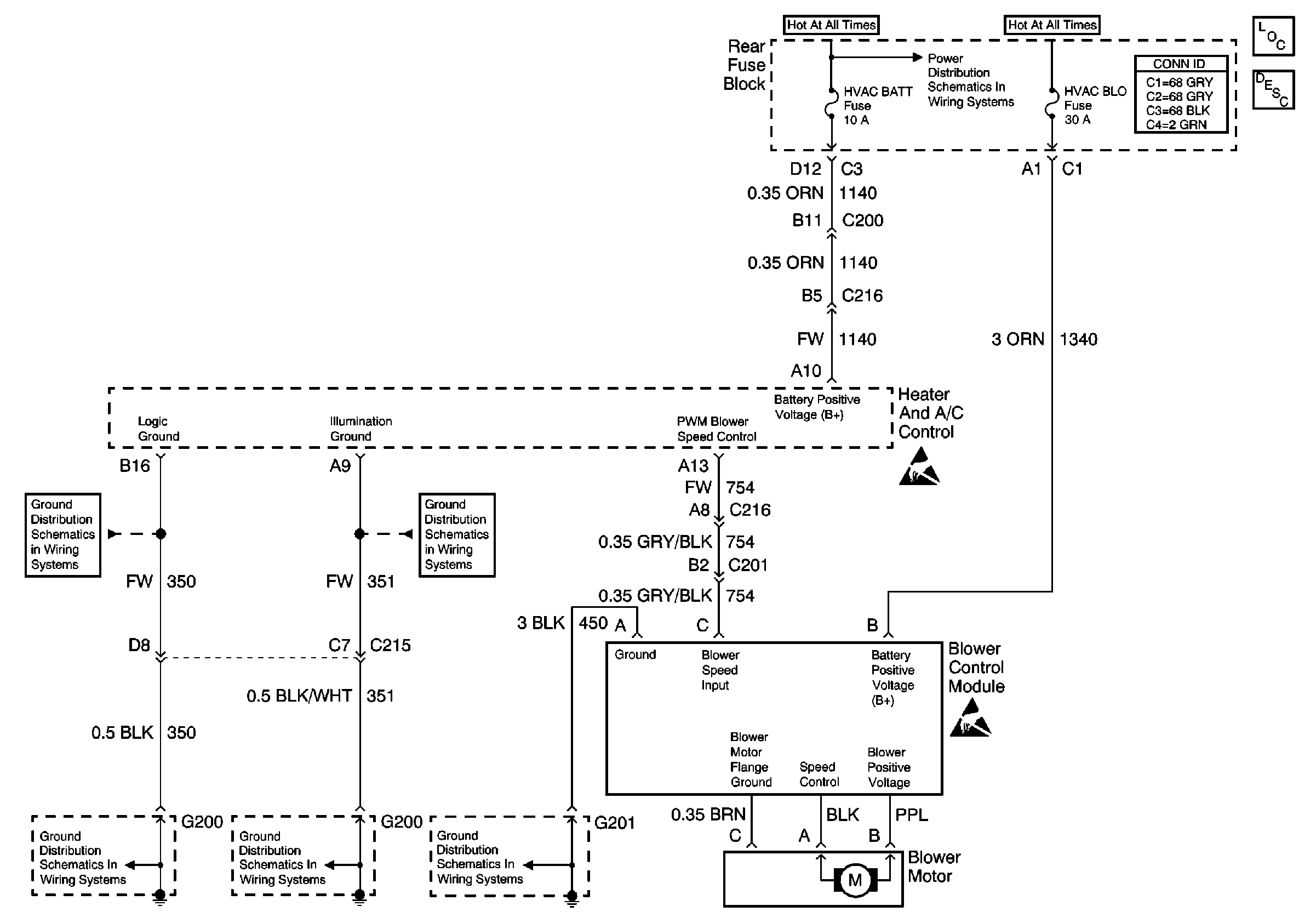
🢒 HVAC Blower Control Schematics
Blower Control W/C67
HVAC Components
HVAC Blower Controls Circuit Description
HVAC BATT, DRV MDL, PASS MDL and RRDRMDL Fuses (Rear Fuse Block)
Handling ESD Sensitive Parts Notice
Handling ESD Sensitive Parts Notice
G201
G200 (1 of 2)
G200 (1 of 2)
G200 (2 of 2)
G200 (2 of 2)