GM Service Manual Online
For 1990-2009 cars only
Makes
🢒
Buick
🢒
2000
🢒
LeSabre
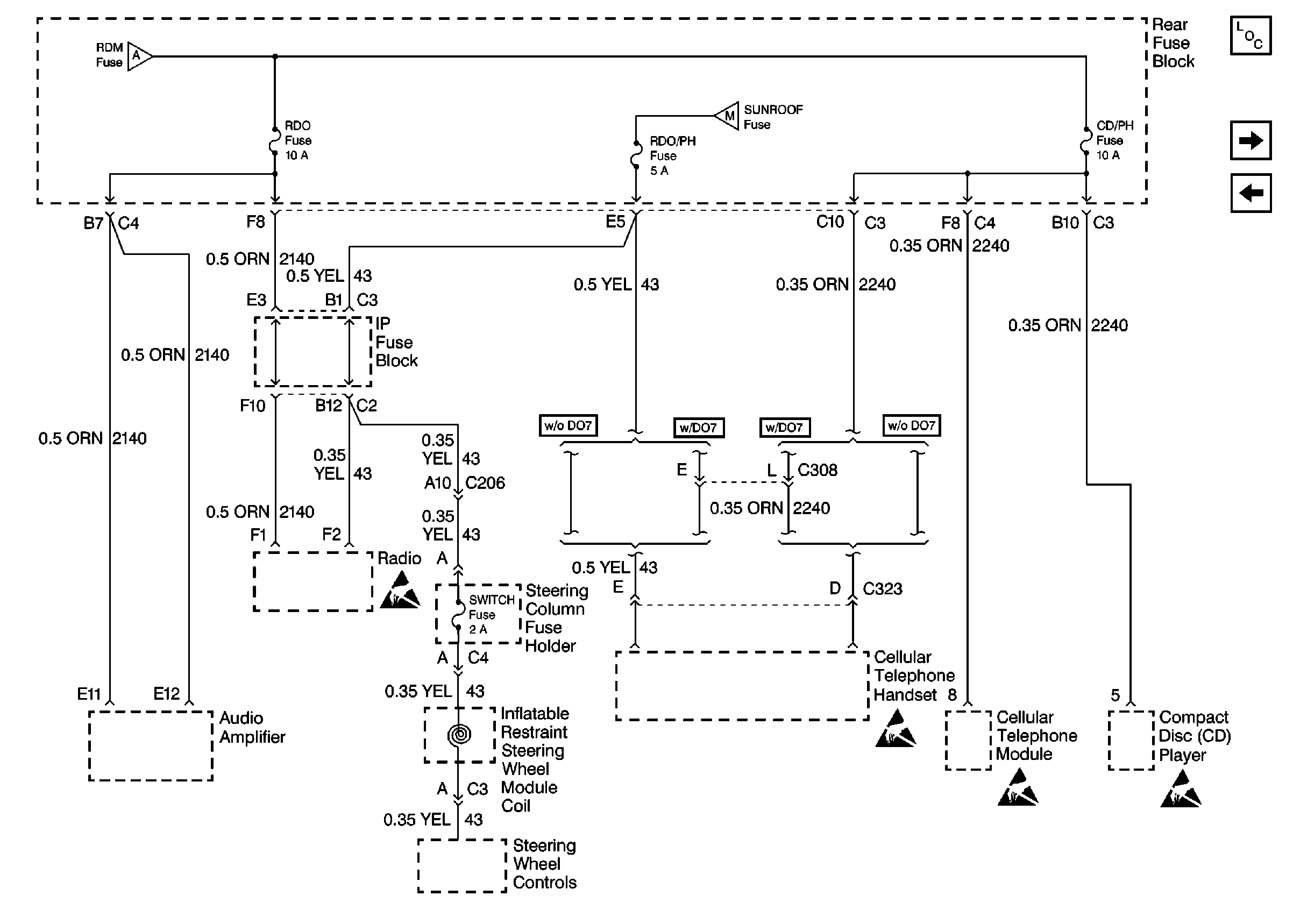
🢒 Cell 10: RDO, RDO/PH, CD/PH and Switch Fuses
Cell 10: RDO, RDO/PH, CD/PH and Switch Fuses
Cell 10: RDO, RDO/PH, CD/PH and Switch Fuses
Power and Grounding Components
Cell 10: BATT 2 and MEM/RFA Fuses
Cell 10: BATT 1, RDM, C/LTR, DDM, HTDST L, TRK REL, PDM, SBM, and CSTR/SBM Fuses
Cell 10: BATT 1, RDM, C/LTR, DDM, HTDST L, TRK REL, PDM, SBM, and CSTR/SBM Fuses
Cell 10: Sunroof Fuse
Handling ESD Sensitive Parts Notice
SIR Handling Caution
Handling ESD Sensitive Parts Notice
Handling ESD Sensitive Parts Notice
Handling ESD Sensitive Parts Notice