GM Service Manual Online
For 1990-2009 cars only
Makes
🢒
Buick
🢒
2000
🢒
LeSabre
🢒 Horns
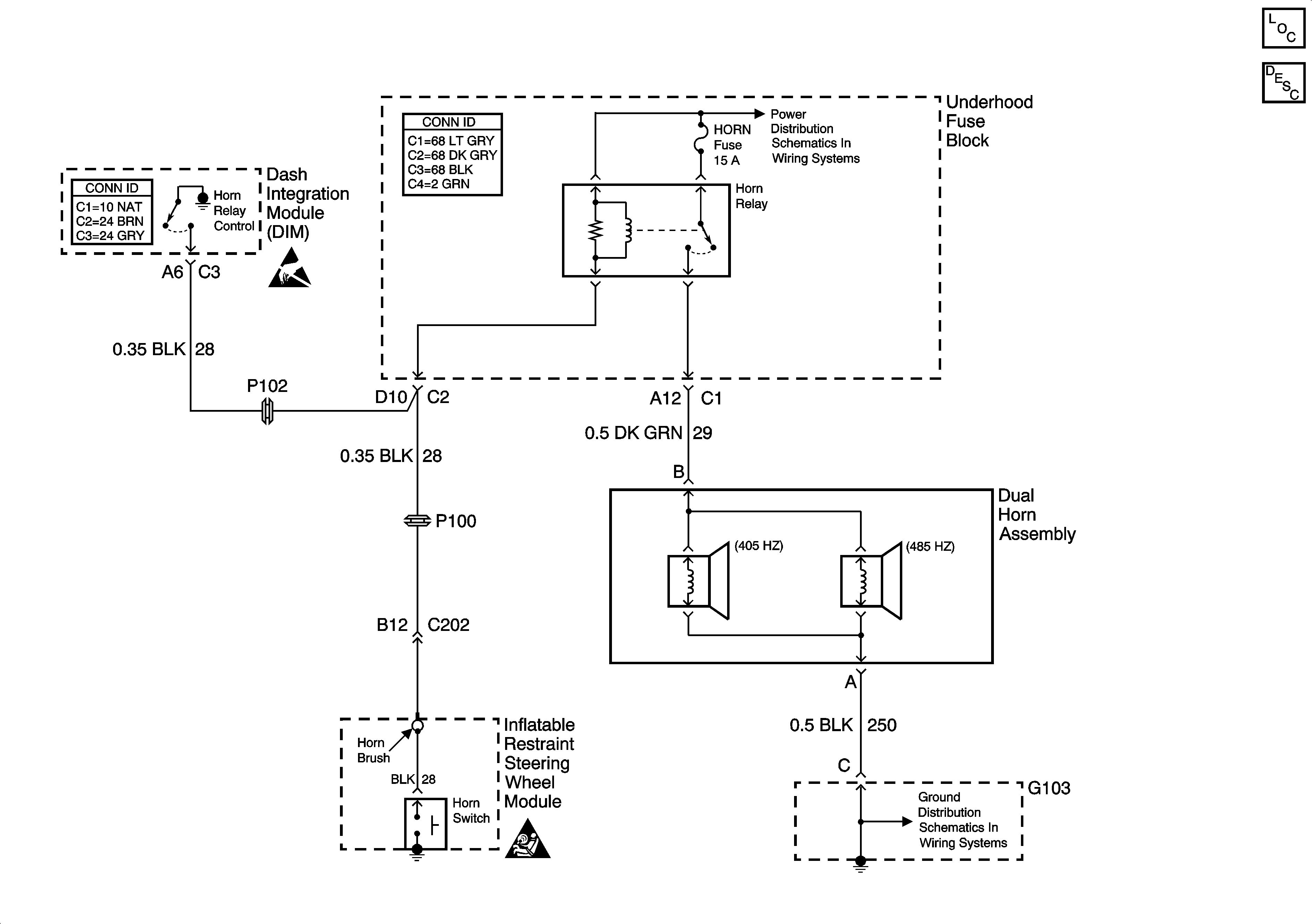
Horns
Horns Components
Horns Circuit Description
START Circuit Breaker, START, HORN and A/C CLUTCH Relay, HORN and A/C CLU Fuses (Underhood Fuse Block)
G103
Handling ESD Sensitive Parts Notice
SIR Handling Caution