GM Service Manual Online
For 1990-2009 cars only

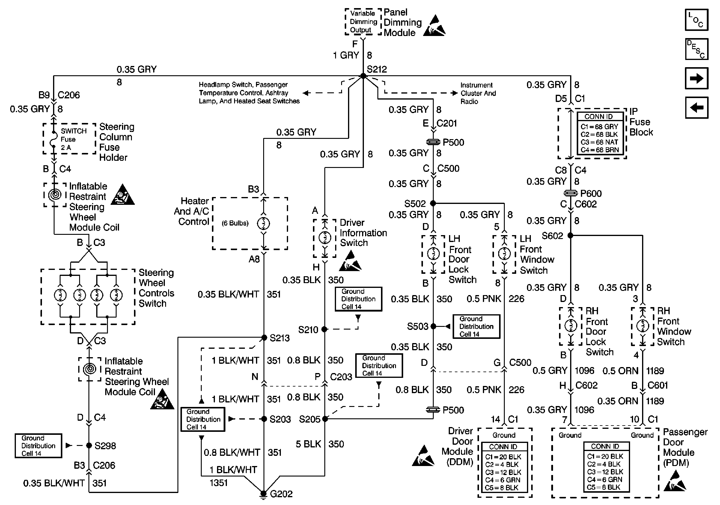
Cell 117: Steering Wheel Control Switch, Heater and A/C Control, Driver Information Switch, Front Door Switch Backlighting

Cell 117: Steering Wheel Control Switch, Heater and A/C Control, Driver Information Switch, Front Door Switch Backlighting


Object Number: 324298  Size: FS
Lighting Systems Components
Interior Lights Dimming Circuit Description
Cell 117: Instrument Cluster and Radio Backlighting; VF Dimming Control
Cell 117: Dimming Control, Passenger Temperature Control, Ashtray, and Heated Seat Switches Backlighting
Handling ESD Sensitive Parts Notice
Handling ESD Sensitive Parts Notice
Handling ESD Sensitive Parts Notice
Handling ESD Sensitive Parts Notice
SIR Handling Caution
SIR Handling Caution
Ground Distribution Schematics
Ground Distribution Schematics
Ground Distribution Schematics
Ground Distribution Schematics
Ground Distribution Schematics
Cell 117: Dimming Control, Passenger Temperature Control, Ashtray, and Heated Seat Switches Backlighting
Cell 117: Instrument Cluster and Radio Backlighting; VF Dimming Control
Power Door Systems Connector End Views
Power Door Systems Connector End Views
Power and Grounding Connector End Views