GM Service Manual Online
For 1990-2009 cars only

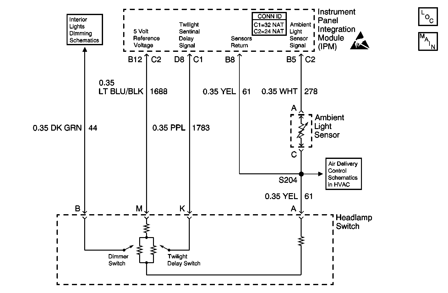
Object Number: 470929  Size: MF
Dimmer Control
Temperature Sensors W/CJ2
Handling ESD Sensitive Parts Notice
Lighting Systems Components
Headlamp Switch, Ambient Light Sensor (CJ2)

Circuit Description

The twilight photocell sensor is a light sensitive diode. The Instrument Panel Module determines the ambient light based on the voltage from the twilight photocell sensor. The IPM sends out a class 2 message to the dash integration module (DIM).

Conditions for Running the DTC

The IPM is powered.

Conditions for Setting the DTC

The twilight photocell voltage is less than 0.09 V or greater than 4.75 V.

Action Taken When the DTC Sets

    • The IPM sets the variable ambient light status to status set to DARK.
    • The IPM sets a DTC.

Conditions for Clearing the MIL/DTC

The IPM does not detect a voltage that is less than or greater than the predetermined value during the diagnostic self test.

Test Description

The numbers below refer to the step numbers on the diagnostic table.

  1. Tests for the proper operation of the circuit in the high voltage range.

  2. Tests for the proper operation of the circuit in the low voltage range. If the fuse in the jumper opens when you perform this test, the signal circuit is shorted to voltage.

Step

Action

Value(s)

Yes

No

1

Did you perform the Lighting Systems Diagnostic System Check?

--

Go to Step 2

Go to Diagnostic System Check - Lighting Systems

2

  1. Install a scan tool.
  2. Turn ON the ignition, with the engine OFF.
  3. With a scan tool, observe the Twilight Photocell data parameter in the instrument panel module (IPM) data list.

Does the scan tool indicate that the Twilight Photocell data parameter is within the specified range?

0.09-4.8 V

Go to Testing for Intermittent Conditions and Poor Connections in Wiring Systems

Go to Step 3

3

  1. Turn OFF the ignition.
  2. Disconnect the twilight photocell sensor.
  3. Turn ON the ignition, with the engine OFF.
  4. With a scan tool, observe the Twilight Photocell data parameter.

Does the scan tool indicate that the Twilight Photocell data parameter is greater than the specified value?

4.8 V

Go to Step 4

Go to Step 5

4

  1. Turn OFF the ignition.
  2. Connect a 3 amp fused jumper wire between the signal circuit of the twilight photocell sensor and the sensors return circuit of the twilight photocell sensor.
  3. Turn ON the ignition, with the engine OFF.
  4. With a scan tool, observe the Twilight Photocell data parameter.

Does the scan tool indicate that the Twilight Photocell data parameter is less than the specified value?

0.09 V

Go to Step 8

Go to Step 6

5

Test the signal circuit of the twilight photocell sensor for a short to ground. Refer to Circuit Testing and Wiring Repairs in Wiring Systems.

Did you find and correct the condition?

--

Go to Step 12

Go to Step 9

6

Test the signal circuit of the twilight photocell sensor for a short to voltage, a high resistance, or an open. Refer to Circuit Testing and Wiring Repairs in Wiring Systems.

Did you find and correct the condition?

--

Go to Step 12

Go to Step 7

7

Test the sensors return circuit of the twilight photocell sensor for a high resistance or an open. Refer to Circuit Testing and Wiring Repairs in Wiring Systems.

Did you find and correct the condition?

--

Go to Step 12

Go to Step 9

8

Inspect for poor connections at the harness connector of the twilight photocell sensor. Refer to Testing for Intermittent Conditions and Poor Connections and Connector Repairs in Wiring Systems.

Did you find and correct the condition?

--

Go to Step 12

Go to Step 10

9

Inspect for poor connections at the harness connector of the IPM. Refer to Testing for Intermittent Conditions and Poor Connections and Connector Repairs in Wiring Systems.

Did you find and correct the condition?

--

Go to Step 12

Go to Step 11

10

Replace the twilight photocell sensor. Refer to Sunload and Twilight Sentinel Sensor Replacement in Instrument Panel, Gauges and Console.

Did you complete the replacement?

--

Go to Step 12

--

11

Replace the IPM. Refer to Instrument Panel Module Replacement in Body Control System.

Did you complete the replacement?

--

Go to Step 12

--

12

  1. Use the scan tool in order to clear the DTCs.
  2. Operate the vehicle within the Conditions for Running the DTC as specified in the supporting text.

Does the DTC reset?

--

Go to Step 2

System OK