GM Service Manual Online
For 1990-2009 cars only
Makes
🢒
Buick
🢒
2001
🢒
LeSabre
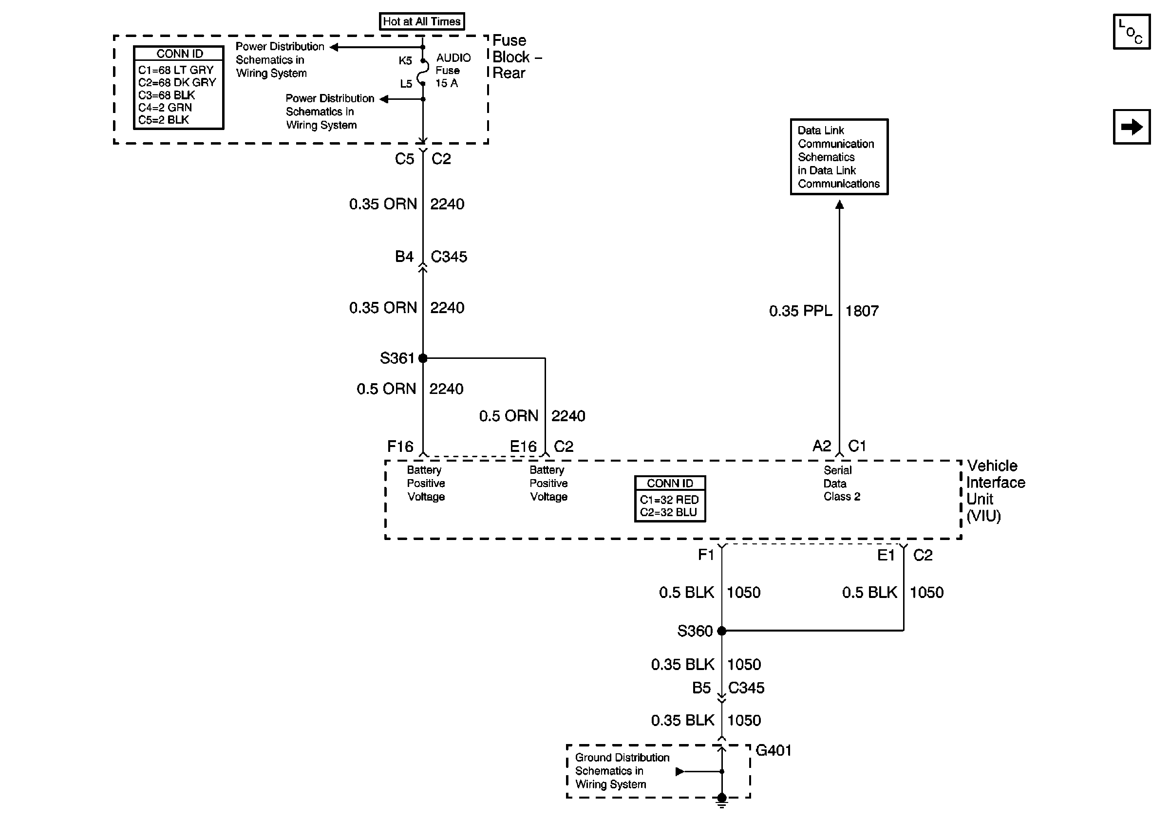
🢒 Power and Ground
Power and Ground
Power and Ground
Master Electrical Component List
Keypad Microphone Signals