GM Service Manual Online
For 1990-2009 cars only
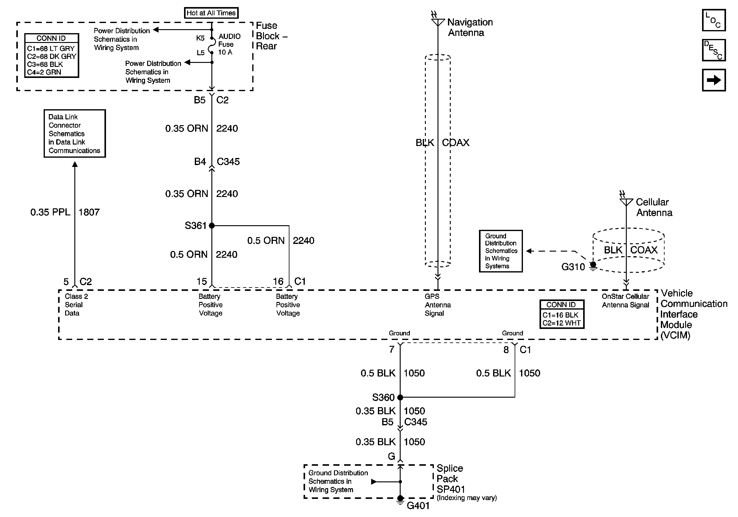
Figure 1:

Power, Ground, DLC, OnStar GPS and Cellular Antennas


Object Number: 794961  Size: FS
AUDIO (On Star) Fuse (Fuse Block Rear)
AUDIO (On Star) Fuse (Fuse Block Rear)
Serial Data Class 2
Master Electrical Component List
Keypad Microphone Signals
G401 (2 of 2)
G305, G310, G404, and G303
Figure 2:

Keypad Microphone Signals


Object Number: 794966  Size: FS
Master Electrical Component List
Power, Ground, DLC, OnStar GPS and Cellular Antennas
G402
G402
HVAC Schematic Icons
HVAC Schematic Icons
HVAC Schematic Icons