GM Service Manual Online
For 1990-2009 cars only
Makes
🢒
Buick
🢒
2003
🢒
LeSabre
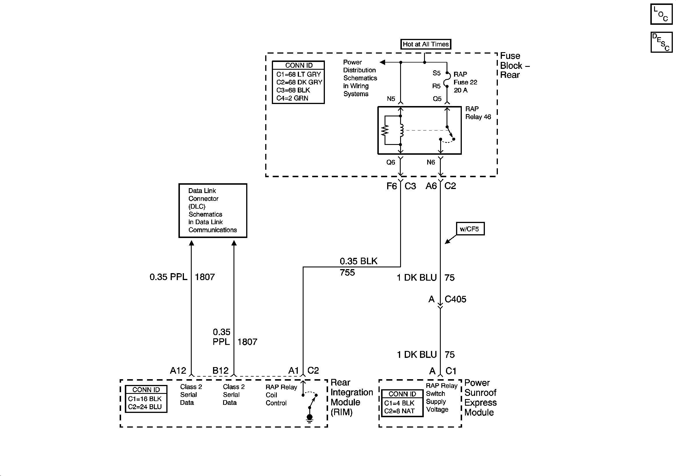
🢒 Power, Ground, and Components
Power, Ground, and Components
Power, Ground, and Components
Master Electrical Component List
Serial Data Class 2
Battery Feed to Rear Fuse Block