GM Service Manual Online
For 1990-2009 cars only
Makes
🢒
Buick
🢒
2005
🢒
LeSabre
🢒
Body
🢒
Wiring Systems
🢒 SIR Schematics
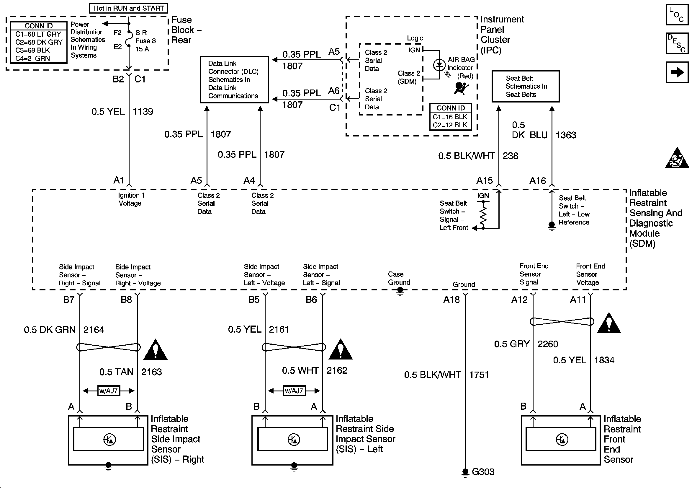
Figure
1:
Power, Ground and Side Impact Sensors
Master Electrical Component List
SIR System Description and Operation
SDM and Inflator Modules
SIR Caution for Zoning
Fuse Block Rear - IGN-1, VENT SOL and SIR Fuses
Serial Data Class 2
Seat Belt Schematics
SIR Schematic Icons
SIR Schematic Icons
SIR Schematic Icons
Figure
2:
SDM and Inflator Modules
Master Electrical Component List
SIR System Description and Operation
Power, Ground and Side Impact Sensors
SIR Caution for Zoning
SIR Schematic Icons
SIR Schematic Icons
SIR Schematic Icons
SIR Schematic Icons
SIR Schematic Icons
SIR Schematic Icons
SIR Schematic Icons