GM Service Manual Online
For 1990-2009 cars only
Makes
🢒
Buick
🢒
2005
🢒
LeSabre
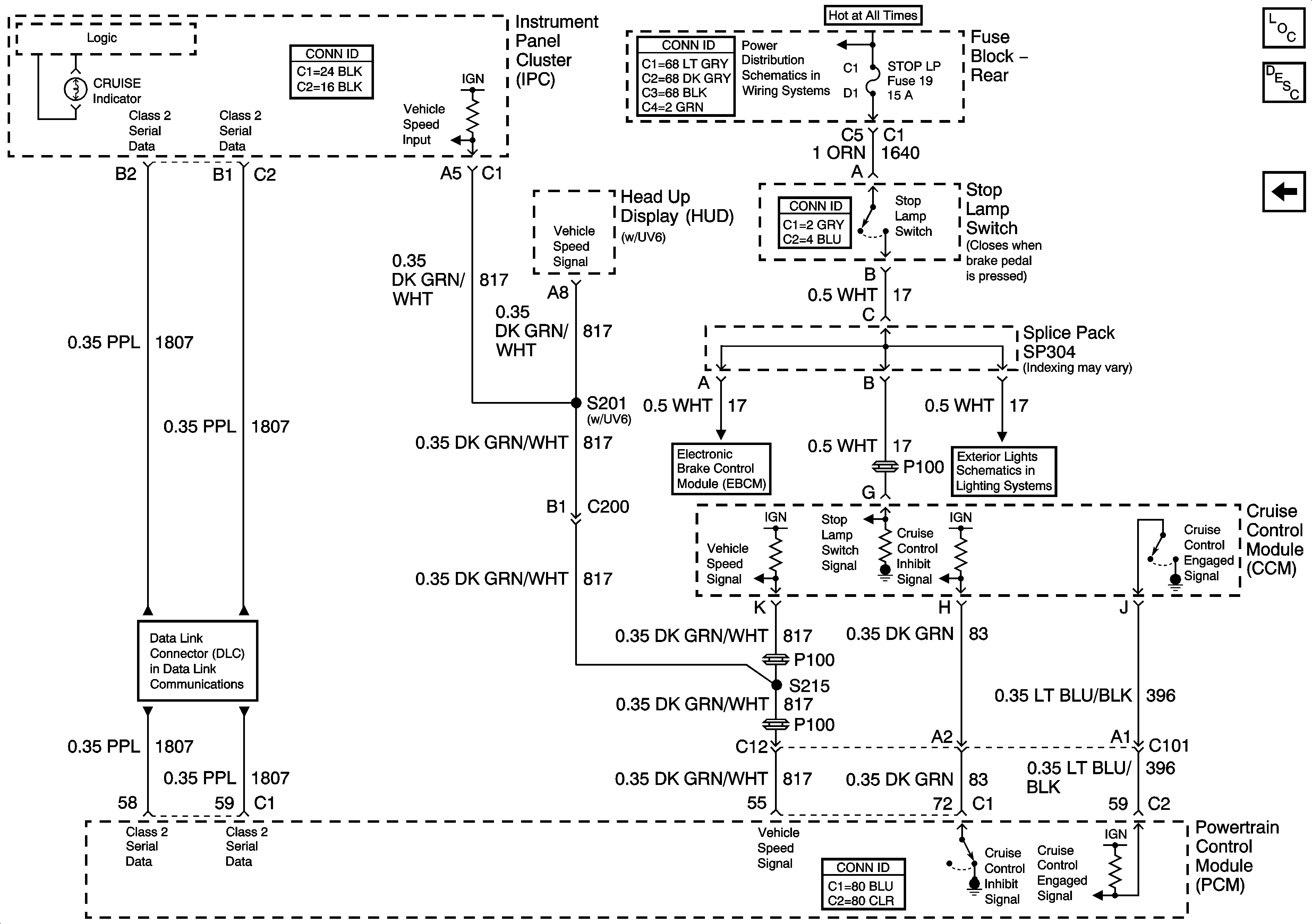
🢒 CCM, PCM Controls and Vehicle Speed Input
CCM, PCM Controls and Vehicle Speed Input
CCM, PCM Controls and Vehicle Speed Input
Master Electrical Component List
Cruise Control Description and Operation
Cruise Control Switch, Cruise Control Module (CCM), Power and Grounds
Fuse Block Rear - T SIG/HAZ, STOP LP, AUDIO and CD Fuses
Turn Signal Switch and Hazard Flasher Module Inputs
Serial Data Class 2