GM Service Manual Online
For 1990-2009 cars only
Makes
🢒
Buick
🢒
2005
🢒
LeSabre
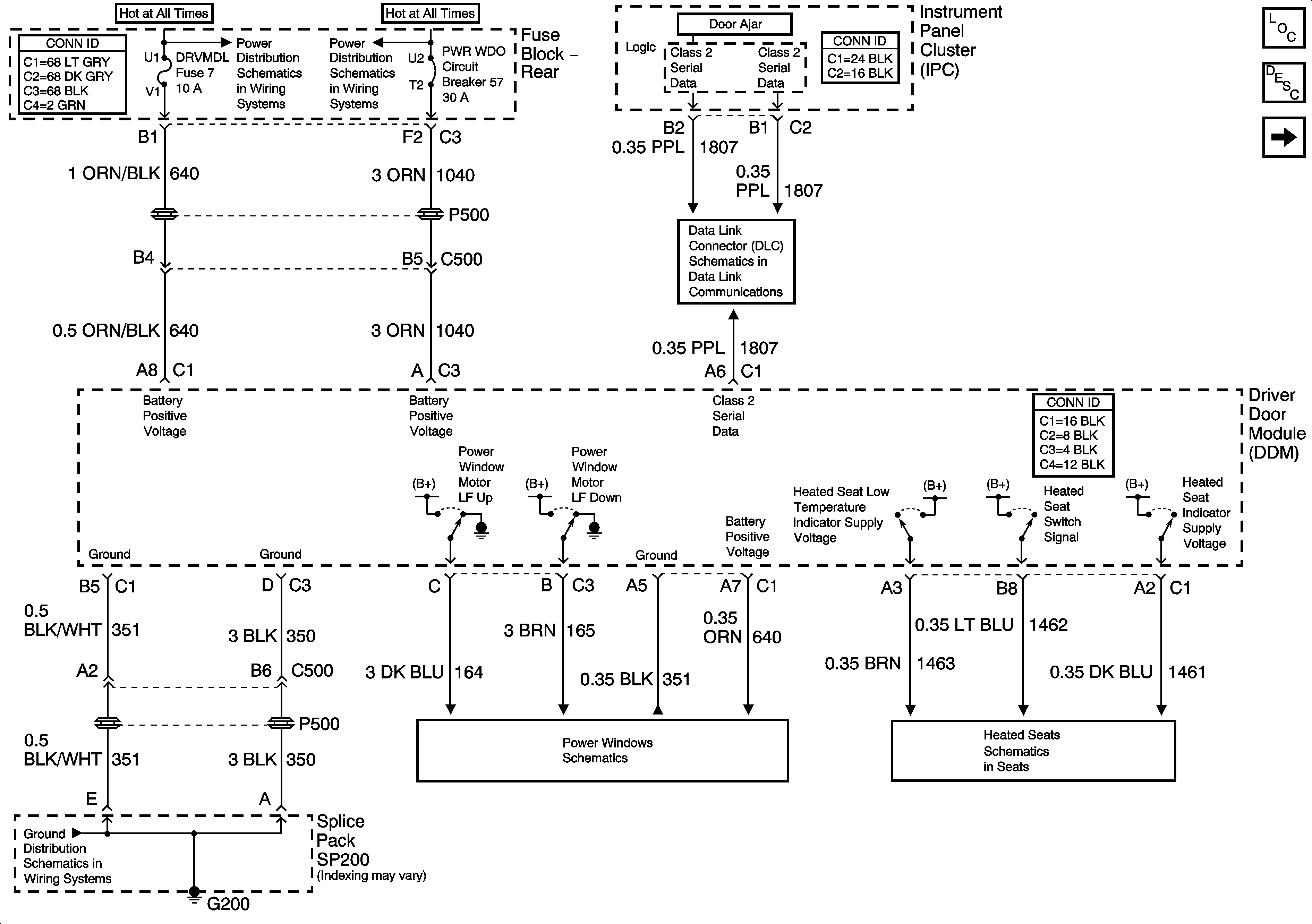
🢒 Driver Door Module (DDM) Power and Ground
Driver Door Module (DDM) Power and Ground
Driver Door Module (DDM) Power and Ground
Master Electrical Component List
Power Windows Description and Operation
Front Passenger Door Module (FPDM) Power and Ground
Fuse Block Rear - HVAC BATT, DDM, FPDM and LRDM Fuses
Fuse Block Rear - PWR WDO and PWR SEAT Circuit Breakers
Serial Data Class 2
Driver Door
Driver Front Heated Seat Switch
G200 - 2 of 2