GM Service Manual Online
For 1990-2009 cars only

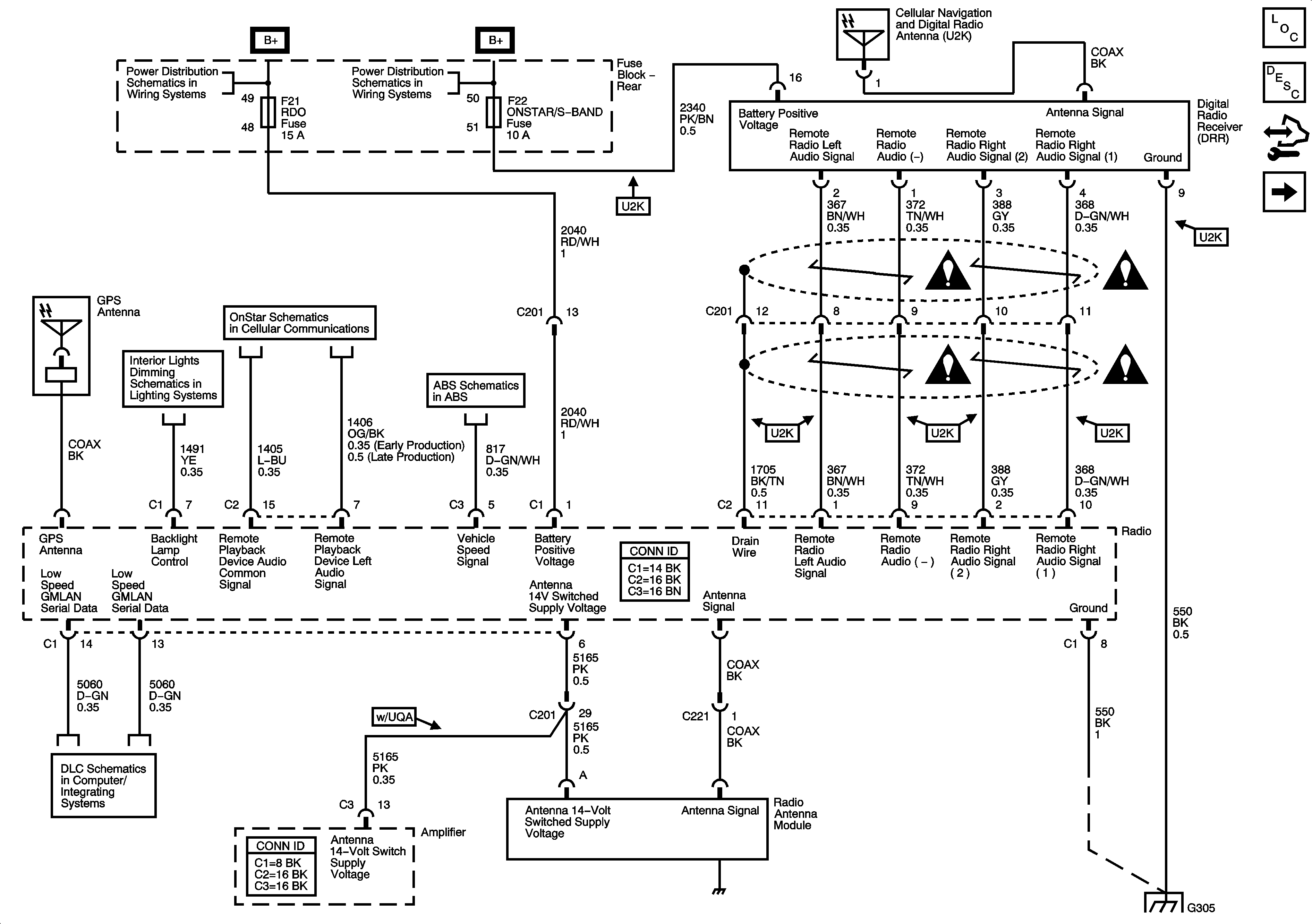
Radio Power and Ground

Radio Power and Ground


Object Number: 1680096  Size: FS
Master Electrical Component List
Radio/Audio System Description and Operation
Control Module References
Speakers (UQ3)
Rear Fuse Block B+
Rear Fuse Block B+
Hazard, Headlamp, Driver Information Display Switches, Ashtray, HVAC Control Module, Radio
UE1
Wheel Speed Sensors
Entertainment Schematic Icons
Entertainment Schematic Icons
Entertainment Schematic Icons
Entertainment Schematic Icons
Power, Ground, and Low Speed GMLAN
G305