GM Service Manual Online
For 1990-2009 cars only
Makes
🢒
Buick
🢒
2009
🢒
Lucerne
🢒
Diagnostic Navigation
🢒
Vehicle Diagnostic Information
🢒 Instrument Cluster Schematics
Figure
1:
IPC Power and Ground
Figure
2:
Indicators
Figure
3:
Inflatable Restraint Indicator and Driver Information Display
Figure
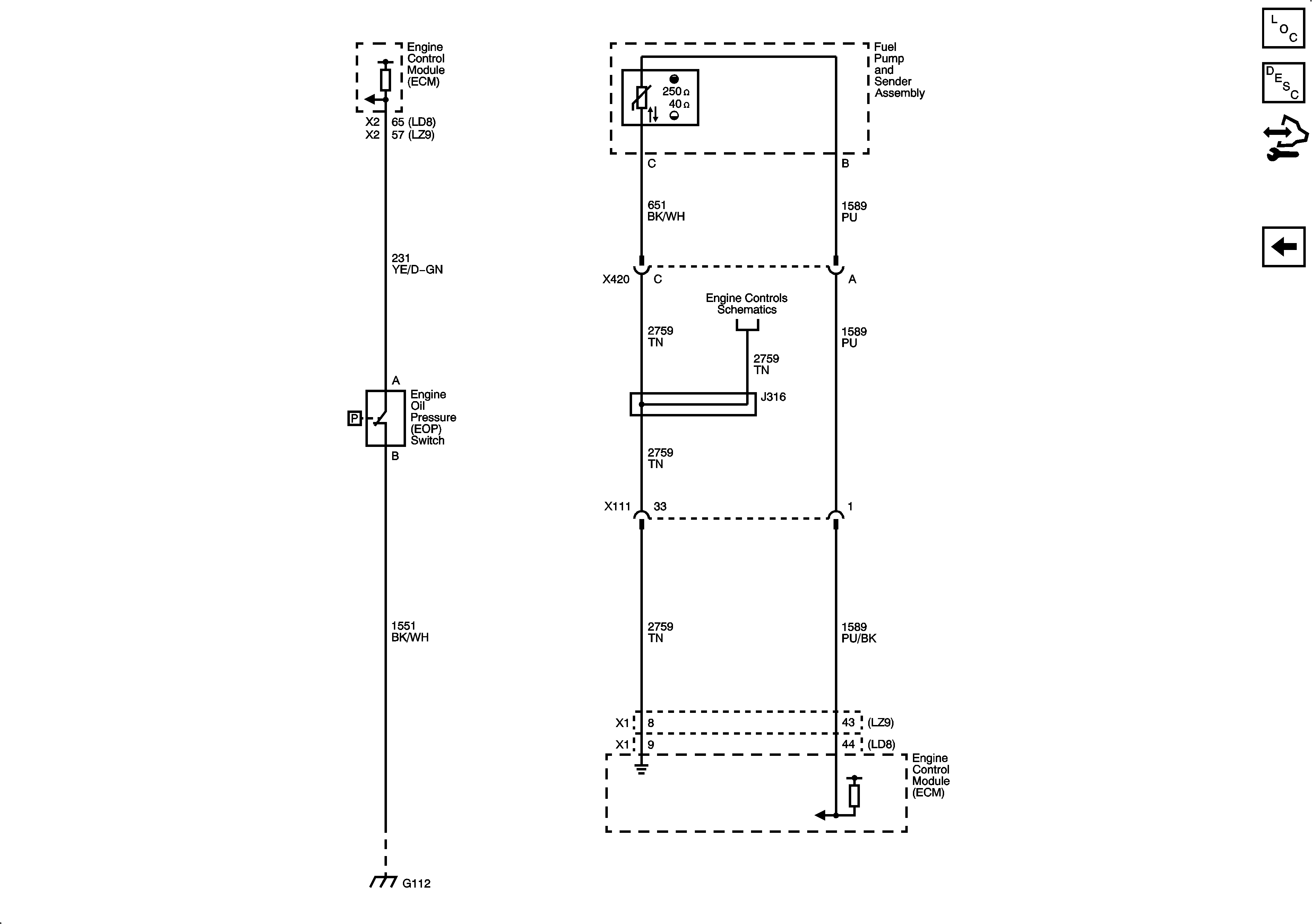
4:
Oil, Fuel Level