GM Service Manual Online
For 1990-2009 cars only
Makes
🢒
Buick
🢒
1999
🢒
Park Avenue
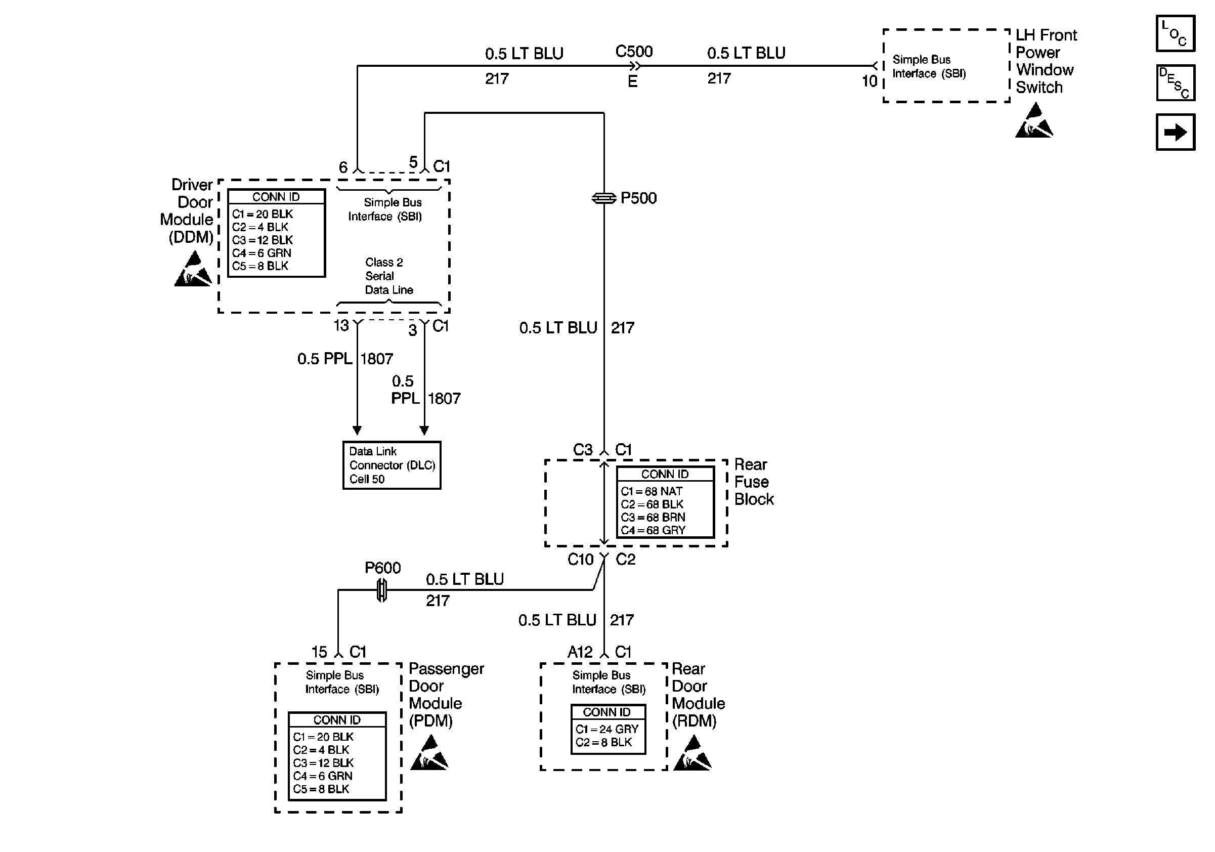
🢒 Cell 120: Power Window Modules
Cell 120: Power Window Modules
Cell 120: Power Window Modules
Power Door Systems Components
Power Windows Circuit Description
Cell 120: Front Power Window Components
Handling ESD Sensitive Parts Notice
Handling ESD Sensitive Parts Notice
Cell 50: Class 2 Serial Data Line
Handling ESD Sensitive Parts Notice
Handling ESD Sensitive Parts Notice