GM Service Manual Online
For 1990-2009 cars only
Makes
🢒
Buick
🢒
1999
🢒
Park Avenue
🢒 Cell 133: Content Theft Deterrent
Cell 133: Content Theft Deterrent
Cell 133: Content Theft Deterrent
Theft Deterrent System Components
Content Theft Deterrent (CTD) Circuit Description
Cell 133: Door Jamb Switches
Cell 133: PASS-Key® III
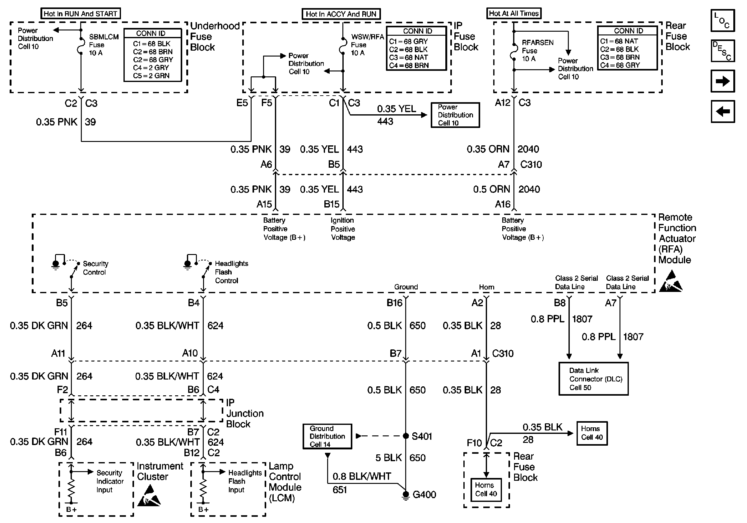
Cell 10: IGNFD, T/SIG, OXY SEN, and SBM LCM Fuses
Cell 10: IGNFD, T/SIG, OXY SEN, and SBM LCM Fuses
Cell 10: WSW, WSW/RFA, HUD, ELC, CR CONT, A/C and HVAC Fuses
Cell 10: BATT 2 and MEM/RFA Fuses
Handling ESD Sensitive Parts Notice
Handling ESD Sensitive Parts Notice
Cell 14: G400 (1 of 2)
Cell 40
Cell 40
Cell 50: Class 2 Serial Data Line