GM Service Manual Online
For 1990-2009 cars only

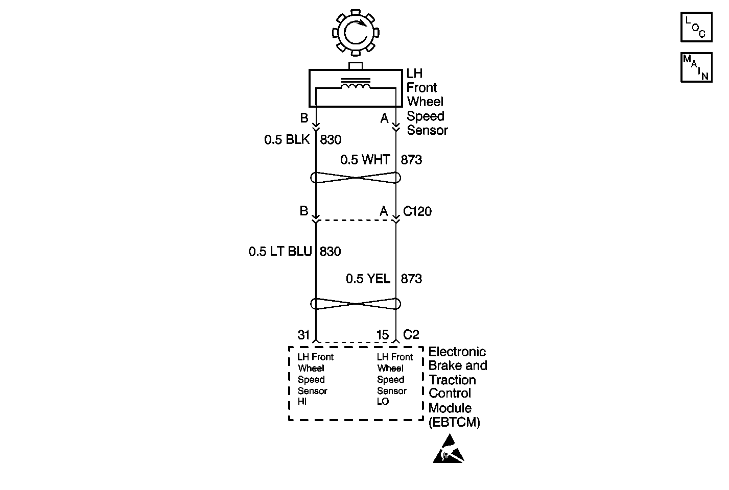
Object Number: 397521  Size: MF
ABS Components
Cell 44: Wheel Speed Sensors and Variable Steering Actuator
Handling ESD Sensitive Parts Notice

Circuit Description

The wheel speed sensor used on this vehicle is a single point magnetic pickup. This sensor produces an AC signal. The EBCM/EBTCM uses the frequency of the AC signal to calculate the wheel speed.

Conditions for Setting the DTC

All of the following conditions exists for 2.5 seconds:

    • The suspect wheel speed equals zero.
    • The other wheel speeds are greater than 8 km/h (5 mph).
    • The other wheel speeds are within 11 km/h (7 mph) of each other.

Action Taken When the DTC Sets

    • A malfunction DTC is stored.
    • The ABS/TCS is disabled.
    • The ABS indicator isturned ON.
    • The TRACTION OFF indicator is turned ON.

Conditions for Clearing the DTC

    • The condition for the DTC is no longer present and you used the scan tool Clear DTC function.
    • The EBCM/EBTCM does not detect the DTC in 50 drive cycles.

Diagnostic Aids

    • It is very important that a thorough inspection of the wiring and connectors be performed. Failure to carefully and fully inspect wiring and connectors may result in misdiagnosis, causing part replacement with reappearance of the malfunction.
    • An intermittent malfunction can be caused by poor connections, broken insulation, or a wire that is broken inside the insulation.
    • If an intermittent malfunction exists, refer to Intermittents and Poor Connections Diagnosis in Wiring Systems.

Test Description

The numbers below refer to step numbers on the diagnostic table.

  1. This step tests the resistance of the wheel speed sensor (WSS).

  2. This step tests if the WSS circuits are shorted together.

Step

Action

Value(s)

Yes

No

1

Was the ABS Diagnostic System Check performed?

--

Go to Step 2

Go to Diagnostic System Check - ABS

2

  1. Inspect the WSS wiring and the connectors for damage.
  2. Inspect the WSS for looseness or damage.

Is physical damage of the sensor evident?

--

Go to Step 7

Go to Step 3

3

  1. Disconnect the LH front wheel speed sensor connector.
  2. Using the J 39200 digital multimeter (DMM), measure the resistance between terminal A and terminal B of the wheel speed sensor.

Is the resistance within the specified range?

850-1350 ohms

Go to Step 4

Go to Step 7

4

  1. With the J 39200 DMM still connected, select the mV AC scale.
  2. Spin the wheel as fast as you can by hand while monitoring the AC output.

Is the AC voltage greater than the specified value?

100 mV

Go to Step 5

Go to Step 7

5

  1. Disconnect the EBCM/EBTCM harness connector.
  2. Install the J 39700 universal pinout box using the J 39700-25 cable adapter to the EBCM/EBTCM harness connector only.
  3. Using the J 39200 DMM, measure the resistance between terminal 15 and terminal 31 of the J 39700 .

Is the resistance equal to the specified value?

OL (Infinite)

Go to Step 6

Go to Step 8

6

  1. Reconnect all of the connectors.
  2. Carefully test drive the vehicle above 24 km/h (15 mph) for at least 30 seconds while monitoring a scan tool.

Does the DTC reset as a current DTC?

--

Go to Step 9

Go to Diagnostic System Check - ABS

7

Replace the LH front wheel speed sensor. Refer to Front Wheel Bearing and Hub Replacement in Front Suspension.

Is the repair complete?

--

Go to Step 10

--

8

Repair the short between CKT 873 and CKT 830. Refer to Wiring Repairs in Wiring Systems.

Is the repair complete?

--

Go to Step 10

--

9

Replace the EBCM/EBTCM. Refer to Electronic Brake Control Module Replacement .

Is the repair complete?

--

Go to Step 10

--

10

Carefully test drive the vehicle above 24 km/h (15 mph) while monitoring a scan tool for at least 30 seconds.

Does the DTC set as a current DTC?

--

Go to Step 2

Go to Diagnostic System Check - ABS