GM Service Manual Online
For 1990-2009 cars only
Makes
🢒
Buick
🢒
2000
🢒
Park Avenue
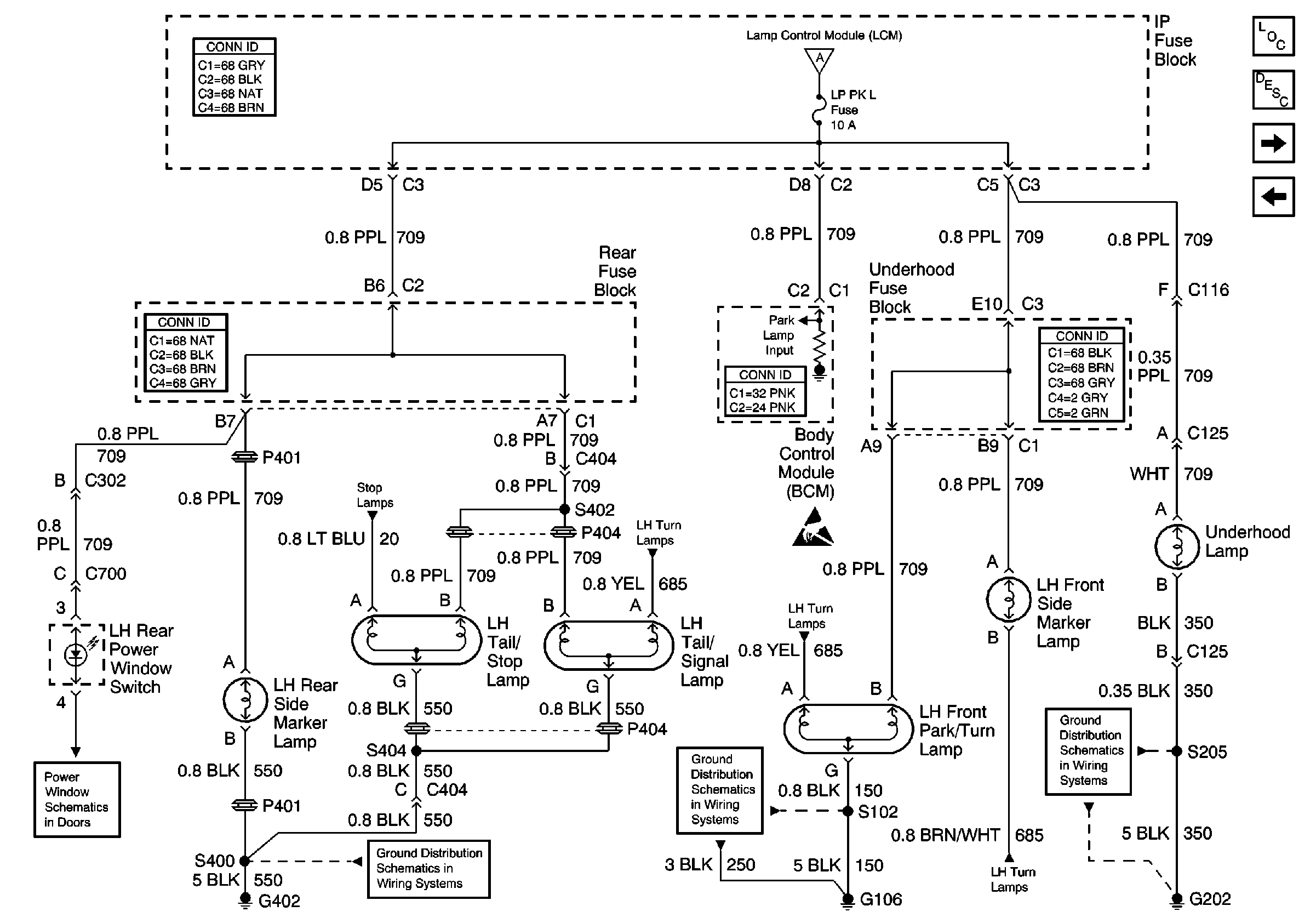
🢒 LH Park Lamps
LH Park Lamps
LH Park Lamps
Lighting Systems Components
Exterior Lights Circuit Description
RH Park Lamps
Headlamp Switch and Park Lamp Control
Headlamp Switch and Park Lamp Control
Stop Lamps
LH Turn Lamps
Handling ESD Sensitive Parts Notice
LH Turn Lamps
G306 and G402
G104 and G106
LH Turn Lamps
G202, 4 of 4