GM Service Manual Online
For 1990-2009 cars only

Refer to

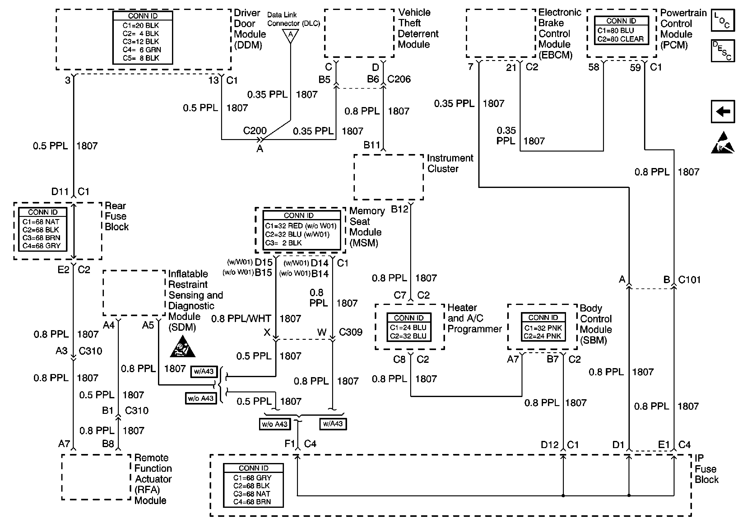
Class 2 Serial Data Line


Object Number: 541915  Size: FS
Data Link Communications Components
Data Link Communications Description
Power, Ground and Serial Data Lines
Handling ESD Sensitive Parts Notice
SIR Caution
Power, Ground and Serial Data Lines
in Data Link Communications.

Circuit Description

The PCM receives rough road information from the EBCM/EBTCM on the Class 2 serial data circuit. The PCM uses the rough road information to enhance the misfire diagnostic by distinguishing crankshaft speed variations caused by driving on rough road surfaces from variations caused by true misfires. The EBCM/EBTCM transmits rough road information based on inputs from the wheel speed sensors. If a loss of communication occurs which causes the PCM not to receive rough road information while DTC P0300 is requesting the MIL, DTC P1381 will set.

Conditions for Running the DTC

    • Engine load is less than 87 percent.
    • Engine speed is less than 5000 RPM.
    • Vehicle speed is more than 10 mph.
    • A misfire DTC is occurring and requesting the MIL to be illuminated.

Conditions for Setting the DTC

The PCM is detecting a loss of communication with the EBCM / EBTCM for at least 10 seconds.

Action Taken When the DTC Sets

    • The PCM will not illuminate the Malfunction Indicator Lamp (MIL).
    • The PCM will store conditions which were present when the DTC set as Failure Records data only. This information will not be stored as Freeze Frame data.

Conditions for Clearing the MIL/DTC

    • A history DTC will clear after 40 consecutive warm-up cycles have occurred without a malfunction.
    • DTC can be cleared by using the scan tool.

Diagnostic Aids

Check for the following conditions:

    • Poor connection at the PCM or at the EBCM/EBTCM.
        Inspect harness connectors for backed out terminals, improper mating, broken locks, improperly formed or damaged terminals, and poor terminal to wire connection.
    • Damaged harness.
        Inspect the wiring harness for damage. If the harness appears to be OK, observe ABS data on the scan tool while moving connectors and wiring harnesses related to the EBCM/EBTCM. A loss of ABS data will indicate the location of the malfunction.

Reviewing the Failure Records vehicle mileage since the diagnostic test last failed may help determine how often the condition that caused the DTC to be set occurs. This may assist in diagnosing the condition.

Test Description

The numbers below refer to the step numbers on the diagnostic table.

  1. Ensures that the EBCM/EBTCM is capable of transmitting serial data on the UART serial data circuit.

  2. Checks the UART serial data circuit at the EBCM/EBTCM for correct voltage.

DTC P1381 - Misfire Detected - No EBCM/PCM Serial Data

Step

Action

Values

Yes

No

1

Did you perform the Powertrain On Board Diagnostic (OBD) System Check?

--

Go to Step 2

Go to Powertrain On Board Diagnostic (OBD) System Check

2

  1. Turn ON the ignition, with the engine OFF.
  2. Select chassis application on the scan tool.
  3. Attempt to display ABS data on the scan tool.

Can ABS data be displayed?

--

Go to Step 3

Go to Step 4

3

  1. Check the serial data circuit for an open or a poor connection between the PCM and the EBCM.
  2. If a problem is found, repair as necessary. Refer to Testing for Continuity , Testing for Intermittent Conditions and Poor Connections , Repairing Connector Terminals , Connector Repairs and Wiring Repairs in Wiring Systems.

Was a problem found?

--

System OK

Go to Diagnostic Aids

4

  1. Turn OFF the ignition.
  2. Disconnect the EBCM.
  3. Turn ON the ignition, with the engine OFF.
  4. Using a DMM, measure voltage on the serial data circuit at the EBCM harness connector.

Does voltage vary within a range between the specified values?

1-5V

Go to Step 5

Go to Step 6

5

  1. Check for a poor connection at the EBCM.
  2. If a problem is found, replace faulty terminals as necessary. Refer to Testing for Continuity , Testing for Intermittent Conditions and Poor Connections , Repairing Connector Terminals and Connector Repairs in Wiring Systems .

Was a problem found?

--

Go to Step 7

Go to Step 6

6

  1. Check for an open in the serial data circuit to the EBCM. Refer to

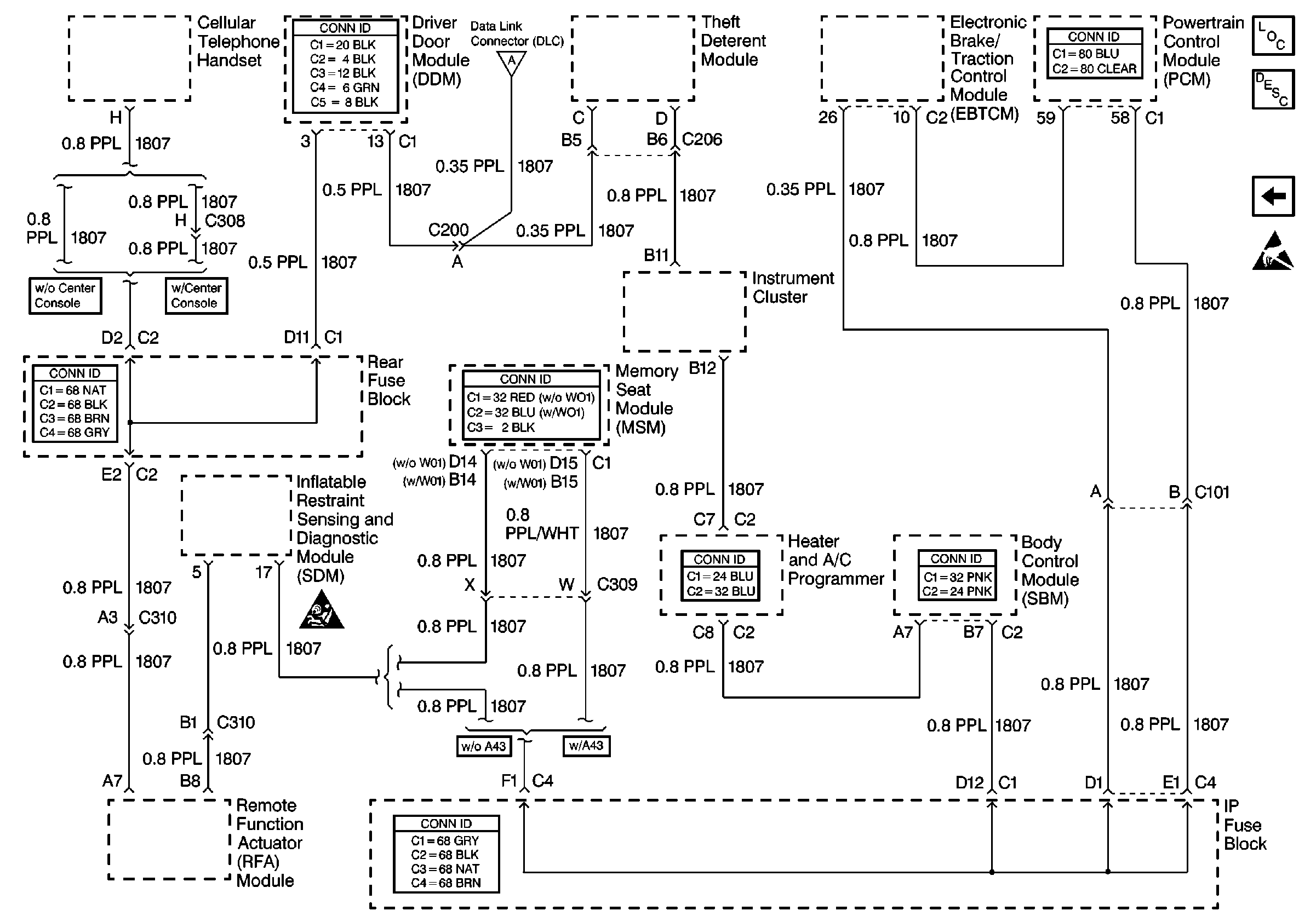
    Cell 50: Class 2 Serial Data Line


    Object Number: 324420  Size: FS
    Data Link Communications Components
    Data Link Communications Description
    Cell 50: Power, Ground and E&C Serial Data Line
    Handling ESD Sensitive Parts Notice
    SIR Caution
    Cell 50: Power, Ground and E&C Serial Data Line
    for a complete mechanization.
  2. If a problem is found, repair as necessary. Refer to Wiring Repairs in Wiring Systems.

Was a problem found?

--

Go to Step 7

Go to Diagnostic Starting Point

7

  1. Turn ON the ignition.
  2. Select chassis application on the scan tool.
  3. Attempt to display ABS data on the scan tool.

Can ABS data be displayed?

--

System OK

Go to Step 4