GM Service Manual Online
For 1990-2009 cars only
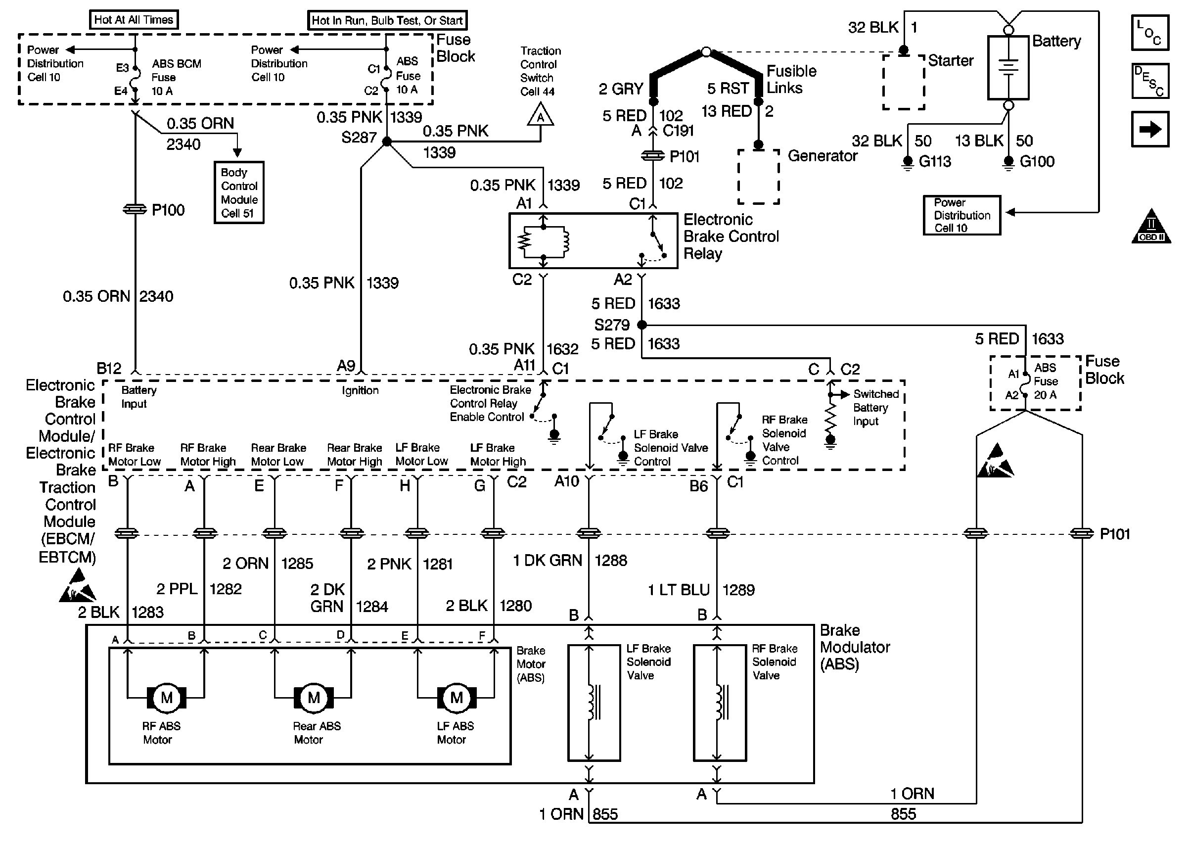
Figure 1:

Power/Grounds, Brake Modulator


Object Number: 247544  Size: FS
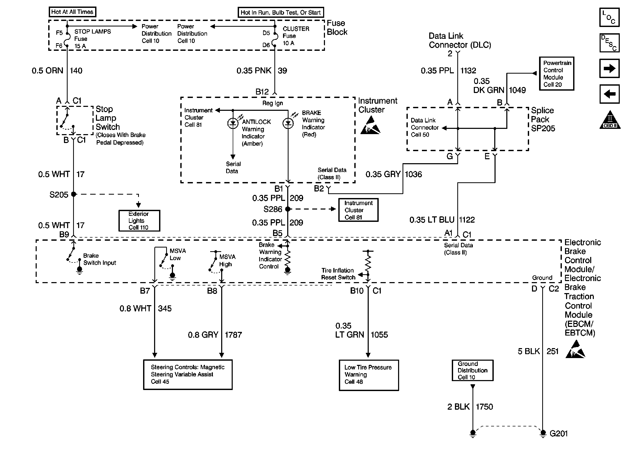
Figure 2:

Brake Switch Input, Indicator Control, Serial Data, Ground


Object Number: 247546  Size: FS
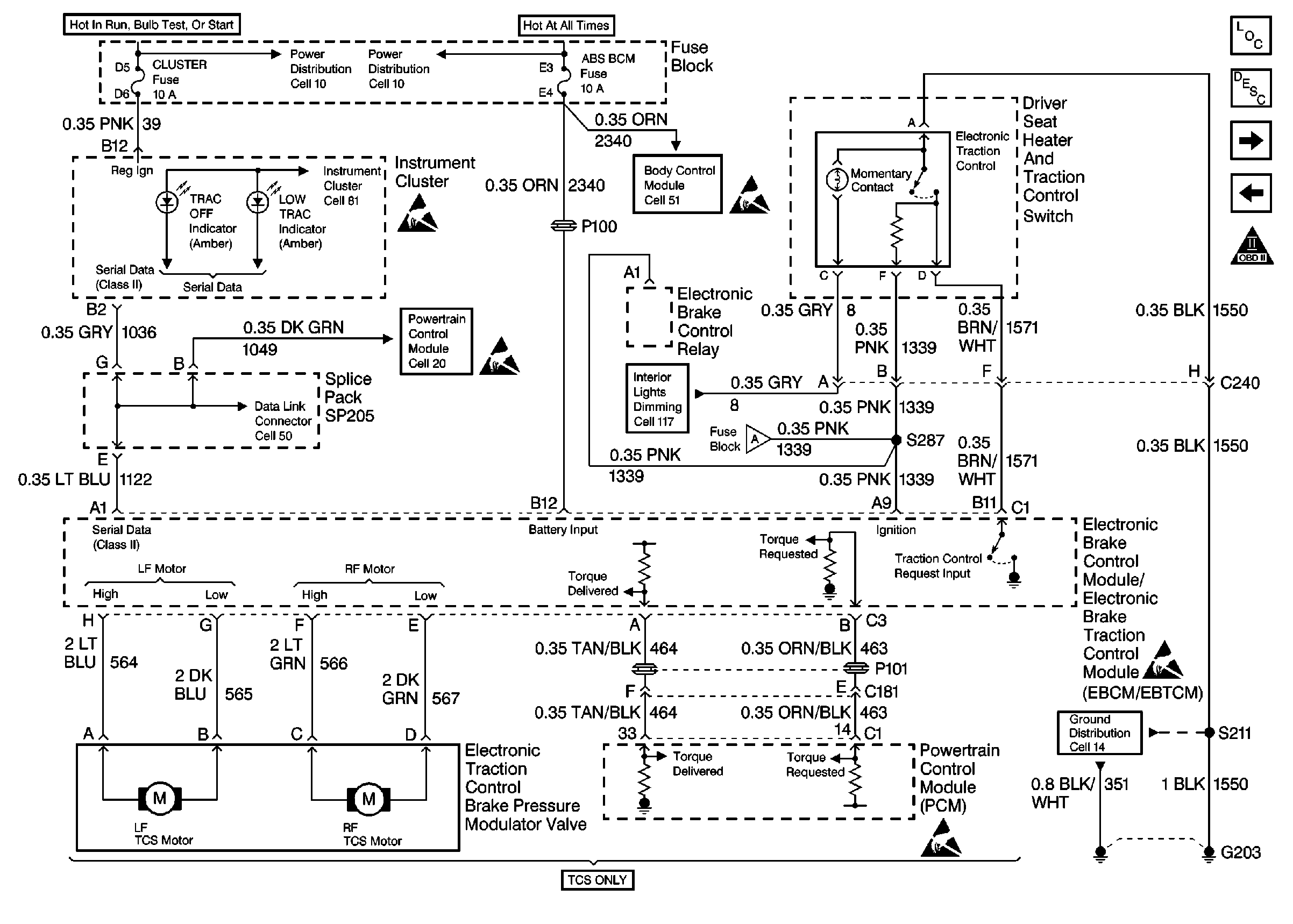
Figure 3:

Power/Ground, Brake Modulator, Traction Control


Object Number: 247547  Size: FS
Figure 4:

Wheel Speed Sensor Inputs


Object Number: 247548  Size: FS